GM Service Manual Online
For 1990-2009 cars only
Makes
🢒
Isuzu
🢒
1999
🢒
S/T Isuzu - 4WD
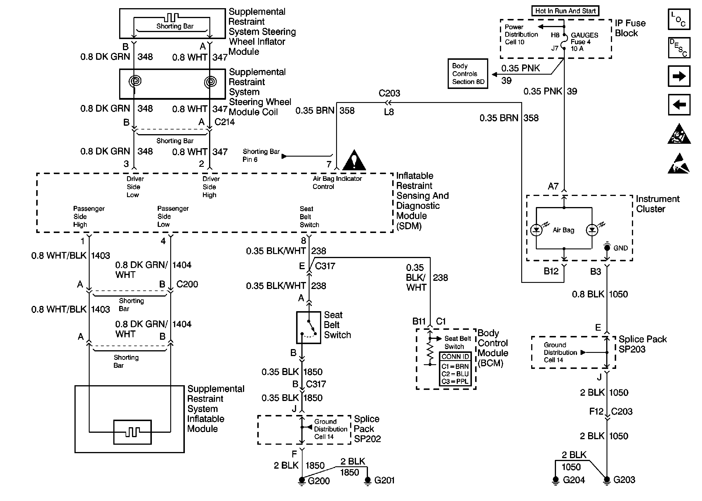
🢒 Cell 47: Seat Belt Switch, Steering Wheel and IP Module
Cell 47: Seat Belt Switch, Steering Wheel and IP Module
Cell 47: Seat Belt Switch, Steering Wheel and IP Module
Cell 10: TURN, SIR and GAUGES Fuses
Cell 51: Power and Grounding, TBC, PARK LP, GAUGES and CRUISE Fuses
SRS Components
SRS Component Description and Definitions
Cell 47: IP Module Switch
Cell 47: Power, Ground, DLC and Sensors
SRS Service Precautions
Handling ESD Sensitive Parts Notice
Cell 14: G203 and G204
Body Control System Connector End Views
Cell 14: G200, G201 and G207
SRS Schematic Icons