GM Service Manual Online
For 1990-2009 cars only
Makes
🢒
Oldsmobile
🢒
1998
🢒
Achieva
🢒
Brakes
🢒
Hydraulic Brakes
🢒 Brake Warning System Schematics
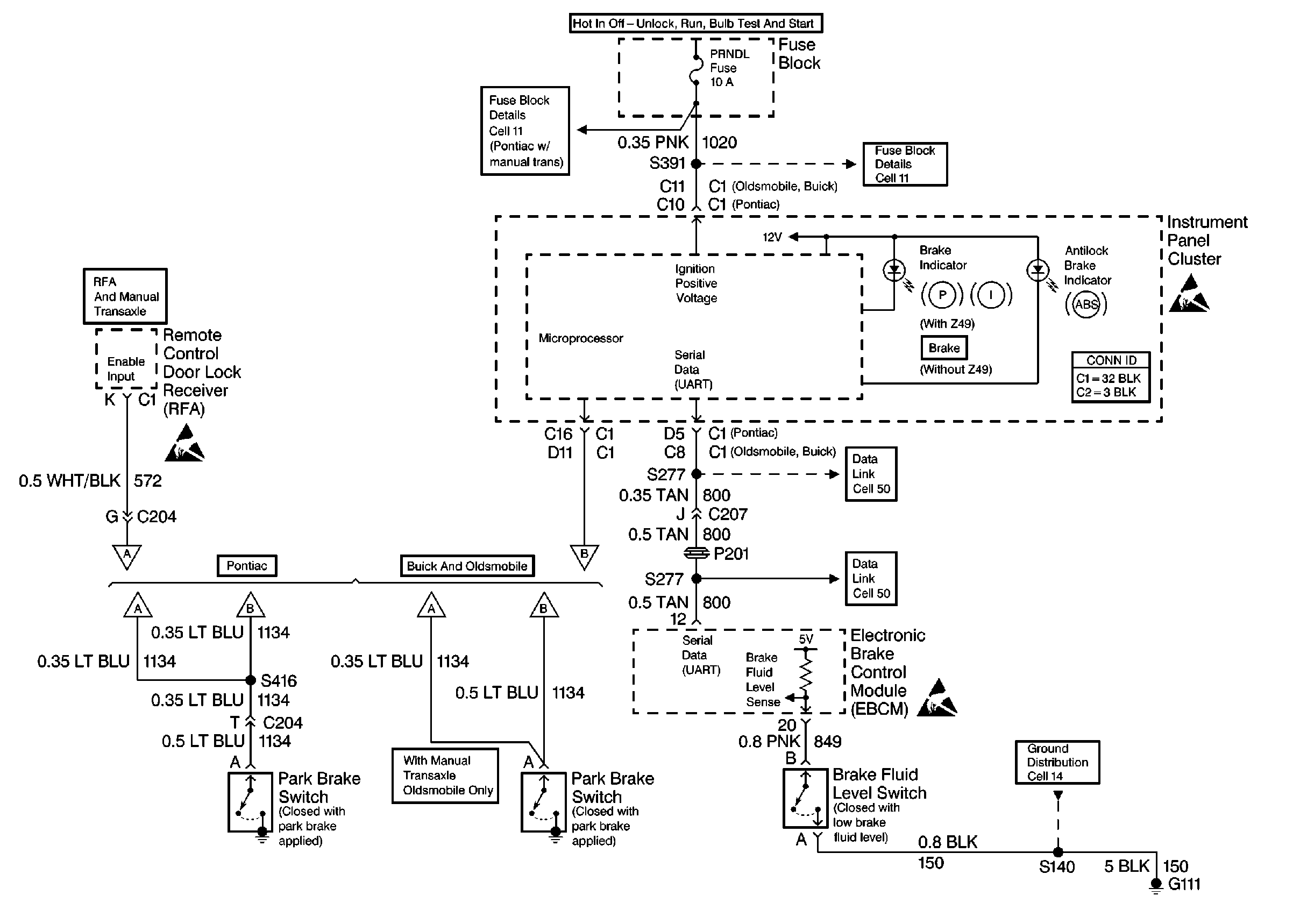
Instrument Cluster, Remote Control Door Lock Receiver, Electronic Brake Control Module and Switches
Handling Electrostatic Discharge Sensitive Parts Notice
Handling Electrostatic Discharge Sensitive Parts Notice
Handling Electrostatic Discharge Sensitive Parts Notice