GM Service Manual Online
For 1990-2009 cars only
Makes
🢒
Oldsmobile
🢒
1998
🢒
Achieva
🢒
Body and Accessories
🢒
Wipers/Washer Systems
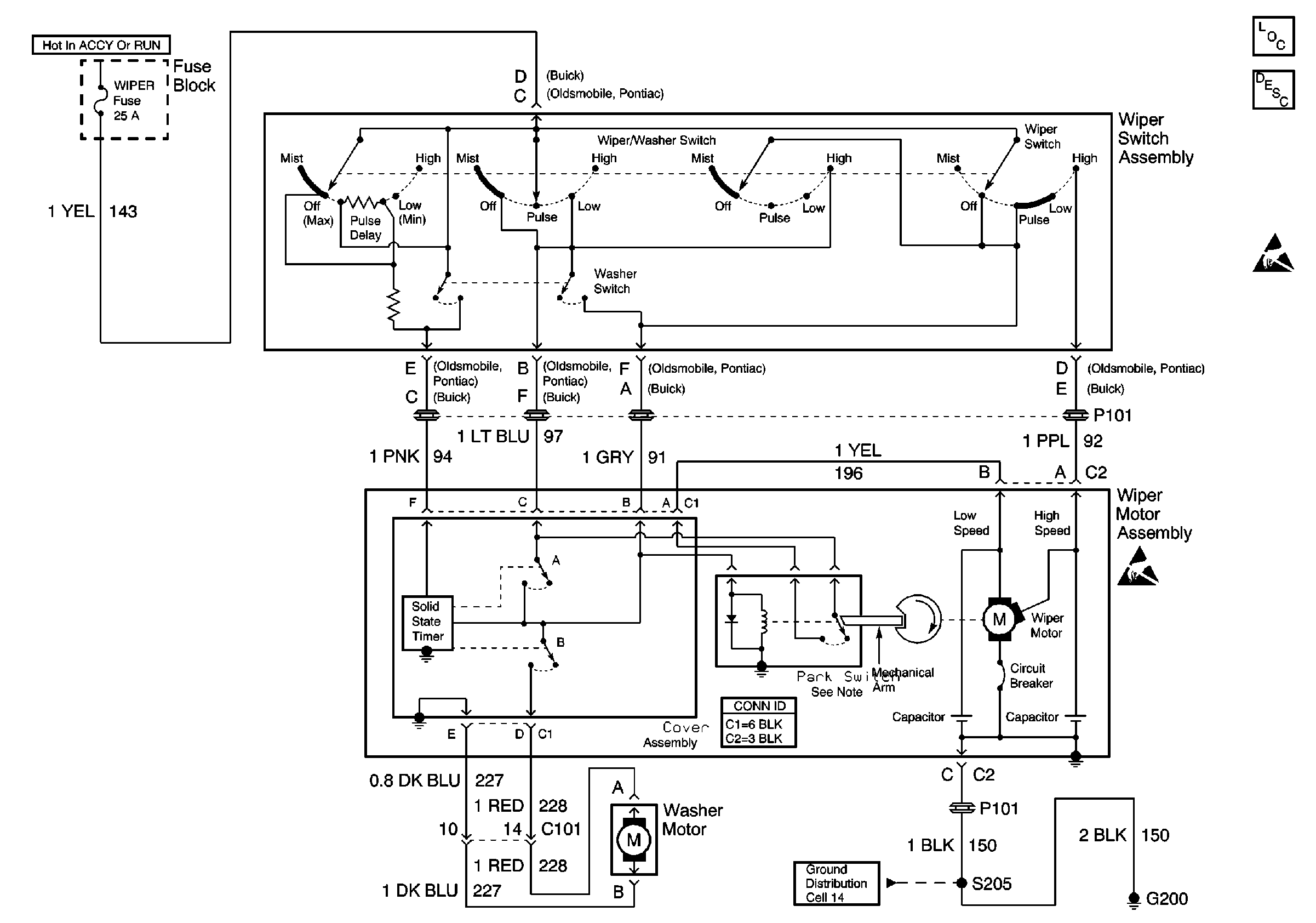
🢒 Wiper/Washer System (Pulse) Schematics
Cell 91: CD4
Wiper/Washer System Components
Wiper/Washer System Description
Handling ESD Sensitive Parts Notice
Ground Distribution Schematics