GM Service Manual Online
For 1990-2009 cars only
Makes
🢒
Oldsmobile
🢒
1998
🢒
Achieva
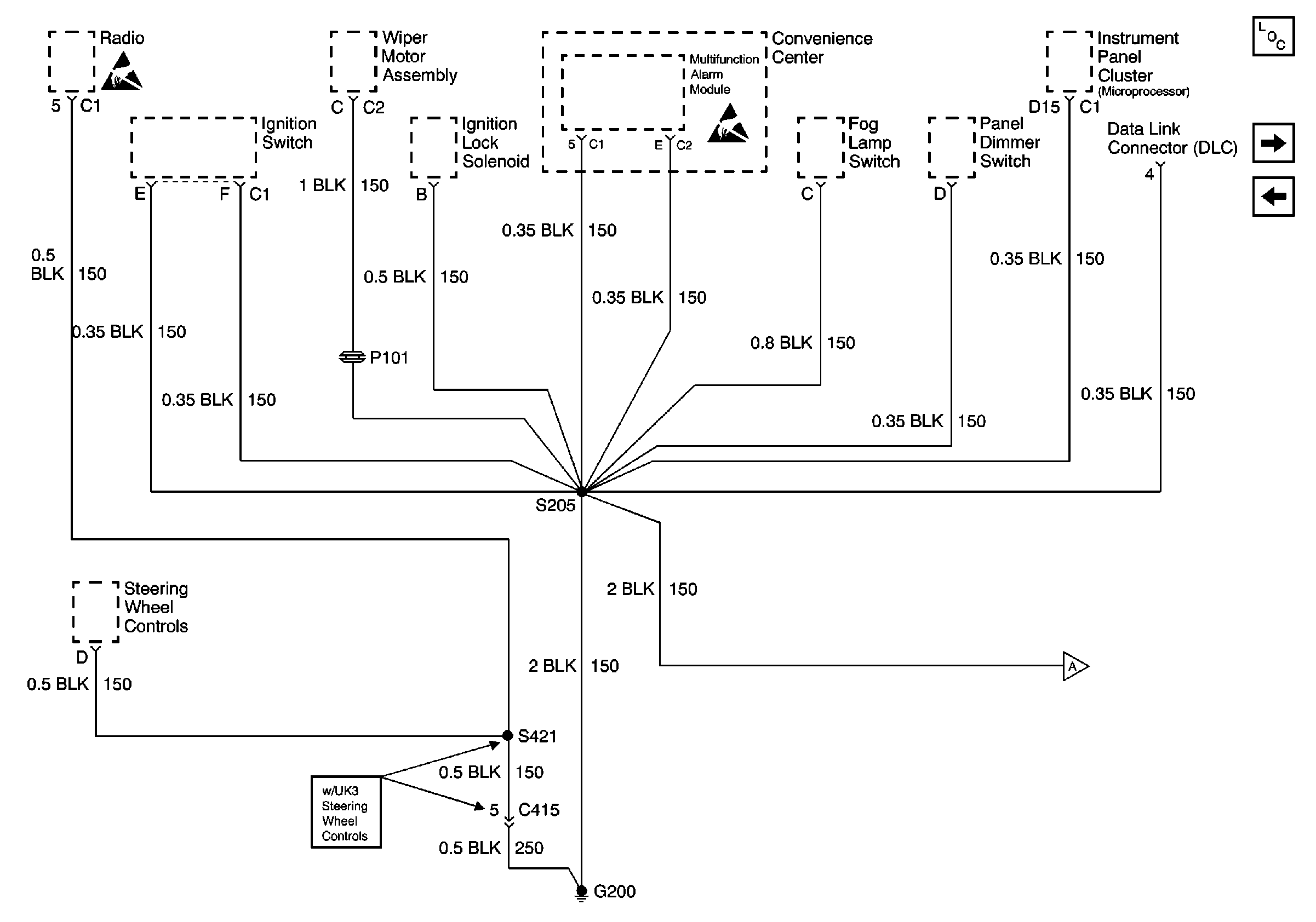
🢒 Cell 14: G200 - Pontiac
Cell 14: G200 - Pontiac
Cell 14: G200 - Pontiac
Power and Grounding Component Views
Cell 14: G200 and G303 - Pontiac
Cell 14: G200 and G303 - Oldsmobile
Handling ESD Sensitive Parts Notice
Handling ESD Sensitive Parts Notice