GM Service Manual Online
For 1990-2009 cars only
Makes
🢒
Oldsmobile
🢒
2002
🢒
Alero
🢒
Body and Accessories
🢒
Instrument Panel, Gages, and Console
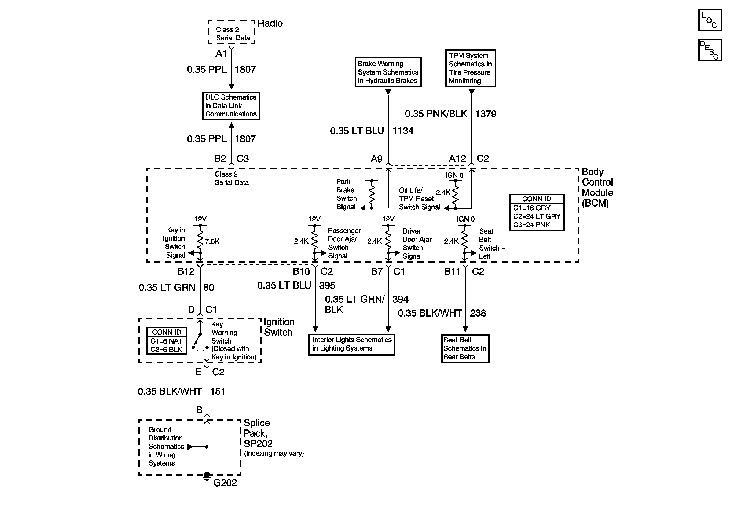
🢒 Audible Warnings Schematics
Master Electrical Component List
Audible Warnings Description and Operation
Data Link Connector (DLC) Schematics
Brake Warning Schematic
Tire Pressure Monitoring Schematics
G202