GM Service Manual Online
For 1990-2009 cars only
Figure 1:

Starting System -- L61


Object Number: 834836  Size: FS
Master Electrical Component List
Starting System Description and Operation
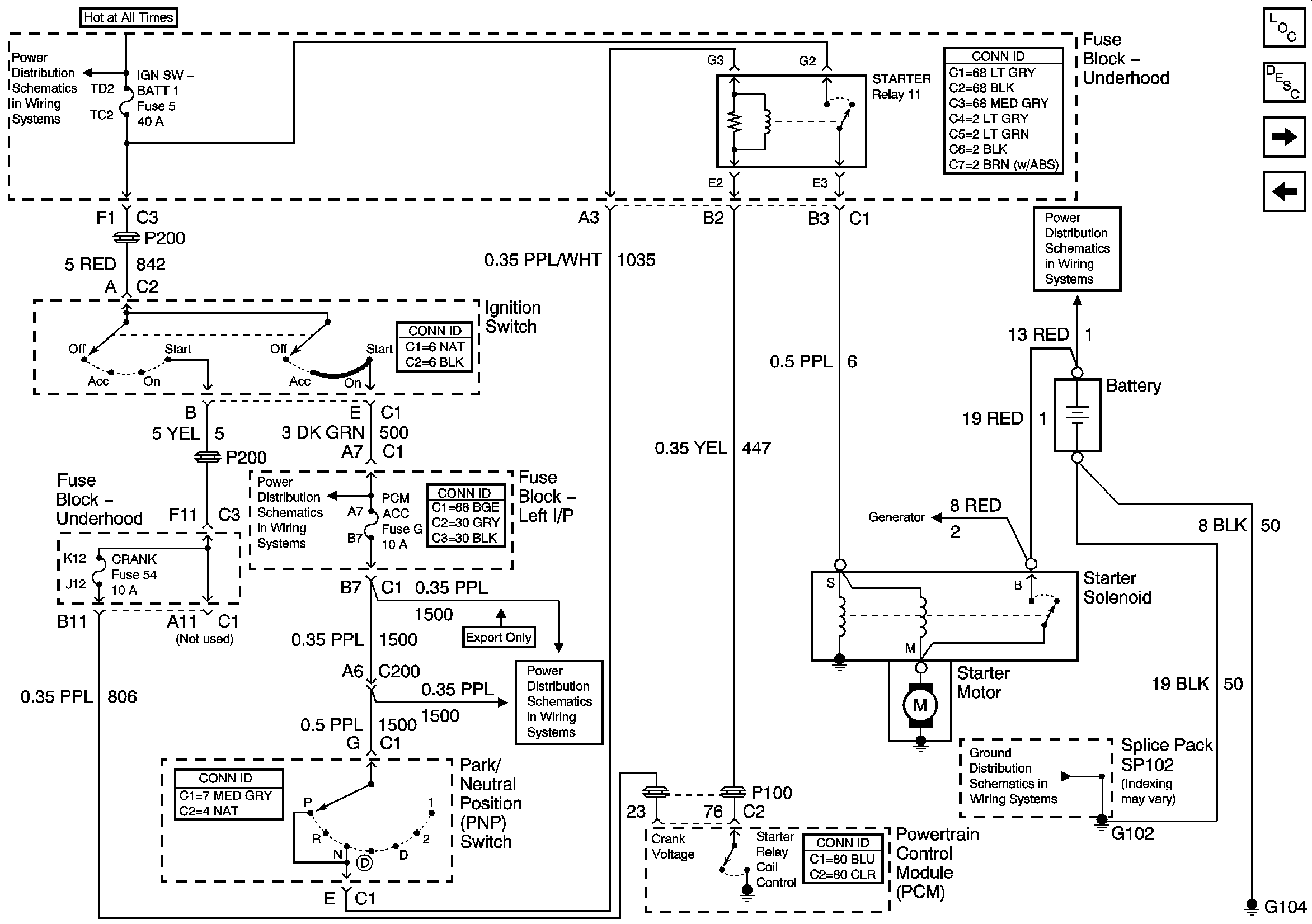
Starting System - LA1
IGN SW-BATT1, HTR-A/C, ERLS, CRANK Fuses
B+ Bus Bar
Charging System
G102 and G104
Figure 2:

Starting System -- LA1


Object Number: 834838  Size: FS
Master Electrical Component List
Starting System Description and Operation
Charging System
Starting System - L61
IGN SW-BATT1, HTR-A/C, ERLS, CRANK Fuses
PCM ACC, IPC/BFC ACC Fuses
PCM ACC, IPC/BFC ACC Fuses
Charging System
G102 and G104
B+ Bus Bar
Figure 3:

Charging System


Object Number: 834842  Size: FS
Master Electrical Component List
Charging System Description and Operation
Starting System - LA1
RH HDLP, LH HDLP, GEN BATT, LH BEC BATT2, STOP LPS, HAZARD LPS, IPC/HVAC BATT, BFC BATT Fuses
Data Link Connector (DLC) Schematics
B+ Bus Bar
G102 and G104