GM Service Manual Online
For 1990-2009 cars only
Makes
🢒
Oldsmobile
🢒
2003
🢒
Alero
🢒
Body and Accessories
🢒
Stationary Windows
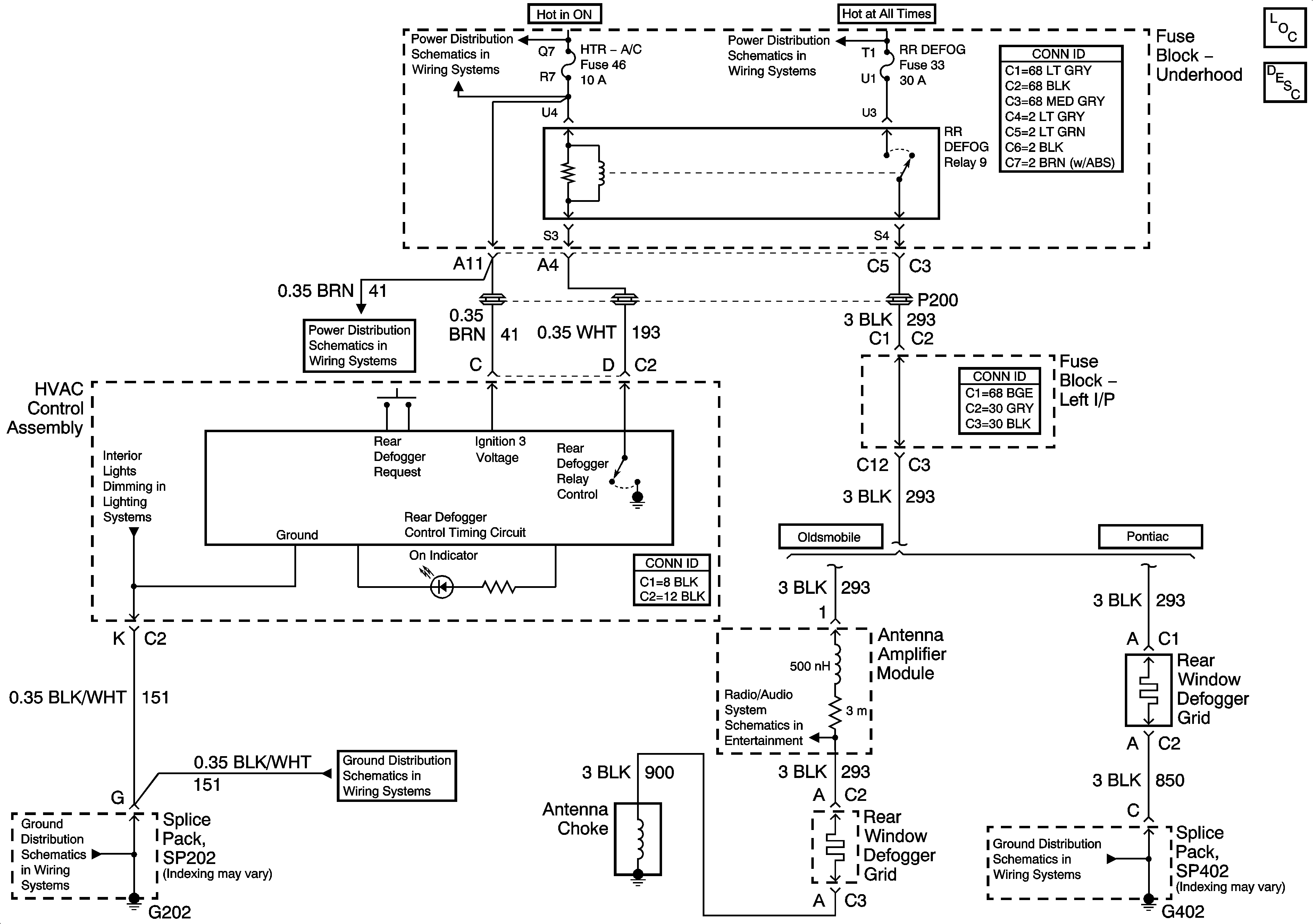
🢒 Defogger Schematics
Master Electrical Component List
Rear Window Defogger Description and Operation
IGN SW-BATT1, HTR-A/C, ERLS, CRANK Fuses
B+ Bus Bar
IGN SW-BATT1, HTR-A/C, ERLS, CRANK Fuses
Instrument Panel Lamps
G202
G202
G402