GM Service Manual Online
For 1990-2009 cars only
Makes
🢒
Oldsmobile
🢒
2003
🢒
Alero
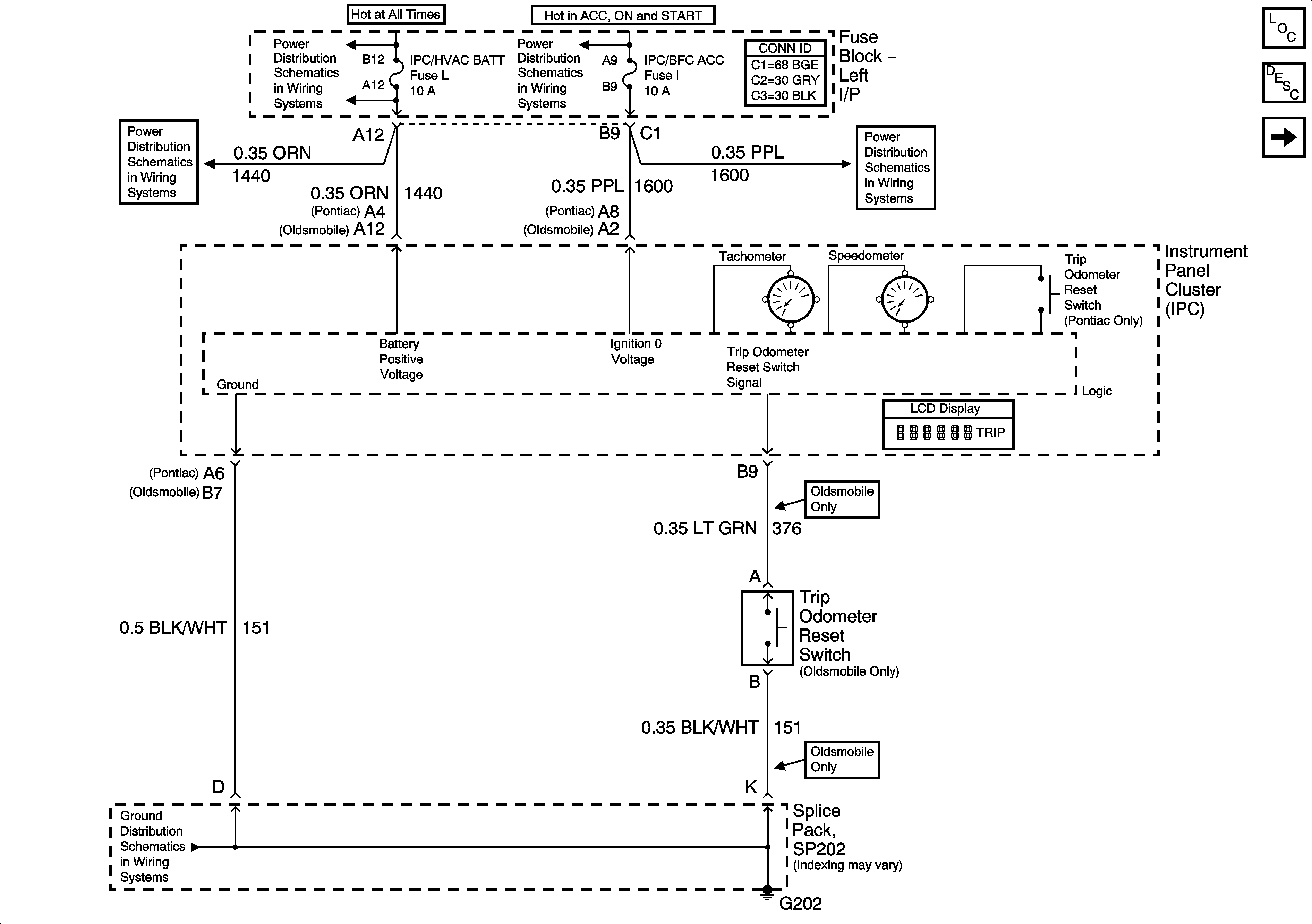
🢒 Power, Ground, Tachometer, Speedometer and Odometer
Power, Ground, Tachometer, Speedometer and Odometer
Power, Ground, Tachometer, Speedometer and Odometer
Master Electrical Component List
Instrument Cluster Description and Operation
Indicators
RH HDLP, LH HDLP, GEN BATT, LH BEC BATT2, STOP LPS, HAZARD LPS, IPC/HVAC BATT, BFC BATT Fuses
RH HDLP, LH HDLP, GEN BATT, LH BEC BATT2, STOP LPS, HAZARD LPS, IPC/HVAC BATT, BFC BATT Fuses
G106- Export Only
PCM ACC, IPC/BFC ACC Fuses
PCM ACC, IPC/BFC ACC Fuses
G202