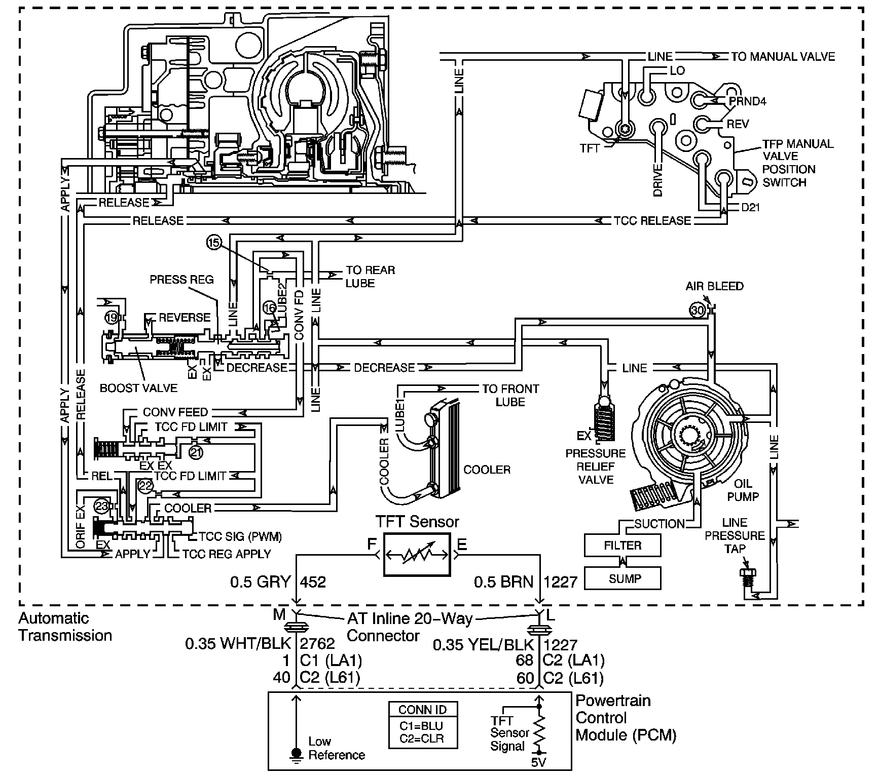
The transmission fluid pump is constantly circulating fluid through the torque converter. Hot fluid leaving the converter flows through the transmission cooler lines to the oil cooler, located in the vehicle radiator. From the cooler, the fluid returns to the transmission.
Lube 1 fluid flows through the input shaft to lubricate the transmission components in the front of the transmission. The Lube 2 fluid circuit is fed by line pressure at the pressure regulator valve. Lube 2 fluid flows through the oil feed pipes, and into the forward clutch support. Lube 2 fluid provides lubrication to the rear components of the transmission.
When the PCM detects a high transmission fluid temperature for a long period of time, then DTC P0218 sets. DTC P0218 is a type C DTC.
No TFT DTCs P0711, P0712 or P0713.
The transmission fluid temperature is greater than 130°C (260°F) for 10 minutes.
| • | The PCM does not illuminate the malfunction indicator lamp (MIL). |
| • | The PCM freezes transmission adaptive functions. |
| • | The PCM records the operating conditions when the Conditions for Setting the DTC are met. The PCM stores this information as Failure Records. |
| • | The PCM stores DTC P0218 in PCM history. |
| • | A scan tool can clear the DTC. |
| • | The PCM clears the DTC from PCM history if the vehicle completes 40 warm-up cycles without a non-emission related diagnostic fault occurring. |
| • | The PCM cancels the DTC default actions when the fault no longer exists and the DTC passes. |
Ask the customer about overloading the vehicle, exceeding the trailer-towing limit, or towing in Overdrive.
The numbers below refer to the step numbers on the diagnostic table.
This step tests for low fluid level, which can cause high transmission fluid temperatures.
This step inspects for transmission cooling restrictions.
Step | Action | Value(s) | Yes | No | ||||||||
|---|---|---|---|---|---|---|---|---|---|---|---|---|
1 | Did you perform the Diagnostic System Check - Engine Controls? | -- | Go to Step 2 | Go to Diagnostic System Check - Engine Controls in Engine Controls - 2.2L or Diagnostic System Check - Engine Controls in Engine Controls - 3.4L | ||||||||
Important: Before clearing the DTC, use the scan tool in order to record the Failure Records. Using the Clear Info function erases the Failure Records from the PCM. Did you perform the Transmission Fluid Checking Procedure? | -- | Go to Step 3 | Go to Transmission Fluid Check | |||||||||
Did you find and correct a condition? | -- | Go to Step 7 | Go to Step 4 | |||||||||
4 |
Did you find and correct a condition? | -- | Go to Step 7 | Go to Step 5 | ||||||||
5 |
Did you find and correct a condition? | -- | Go to Step 7 | Go to Step 6 | ||||||||
6 | Inspect the torque converter for stator damage. Refer to Torque Converter Diagnosis . Did you find and correct the condition? | -- | Go to Step 7 | -- | ||||||||
7 | Perform the following procedure in order to verify the repair:
Has the test run and passed? | -- | Go to Step 8 | Go to Step 2 | ||||||||
8 | With the scan tool, observe the stored information, capture info and DTC info. Does the scan tool display any DTCs that you have not diagnosed? | -- | Go to Diagnostic Trouble Code (DTC) List in Engine Controls - 2.2L or Diagnostic Trouble Code (DTC) List in Engine Controls - 3.4L | System OK |