GM Service Manual Online
For 1990-2009 cars only
Makes
🢒
Oldsmobile
🢒
2004
🢒
Alero
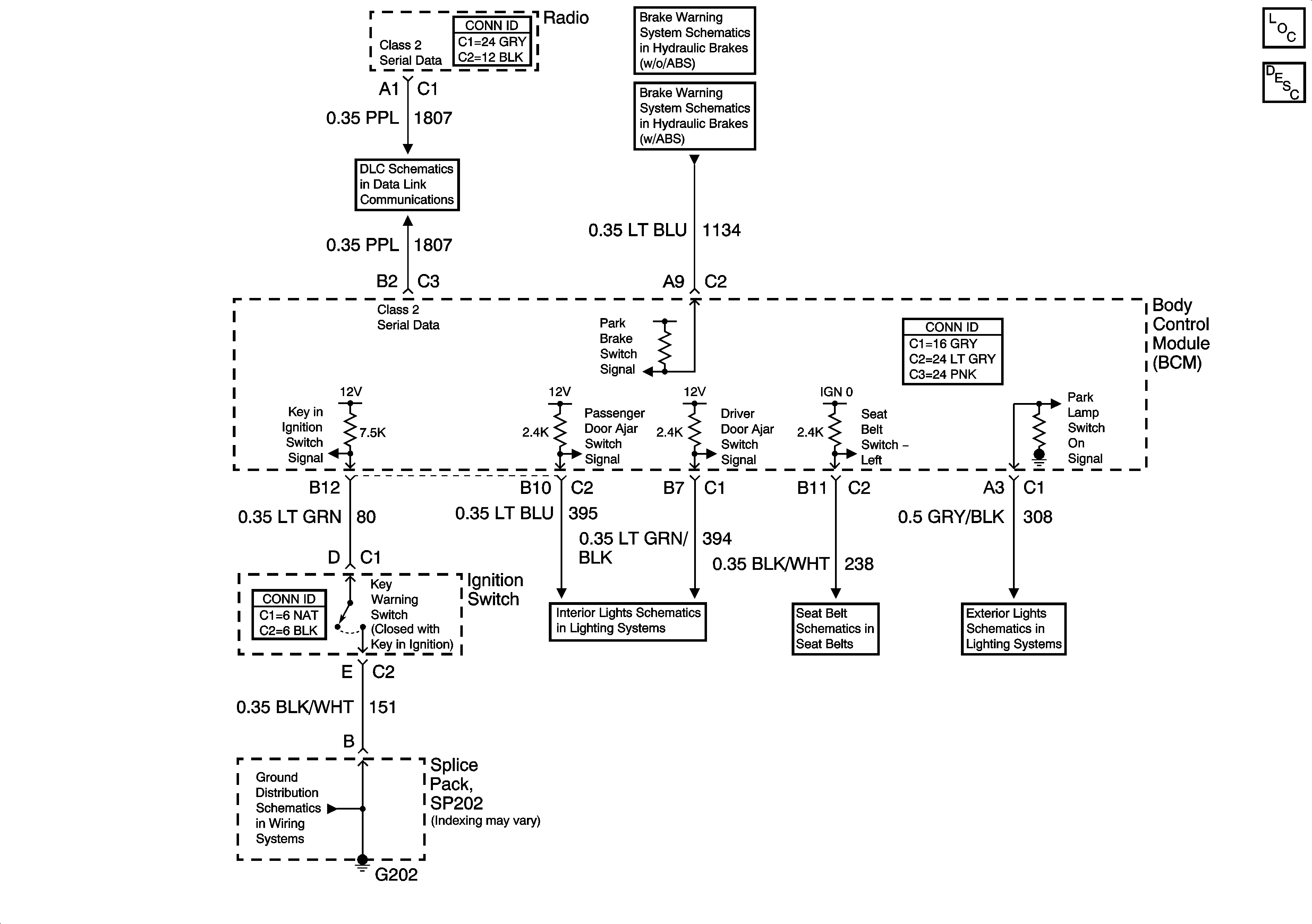
🢒 Audible Warning Schematics
Audible Warning Schematics
Master Electrical Component List
Audible Warnings Description and Operation
Data Link Connector (DLC) Schematics
w/o ABS
w/ABS
Fuel Level, Oil Level and Oil Pressure
G202
Door Jamb Switches
Seat Belt Schematics
Park Lamps - Front