GM Service Manual Online
For 1990-2009 cars only
Figure 1:

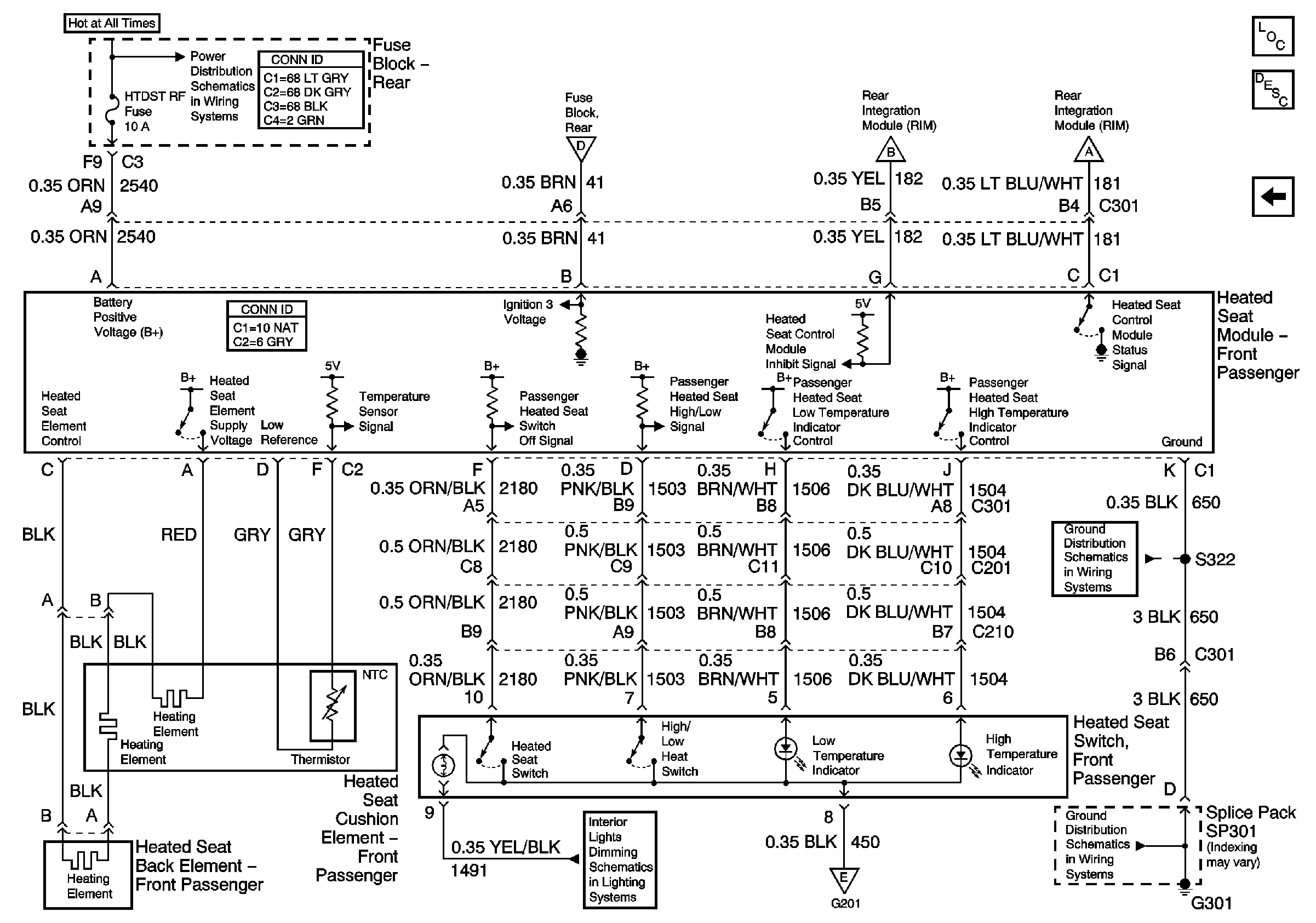
Front Heated Seats (Partial)


Object Number: 636259  Size: FS
Master Electrical Component List
Heated Seats Description and Operation
LH Heated Seat Switch
Battery Feed to the Fuse Block-Rear
Battery Feed to the Fuse Block-Rear
Figure 2:

LH Heated Seat Switch


Object Number: 765564  Size: FS
Master Electrical Component List
Heated Seats Description and Operation
RH Heated Seat Switch
Front Heated Seats (Partial)
G301 (2 of 2)
G301 (2 of 2)
G201 (1 of 2)
G201 (1 of 2)
Instrument Panel/Console Dimming
Figure 3:

RH Heated Seat Switch


Object Number: 729031  Size: FS
Master Electrical Component List
Heated Seats Description and Operation
LH Heated Seat Switch
G301 (2 of 2)
G301 (2 of 2)
Instrument Panel/Console Dimming