GM Service Manual Online
For 1990-2009 cars only
Makes
🢒
Oldsmobile
🢒
2002
🢒
Aurora
🢒
Body and Accessories
🢒
Doors
🢒 Theft Deterrent System Schematics
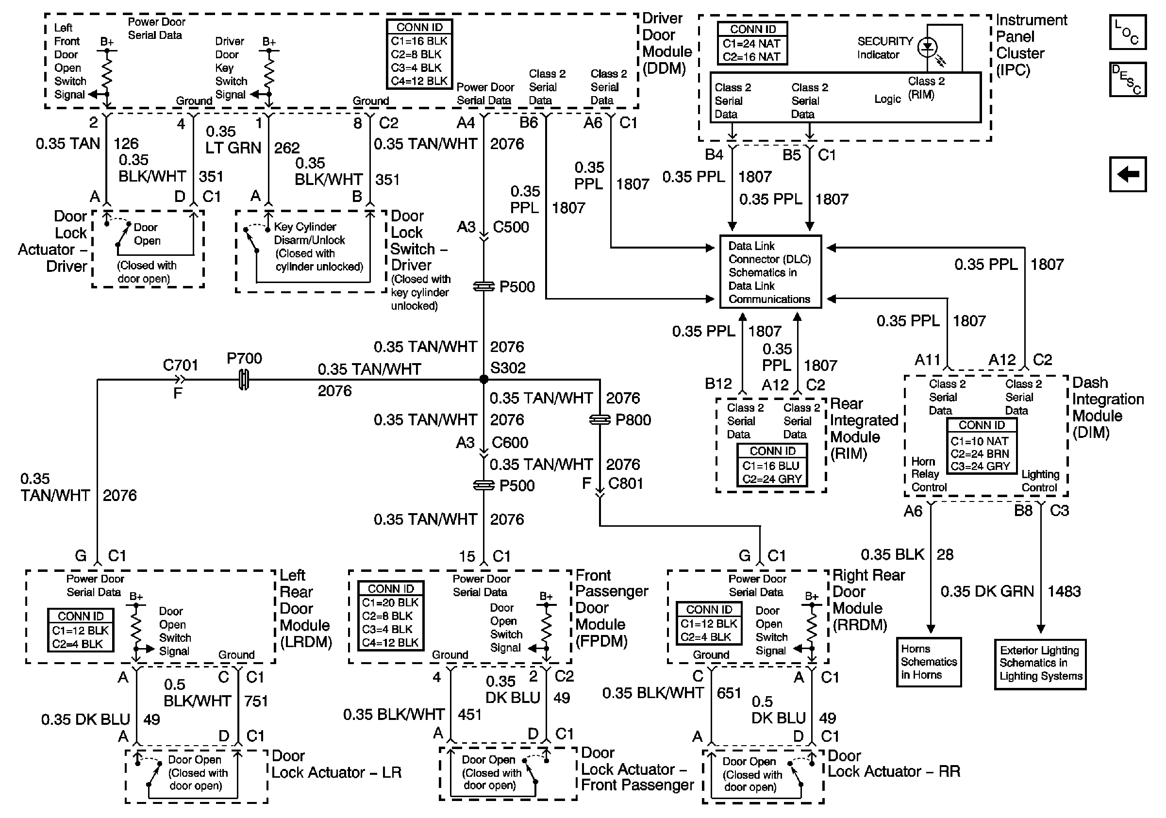
Figure
1:
Vehicle Theft Deterrent (VTD) System
Master Electrical Component List
Vehicle Theft Deterrent (VTD) Description and Operation
Content Theft Deterrent (CTD) System
License Plate Lamps, Park Lamp Relay
Horns
Serial Data Class 2
Battery Feed to the Fuse Block-Underhood
IGN SW (Fuse Block-Rear)
IGN SW Fuse (Fuse Block-Rear)
IGN SW Fuse (Fuse Block-Rear)
G201 (2 of 2)
G201 (2 of 2)
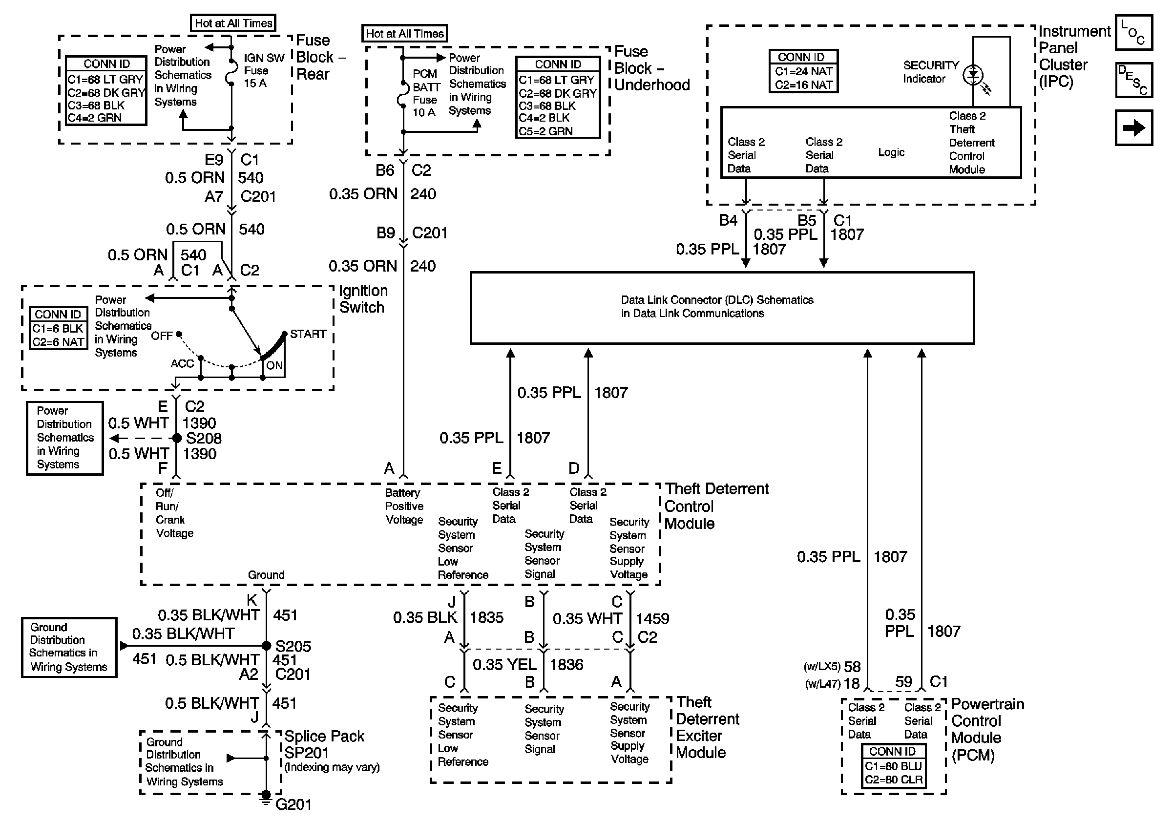
Figure
2:
Content Theft Deterrent (CTD) System
Master Electrical Component List
Content Theft Deterrent (CTD) Description and Operation
Transmission Controls
Serial Data Class 2
License Plate Lamps, Park Lamp Relay
Horns