GM Service Manual Online
For 1990-2009 cars only
Makes
🢒
Oldsmobile
🢒
2003
🢒
Aurora
🢒
Body and Accessories
🢒
Data Link Communications
🢒 Data Link Connector Schematics
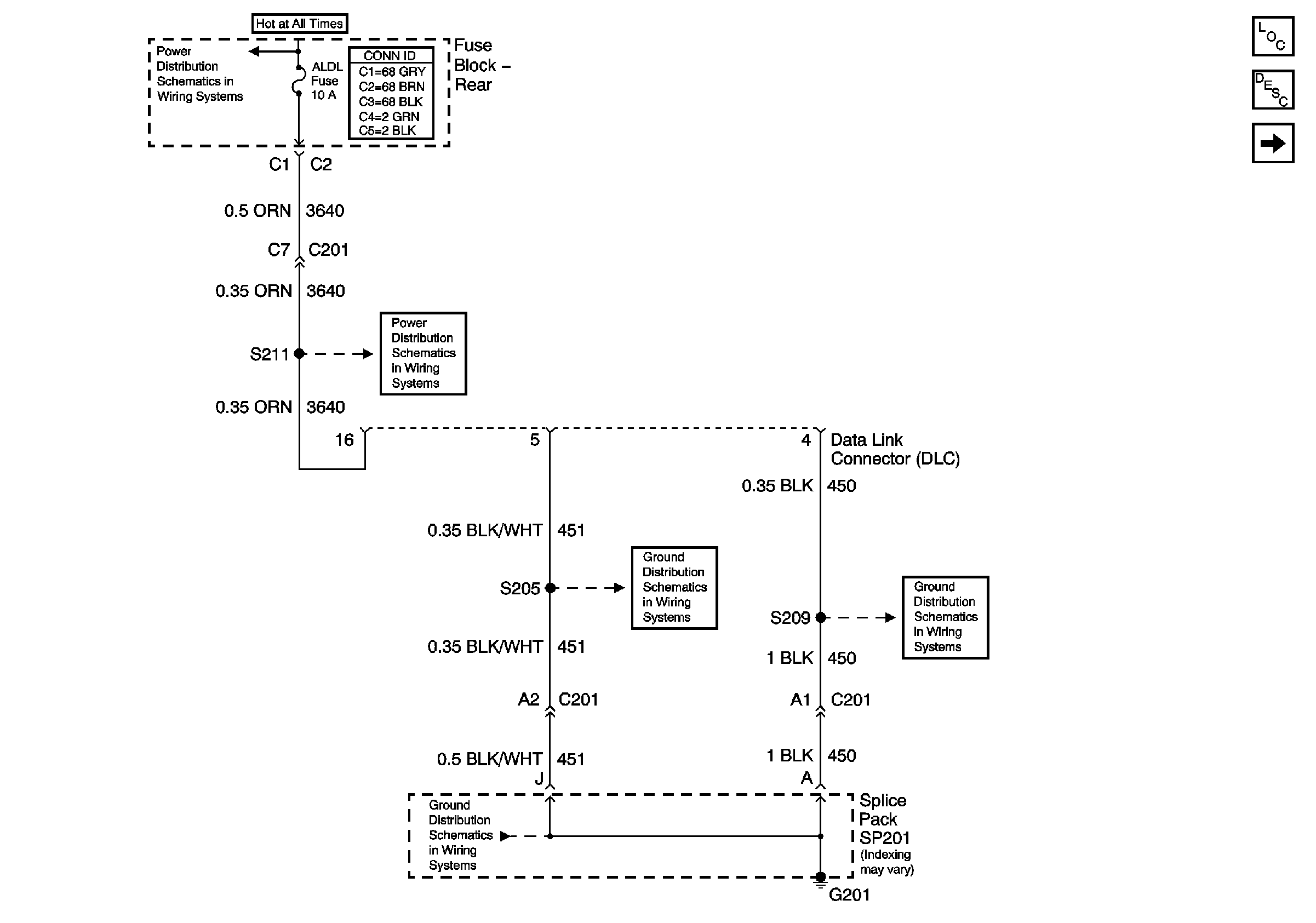
Figure
1:
Power and Grounds
Master Electrical Component List
Data Link Communications Description and Operation
Serial Data Class 2
Battery Feed to the Fuse Block-Rear
PWR WDO and PWR SEAT Circuit Breakers (Fuse Block-Rear)
G201, 2 of 3
G201, 1 of 3
G201, 1 of 3
Figure
2:
Serial Data Class 2
Master Electrical Component List
Data Link Communications Description and Operation
DLC Power and Grounds
SIR Handling Caution