GM Service Manual Online
For 1990-2009 cars only
Makes
🢒
Oldsmobile
🢒
2003
🢒
Aurora
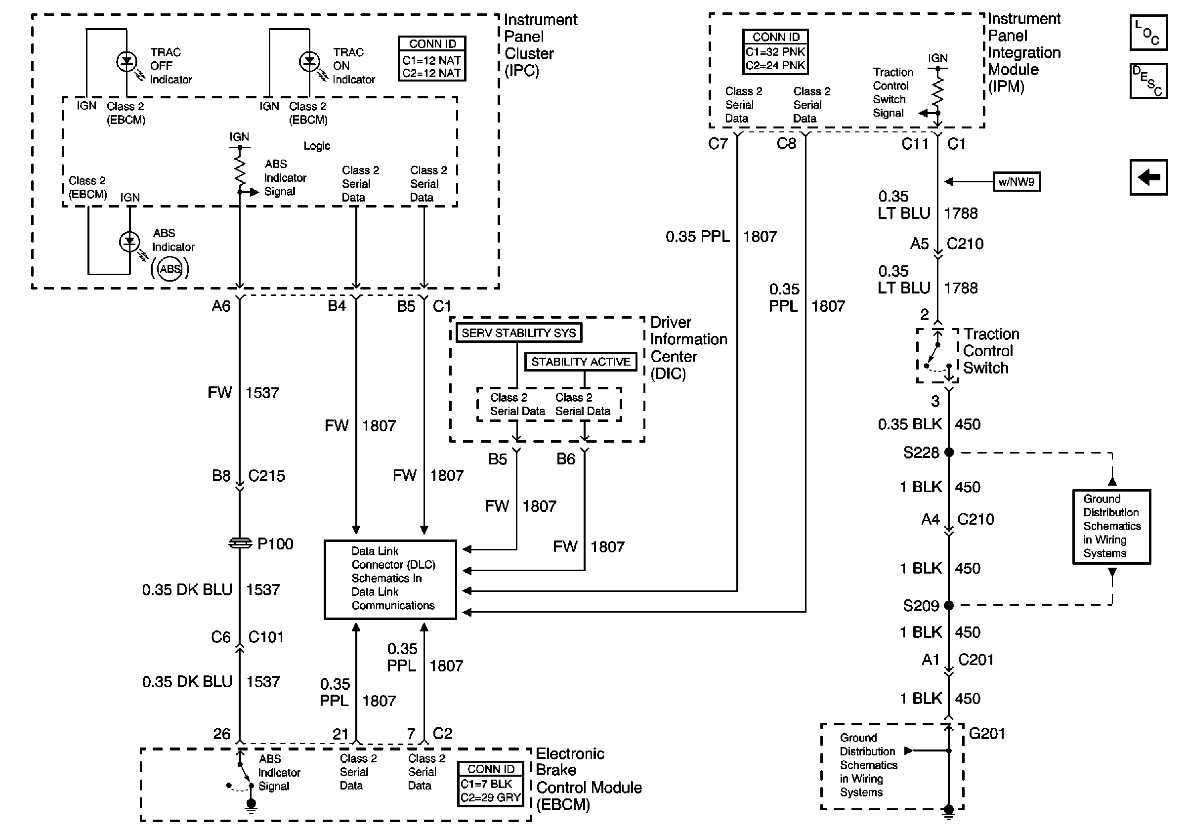
🢒 Indicators and Traction Control Switch
Indicators and Traction Control Switch
Indicators and Traction Control Switch
Master Electrical Component List
ABS Description and Operation
Traction Control (w/NW9) and Variable Effort Steering (w/NV8)
Serial Data Class 2
G201 (1 of 2)
G201 (1 of 2)