GM Service Manual Online
For 1990-2009 cars only
Makes
🢒
Oldsmobile
🢒
2003
🢒
Aurora
🢒 Power and Ground
Power and Ground
Power and Ground
Master Electrical Component List
OnStar Description and Operation
Keypad Microphone Signals
Serial Data Class 2
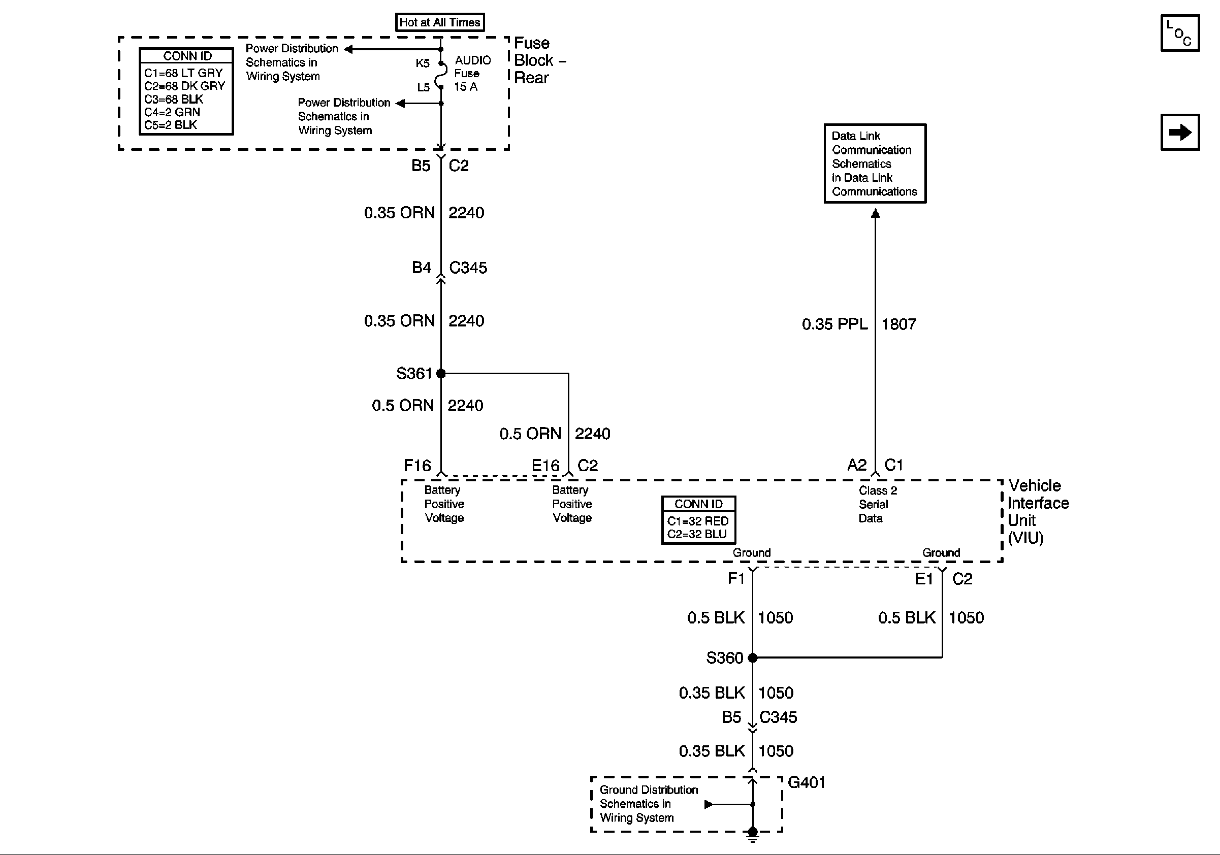
G401 (2 of 2)
Battery Feed to the Fuse Block-Rear
Battery Feed to the Fuse Block-Rear