GM Service Manual Online
For 1990-2009 cars only
Makes
🢒
Oldsmobile
🢒
2003
🢒
Aurora
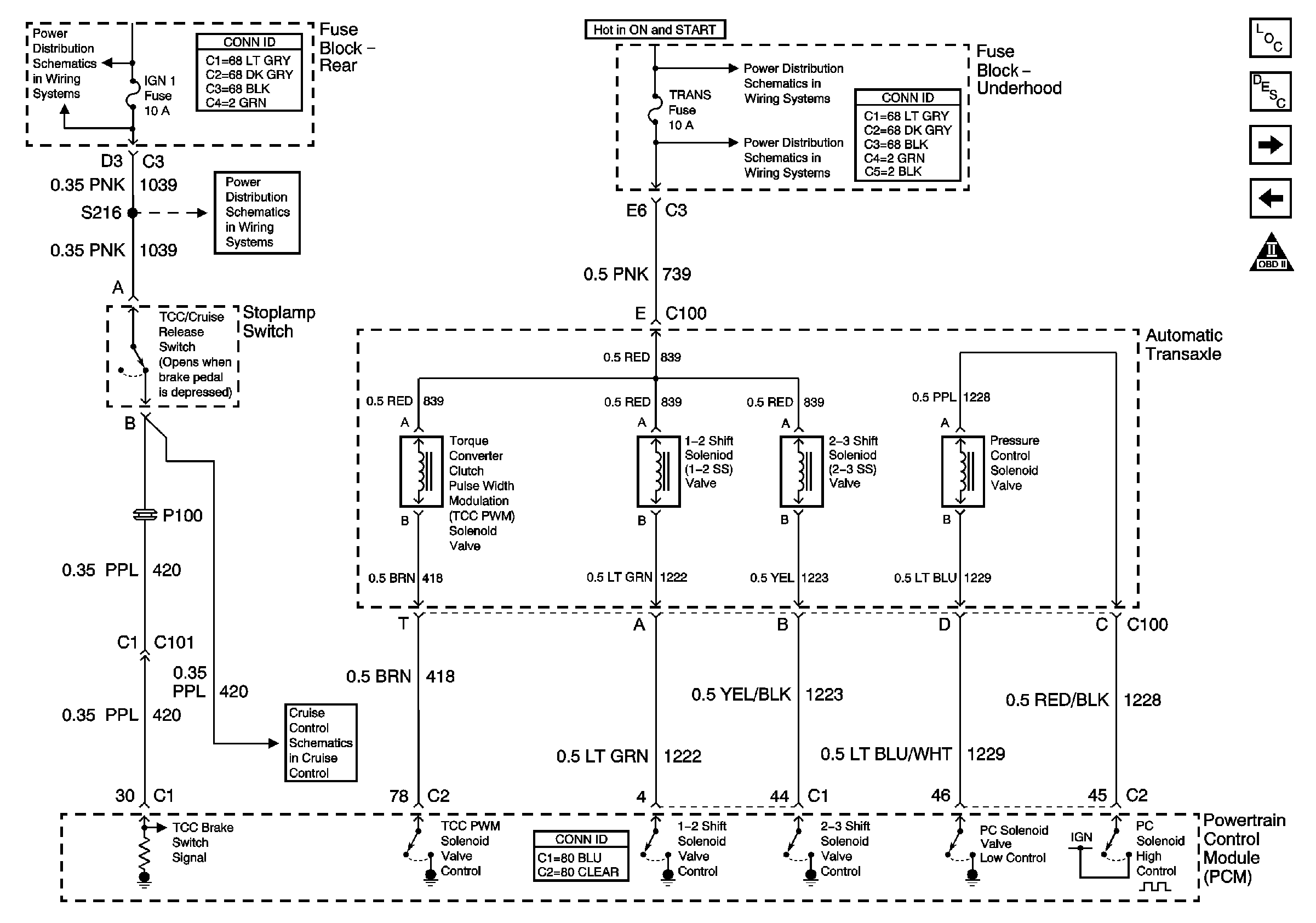
🢒 Transmission Solenoids
Transmission Solenoids
Transmission Solenoids
Master Electrical Component List
Internal Mode Switch Inputs
Transmission W/LX5
OBD II Symbol Description Notice
Handling ESD Sensitive Parts Notice
TRANS, PCM IGN, CR CONT Fuses and Start 1, HVAC SOL Relays (Fuse Block-Underhood)
TRANS, PCM IGN, CR CONT Fuses and Start 1, HVAC SOL Relays (Fuse Block-Underhood)
IGN-1, VENT SOL, SIR Fuses and IGN 1 Relay (Fuse Block-Rear)
IGN-1, VENT SOL, SIR Fuses and IGN 1 Relay (Fuse Block-Rear)
CCM Power and Ground, Cruise Control Switch