GM Service Manual Online
For 1990-2009 cars only
Makes
🢒
Oldsmobile
🢒
2003
🢒
Aurora
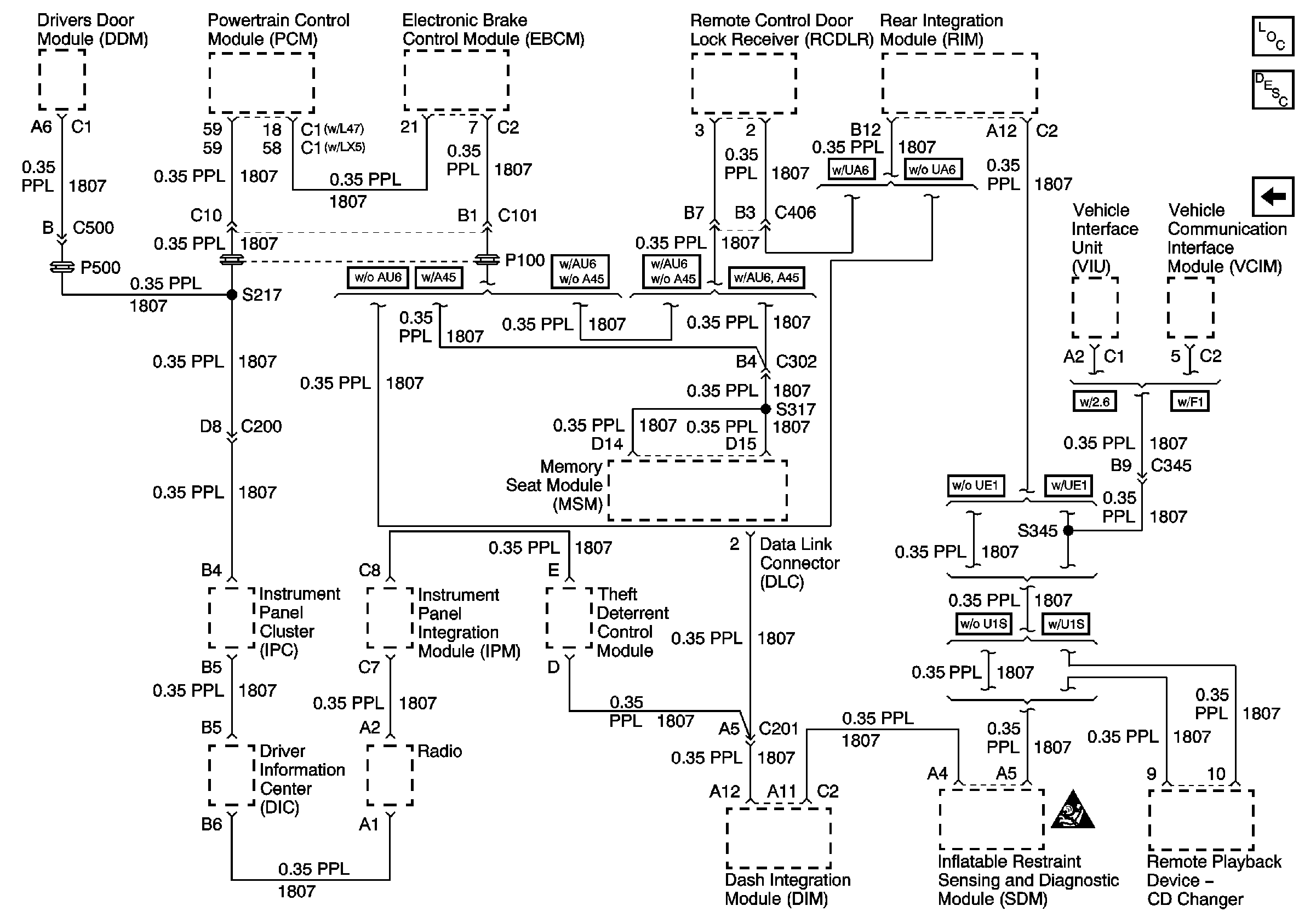
🢒 Serial Data Class 2
Serial Data Class 2
Serial Data Class 2
Master Electrical Component List
Data Link Communications Description and Operation
Power and Grounds
SIR Handling Caution