GM Service Manual Online
For 1990-2009 cars only

SER. MAN. UPDATE SEC.5A4,8A ABS PUMP,DRAC MODULE,COMPASS

SUBJECT: SERVICE MANUAL UPDATE REVISIONS TO ABS PUMP MOTOR INFO, DRAC MODULE, MAPLIGHT AND COMPASS

MODELS/YEARS: 1991 BRAVADA

Section 8A of the 1991 Bravada Service Manual contains three errors which this bulletin will address.

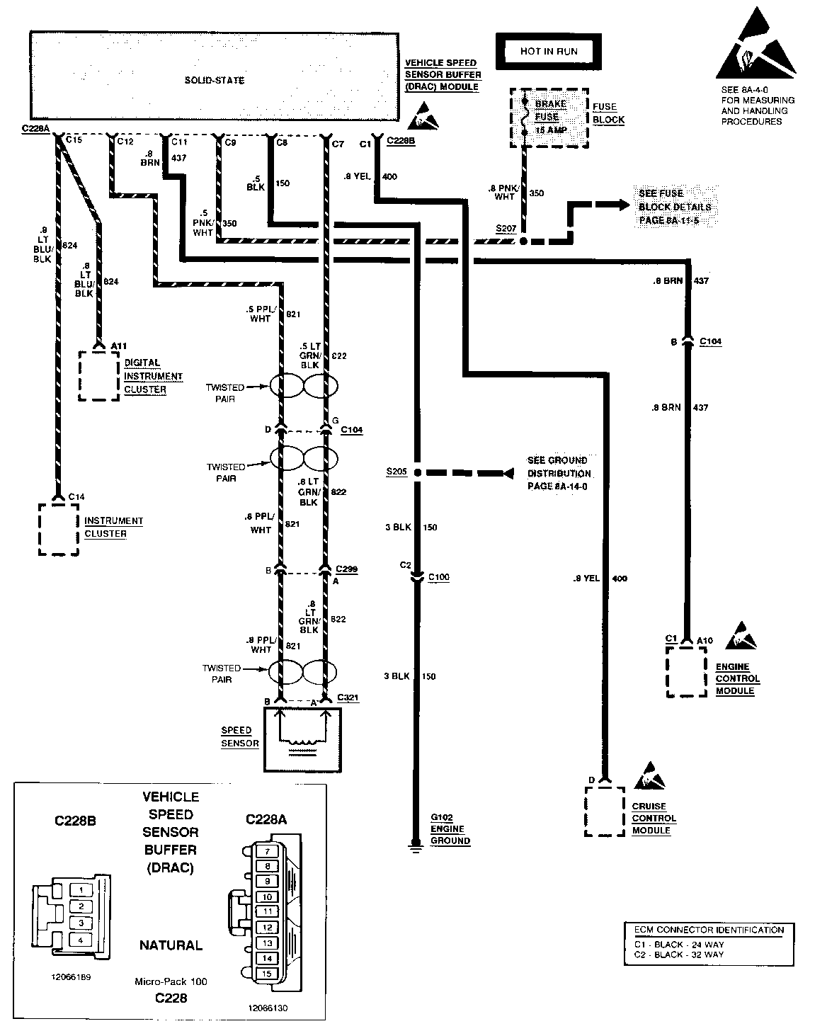
DIGITAL RATIO ADAPTER CONTROLLER (DRAC)-CELL 33: Original page 8A-33-0 is replaced with new page 8A-33-0. See page 2 of this bulletin. Original page 8A-33-1 should have included the following:

The Vehicle Speed Sensor Buffer (DRAC) module processes inputs from the Vehicle Speed Sensor (VSS) through circuits 821 and 822. These circuits are twisted pair wires and provide an AC signal to the module corresponding to the rotation of the VSS. Connector C2 at DRAC Module on page BA-34-0 should be updated to read C228B. Use the diagnostic charts provided with this bulletin when servicing the 1991 Bravada Vehicle Speed Sensor Buffer (DRAC).

Original page BA-33-2 is replaced by new pages 8A-33-2 and 8A-33-2A. See pages 3 of this bulletin.

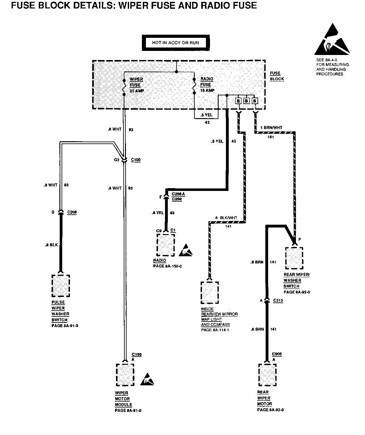
MAPLIGHT AND COMPASS - CELLS 11 AND 14: The power source for the maplight and compass assembly in the inside rearview mirror has been relocated to the RADIO fuse. The maplight in the 1991 Bravada manual was incorrectly shown as a single light when there is actually two lights, one each for the driver and front passenger. The changes to the power source also impact the power distribution and fuse details pages which have been updated accordingly.

Original page 8A-11-1 at 'Radio' was revised. The correct information appears below:

FUSE COLOR(AMPS) SCHEMATICS -------- ----------- ------------------------ Radio Lt Blu Radio, Rear Wiper/Washer, (15) inside Rearview Mirror Maplights/Compass

Original pages 8A-11-2, 8A-11-7, and 8A-114-1 are replaced by new pages with the same numbers. See pages 4, 5,and 6 of this bulletin.

CIRCUIT OPERATION - INTERIOR LIGHTS: Ground G240 listed under "Component Location' on page 8A-114-2 is incorrect. The correct ground number is G204.

ANTILOCK BRAKE SYSTEM - PUMP MOTOR: Original pages 5A4-4 AND 8A-44-0 both have the Antilock Brake System Pump Motor wiring drawn incorrectly. Use revised pages 8A-44-0 and 8A-44-1 in place of the original pages. See pages 7 and 8 of this bulletin. Also what follows is a Pump Motor Circuit Operation description that was not included on original page 8A-44-2.

CIRCUIT OPERATION: The Antilock Brake Pump Motor is a non-serviceable unit that is contained within the antilock brake assembly. The antilock brake pump motor is controlled by an internal relay that receives logic signals from the EHCU causing the relay to energize and activate the antilock brake pump motor.

Please mark a reference to this bulletin in your copy(s) of the 1991 Bravada Service Manual at all the affected pages.

VEHICLE SPEED SENSOR BUFFER (DRAC) MODULE CRUISE CONTROL DOES NOT OPERATE PROPERLY

TEST RESULT ACTION ----------------------- ---------------- --------------------- 1. Place ignition switch Battery voltage. GO to step 2. in RUN position and disconnect Vehicle Speed Sensor Buffer CHECK condition of (DRAC) module connector No voltage. BRAKE fuse. If fuse is C228A. Connect good, LOCATE and REPAIR voltmeter from PNK/WHT open in PNK/WHT (350) (350) wire (cavity 9) wire. at Vehicle Speed Sensor Buffer (DRAC) connector C228A to ground.

2. Connect voltmeter from Battery voltage. GO to step 3. PNK/WHT (350) wire (cavity 9) to BLK (150) wire (cavity 8) at No voltage. LOCATE and REPAIR open Vehicle Speed Sensor in BLK (150) wire from Buffer (DRAC) connector Vehicle Speed Sensor C228A. Buffer (DRAC) to ground terminal G102.

3. Properly support vehicle A/C voltage reading. GO to step 4. so drive wheels are off the ground. Have engine running and gear selector in DRIVE. Connect A/C No voltage. CHECK for open in voltmeter from PPL/WHT PPL/WHT (821) and LT (821) wire (cavity 12) GRN/BLK (822) wires. If to LT GRN/BLK (822) wire wires are good, REPLACE (cavity 7) at Vehicle Speed speed sensor. Sensor Buffer (DRAC) module connector C228A.

4. Connect Vehicle Speed A/C voltage reading. LOCATE and REPAIR open Sensor Buffer (DRAC) in YEL (400) wire from module connector C228A. Vehicle Speed Sensor Connect A/C voltmeter Buffer (DRAC) module to cruise control module. from YEL (400) wire (cavity 1) at connector No voltage. REPLACE Vehicle Speed C228B to BLK (150) wire Sensor Buffer (DRAC) (cavity 8) at Vehicle module. Speed Sensor Buffer (DRAC) module connector C228A.

SPEED SENSOR COMPONENTS DO NOT OPERATE PROPERLY

TEST RESULT ACTION ---------------------- -------------- ------------------------ 1. Place ignition switch Battery voltage. GO to step 2. in RUN position and disconnect Vehicle Speed Sensor Buffer (DRAC) module connector C228A. Connect No voltage. CHECK condition of voltmeter from PNK/WHT BRAKE fuse. If fuse is (350) wire (cavity 9) good, LOCATE and REPAIR at Vehicle Speed Sensor open in PNK/WHT (350) Buffer (DRAC) module wire. connector C228A to ground.

2. Connect voltmeter from Battery voltage. GO to step 3. PNK/WHT (350) wire (cavity 9) to BLK (150) wire (cavity 8) at No voltage, LOCATE and REPAIR open in Vehicle Speed Sensor BLK (150) wire from Vehicle Buffer (DRAC) module Speed Sensor Buffer (DRAC) connector C228A. module to ground terminal G102.

3. Properly support A/C voltage reading. GO to step 4. vehicle so drive wheels are off the ground. Have engine running and gear selector in DRIVE. Connect an A/C No voltage. CHECK for open in PPL/WHT voltmeter from PPL/WHT (821) and LT GRN/BLK (822) (821) wire (cavity 12) wires. If wires are good, to LT GRN/BLK (822) REPLACE speed sensor. wire (cavity 7) at Vehicle Speed Sensor Buffer (DRAC) module connector C228A.

4. Connect Vehicle Speed A/C voltage reading. LOCATE and REPAIR open in Sensor Buffer (DRAC) LT BLU/BLK (824) wire from module connector C228A. Vehicle Speed Sensor Connect A/C voltmeter Buffer (DRAC) module to from LT BLU/BLK (824) I/P cluster. If wire is wire (cavity 15) at good, REPLACE instrument connector C228A to BLK cluster. (150) wire (cavity 8) No voltage. REPLACE Vehicle Speed at connector C228A. Sensor Buffer (DRAC) module.


Object Number: 77324  Size: FS


Object Number: 77323  Size: FS


Object Number: 77322  Size: FS


Object Number: 77321  Size: FS


Object Number: 77974  Size: FS


Object Number: 76836  Size: FS

General Motors bulletins are intended for use by professional technicians, not a "do-it-yourselfer". They are written to inform those technicians of conditions that may occur on some vehicles, or to provide information that could assist in the proper service of a vehicle. Properly trained technicians have the equipment, tools, safety instructions and know-how to do a job properly and safely. If a condition is described, do not assume that the bulletin applies to your vehicle, or that your vehicle will have that condition. See a General Motors dealer servicing your brand of General Motors vehicle for information on whether your vehicle may benefit from the information.