GM Service Manual Online
For 1990-2009 cars only
Figure 1:

Valve Controls (2.2L)


Object Number: 538991  Size: FS
Automatic Transmission Components
Electronic Component Description
Switch Inputs and PNP Switch (2.2L)
Power
Powertrain Control Module Connector End Views
Handling ESD Sensitive Parts Notice
Figure 2:

Switch Inputs and PNP Switch (2.2L)


Object Number: 538993  Size: FS
Automatic Transmission Components
Electronic Component Description
Brake Switch, VSS Inputs (2.2L)
Valve Controls (2.2L)
OBD II Symbol Description Notice
Powertrain Control Module Connector End Views
Handling ESD Sensitive Parts Notice
Handling ESD Sensitive Parts Notice
G103 and G105 (2.2L)
Shift Lock Control Connector End Views
G103 and G105 (2.2L)
Brake Switch, VSS Inputs (2.2L)
Figure 3:

Brake Switch, VSS Inputs (2.2L)


Object Number: 538994  Size: FS
Automatic Transmission Components
Electronic Component Description
Valve Controls (4.3L)
Switch Inputs and PNP Switch (2.2L)
Ign ACC, RUN and RAP Bus Bar
Power and Ground (310 ABS)
Clutch Pedal Position Switch and Stoplamp Switch
Powertrain Control Module Connector End Views
Handling ESD Sensitive Parts Notice
G103 and G105 (2.2L)
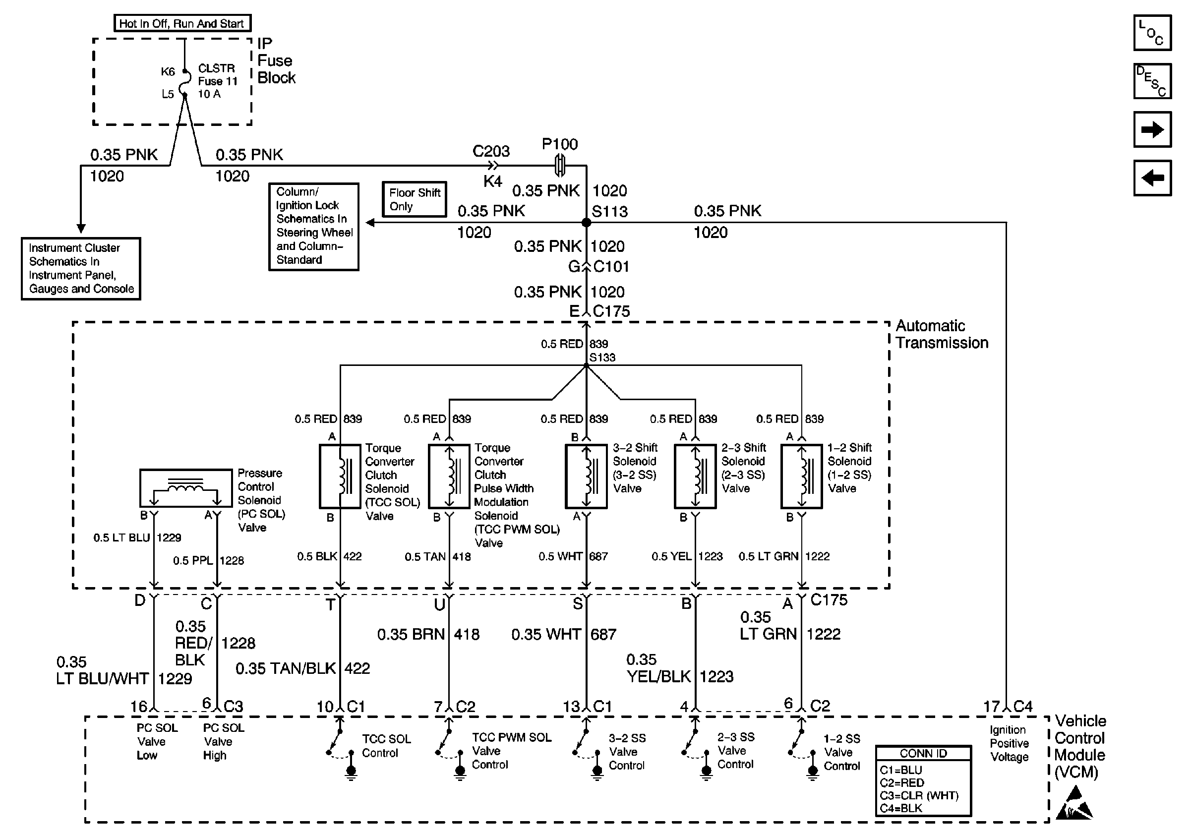
Figure 4:

Valve Controls (4.3L)


Object Number: 539015  Size: FS
Automatic Transmission Components
Electronic Component Description
Switch Inputs and PNP Switch (4.3L)
Brake Switch, VSS Inputs (2.2L)
Power
Column/Ignition Lock Schematics
VCM Connector End Views
Handling ESD Sensitive Parts Notice
Figure 5:

Switch Inputs and PNP Switch (4.3L)


Object Number: 539017  Size: FS
Automatic Transmission Components
Electronic Component Description
VSS Inputs, 4WD Low Indicator Signal (4.3L)
Valve Controls (4.3L)
OBD II Symbol Description Notice
VCM Connector End Views
Handling ESD Sensitive Parts Notice
Engine Sensors (Pickup)
Handling ESD Sensitive Parts Notice
Shift Lock Control Connector End Views
G103 and G105 (2.2L)
Figure 6:

VSS Inputs, 4WD Low Indicator Signal (4.3L)


Object Number: 539018  Size: FS
Automatic Transmission Components
Electronic Component Description
Brake Switch Inputs (4.3L)
Switch Inputs and PNP Switch (4.3L)
VCM Connector End Views
Handling ESD Sensitive Parts Notice
Heated Oxygen Sensors
Transfer Case Control Connector End Views
Handling ESD Sensitive Parts Notice
Speed Sensors
Speed Sensors
G104 and G117
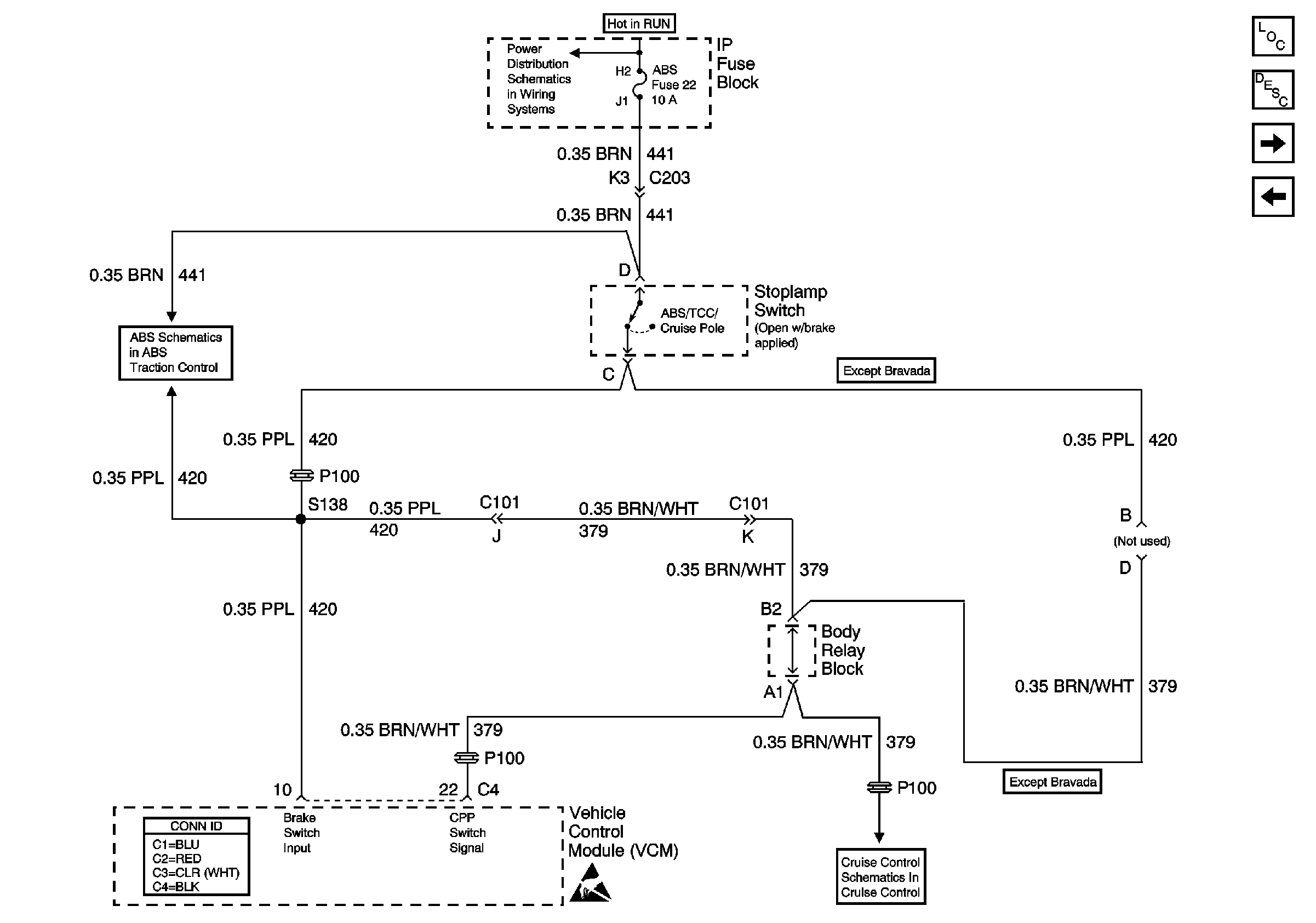
Figure 7:

Brake Switch Inputs (4.3L)


Object Number: 539020  Size: FS
Automatic Transmission Components
Electronic Component Description
Automatic Transmission Preference Switch
VSS Inputs, 4WD Low Indicator Signal (4.3L)
Ign ACC, RUN and RAP Bus Bar
Power and Ground (310 ABS)
VCM Connector End Views
Handling ESD Sensitive Parts Notice
Clutch Pedal Position Switch and Stoplamp Switch
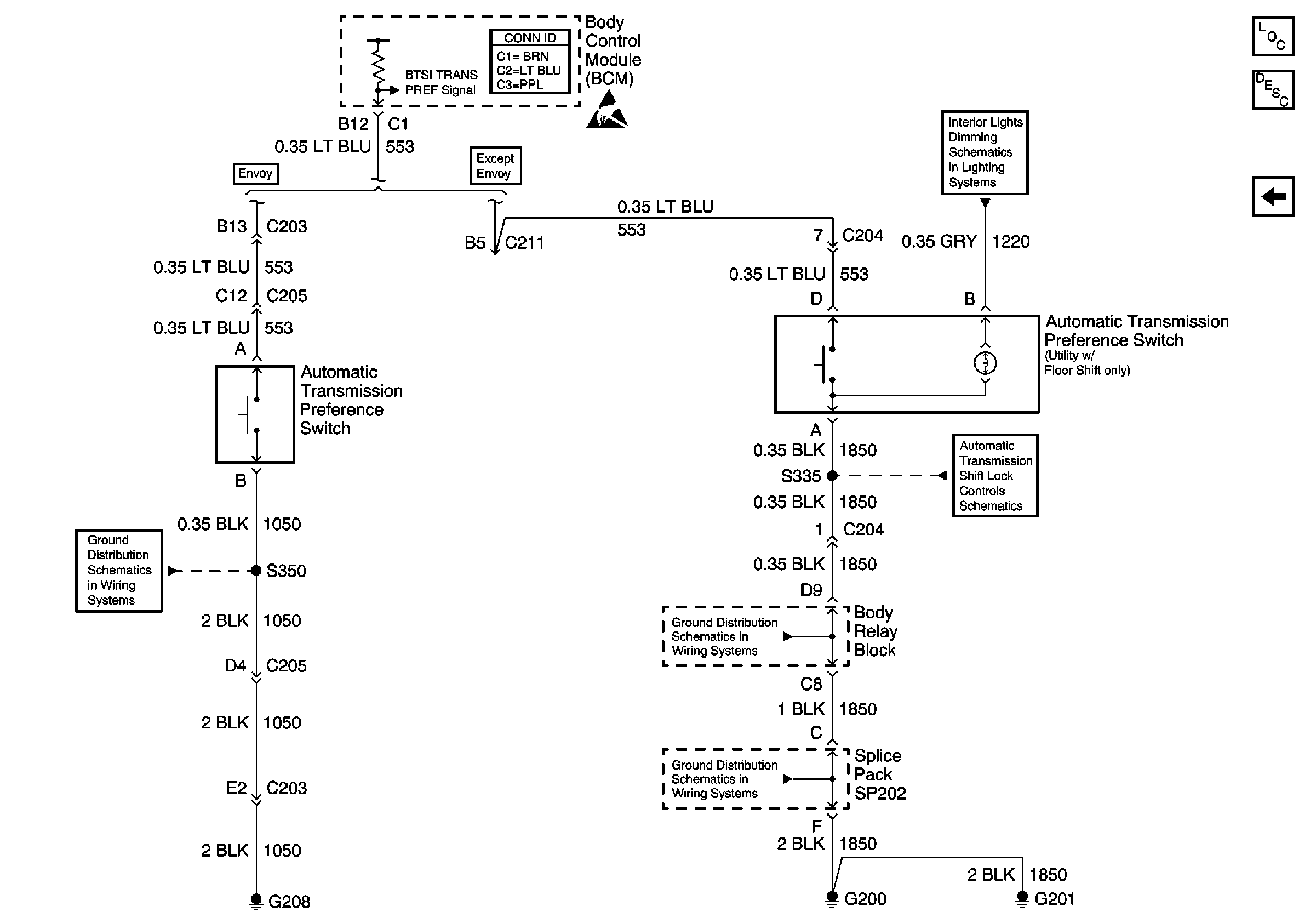
Figure 8:

Automatic Transmission Preference Switch


Object Number: 586545  Size: FS
Automatic Transmission Components
Electronic Component Description
Brake Switch Inputs (4.3L)
Body Control System Connector End Views
Handling ESD Sensitive Parts Notice
Instrument Cluster and BCM
G205 and G208 (Envoy)
Park/Neutral Position and Backup Lamp Switch, and Automatic Transmission Controller (Utility w/ Floor Shift)
G200, G201 and G207 (Pickup)
G200, G201 and G207 (Pickup)