GM Service Manual Online
For 1990-2009 cars only
Makes
🢒
Oldsmobile
🢒
2000
🢒
Bravada
🢒 Keyless Entry Schematics
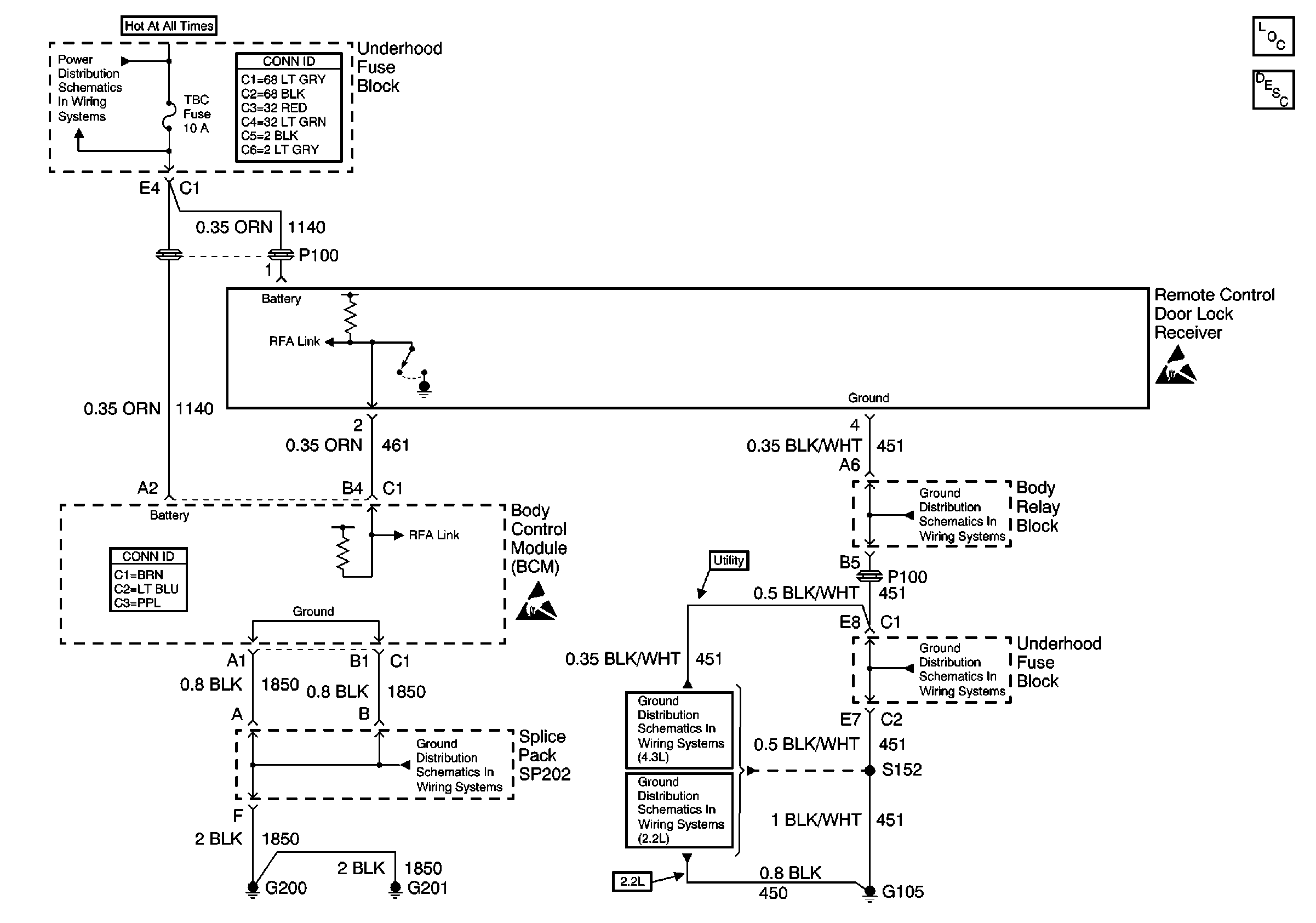
Keyless Entry Schematics
Keyless Entry Components
Keyless Entry System Circuit Description
STUD 2, ABS, TBC and RR W/W Fuses
Power and Grounding Connector End Views
Handling ESD Sensitive Parts Notice
Body Control System Connector End Views
Handling ESD Sensitive Parts Notice
G200, G201 and G207 (Pickup)
G103 and G105 (2.2L)
G103 and G105 (4.3L)
G103 and G105 (4.3L)
G103 and G105 (2.2L)