GM Service Manual Online
For 1990-2009 cars only
Figure 1:

Base Radio -- Power, Ground and Serial Data


Object Number: 881091  Size: FS
Master Electrical Component List
Radio/Audio System Description and Operation w/ CTF
Base Radio-w/o Rear Seat Audio
G102, G104, G105 and G107
SP306
B+ Bus - Rear Fuse Block
Figure 2:

Base Radio -- W/O Rear Seat Audio


Object Number: 881101  Size: FS
Master Electrical Component List
Radio/Audio System Description and Operation w/ CTF
Base Radio-with Rear Seat Audio
Base Radio-Power,Ground and Serial Data
Entertainment Schematic Icons
Figure 3:

Base Radio -- With Rear Seat Audio


Object Number: 881103  Size: FS
Master Electrical Component List
Radio/Audio System Description and Operation w/ CTF
Premium Radio - Body Type VIN 3
Base Radio-w/o Rear Seat Audio
Entertainment Schematic Icons
Data Link Connector and SP205
LGM/DSM, OH BATT/ONSTAR, RADIO, HVAC B
Figure 4:

Premium Radio -- Body Type VIN 3


Object Number: 881104  Size: FS
Master Electrical Component List
Radio/Audio System Description and Operation w/ CTF
Premium Radio - Body Type VIN 6
Base Radio-w/o Rear Seat Audio
G201 - 1 of 2
SP306
G102, G104, G105 and G107
G401, G402 and G403
Entertainment Schematic Icons
Entertainment Schematic Icons
B+ Bus - Rear Fuse Block
Data Link Connector and SP205
Figure 5:

Premium Radio -- Body Type VIN 6


Object Number: 881105  Size: FS
Master Electrical Component List
Radio/Audio System Description and Operation w/ CTF
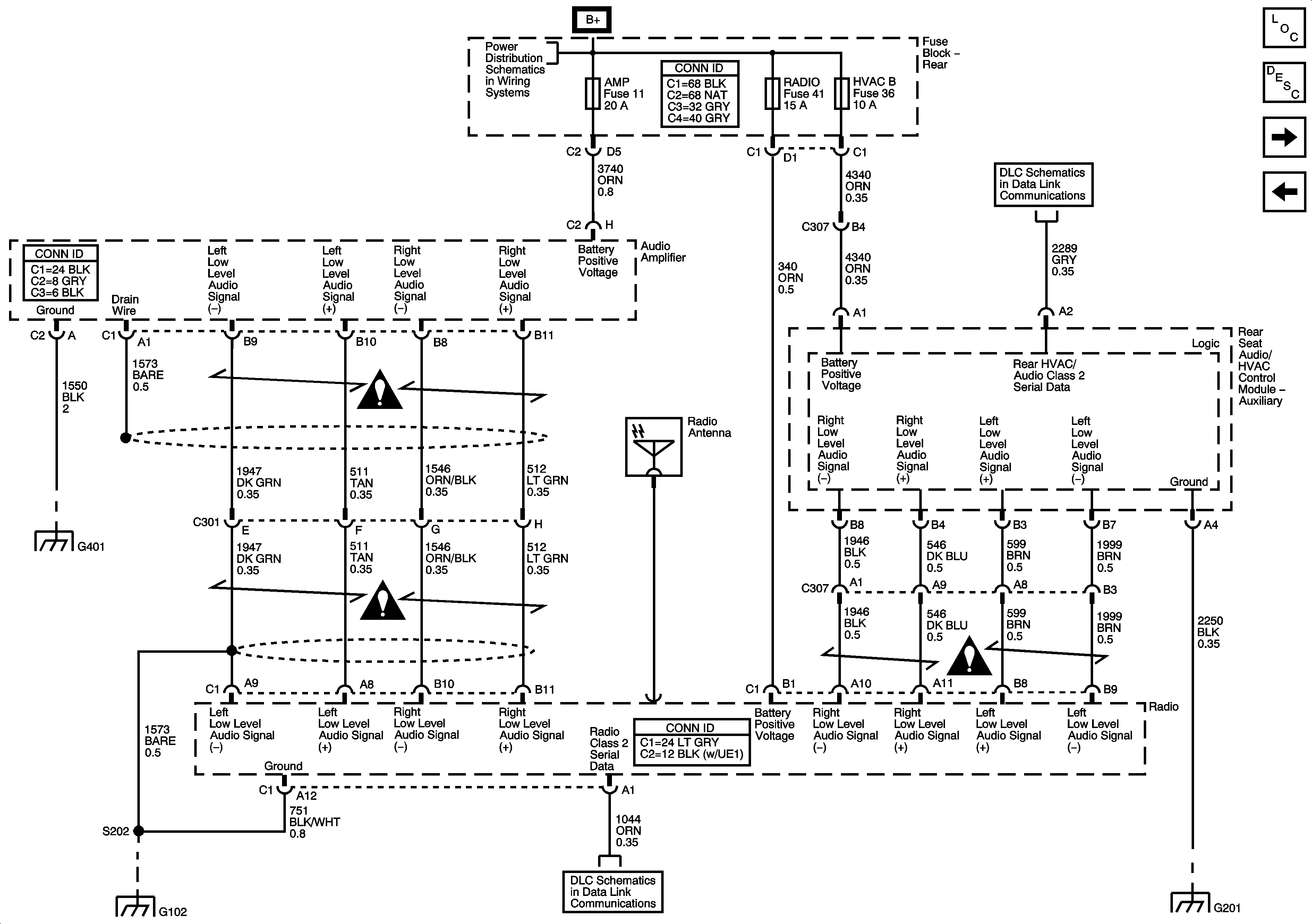
Premium Radio - Speakers and Amplifier
Premium Radio - Body Type VIN 3
G201 - 1 of 2
SP306
G102, G104, G105 and G107
G401, G402 and G403
Entertainment Schematic Icons
Entertainment Schematic Icons
B+ Bus - Rear Fuse Block
Data Link Connector and SP205
Figure 6:

Premium Radio -- Speakers and Amplifier


Object Number: 881107  Size: FS
Master Electrical Component List
Radio/Audio System Description and Operation w/ CTF
Steering Wheel Controls
Premium Radio - Body Type VIN 6
SP306
Entertainment Schematic Icons
Entertainment Schematic Icons
Figure 7:

Steering Wheel Controls


Object Number: 881109  Size: FS
Master Electrical Component List
Radio/Audio System Description and Operation w/ CTF
Premium Radio - Speakers and Amplifier
Steering Wheel Controls
Steering Wheel Controls
SP306
Data Link Connector and SP205
SIR Caution for Zoning
Rear Wiper/Washer