GM Service Manual Online
For 1990-2009 cars only

SERVICE MANUAL UPDATE SEC. 8A WIRING DIAGRAM AND DIAG. (A/C)

SUBJECT: REVISED A/C WIRING DIAGRAMS AND DIAGNOSIS

MODEL/YEARS: 1991-92 CUSTOM CRUISER

1991 and 1992 Electrical Diagnosis Section 8A-68 is being revised to give corrected wiring diagrams and improved air conditioning diagnosis procedures.

TROUBLESHOOTING HINTS

(Perform before beginning System Diagnosis)

1. If the Air Mix Door Motor is displaced from its proper position, it will automatically calibrate itself to the proper position if the Battery power is removed from the Electronic A/C Control Assembly. To recalibrate the Air Mix Door Motor, disconnect then reconnect the Battery.

2. If a low freon fault Code 9 is set, check for leaks in the system, repair as necessary, then recharge the A/C System. Reset the code by disconnecting and reconnecting the Battery or by pressing the "OFF" Touch Switch (while in the diagnostic mode). This will enable the A/C Compressor circuit to function if there is sufficient freon in the system.

3. Make sure that ground G200 is clean and tight.

4. Check Fuse 4 (1991) or Fuse 3 (1992). If open, check for a short to ground in CKT 640.

5. Check Fuse 6. If open, check for a short to ground in CKT 50.

6. Check for normal operation of Engine Vacuum Check Valve.

7. The Outside Temperature Display will not update until vehicle exceeds 25 mph.

With Engine warm and running in idle:

8. Check manifold vacuum at the black hose from the Engine to the Vacuum Tank.

9. Check for vacuum at the violet hose from the Vacuum Tank to the Solenoid Module.

10. Check that the vacuum hoses from the Solenoid Module to the Vacuum Actuators are connected and in good condition.

o Refer to System Diagnosis.

SYSTEM DIAGNOSIS

o Diagnosis for the temperature control portion of this system is based on malfunction codes stored in the Electronic A/C Control Assembly. When a code has been set, the C degree (or F degree) indicator will flash. Refer to AUTOMATIC AIR CONDITIONING (SECTION 1C1 1991) or (SECTION 1C 1992) for code diagnosis.

o If the air delivery appears incorrect, refer to System Check and perform Chart #1 on page 8A-68-8.

o If the temperature coming from the air ducts does not change when adjusting the temperature control button from 16C (60F) to 32C (90F), perform Chart #2 on page 8A-68-10.

VACUUM DIAGNOSIS

Important:

To avoid misdiagnosis, perform Chart #1, "Air Flow From Outlets is Incorrect," before beginning Vacuum Diagnosis.

1. Check vacuum supply to Solenoid Module (black vacuum hose) while Engine is running.

o Vacuum should be approximately 55 kPa (1 6 psi) with Engine running.

o Vacuum should remain at approximately 55 kPa (16 psi) when Engine is turned off.

2. Test each vacuum actuator by disconnecting the vacuum hose and applying vacuum directly to the actuator. Repair or replace as necessary.

3. Reconnect all vacuum and electrical connections. Run Engine and cycle through the operating modes of the Electronic A/C Control Assembly while observing the vacuum actuators.

o Check for vacuum to the vacuum actuators by noting vacuum actuator position. When vacuum is applied, the actuator will retract, refer to Air Delivery Vacuum Distribution Table.

o If a vacuum actuator retracts when it should not, replace the Electronic A/C Control Assembly, after performing the diagnostics in Chart #1.

o If a vacuum actuator does not retract when it should, check for vacuum leaks, collapsed vacuum hoses, binding valves or bad connections at the Solenoid Module. If OK, replace the Solenoid Module.

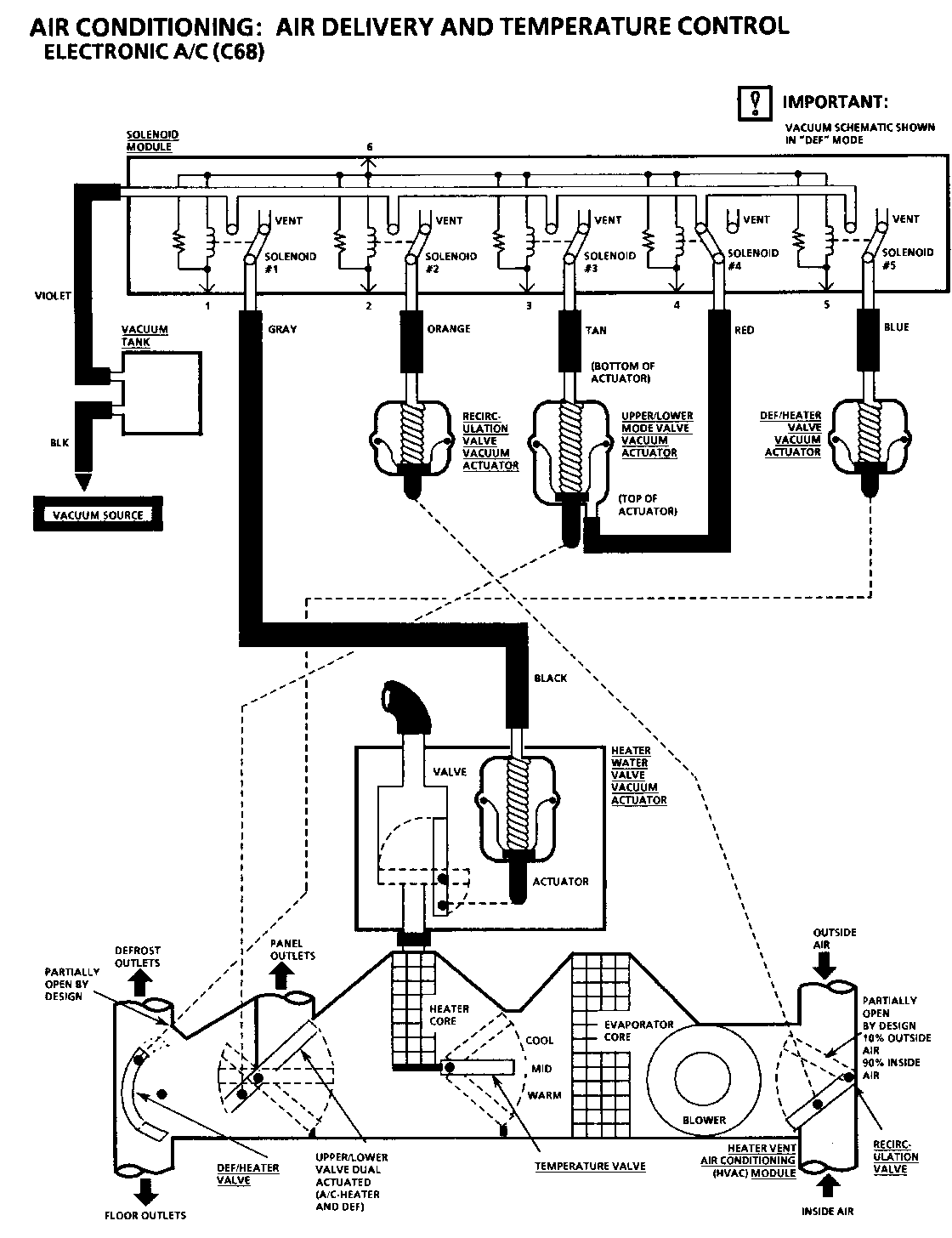
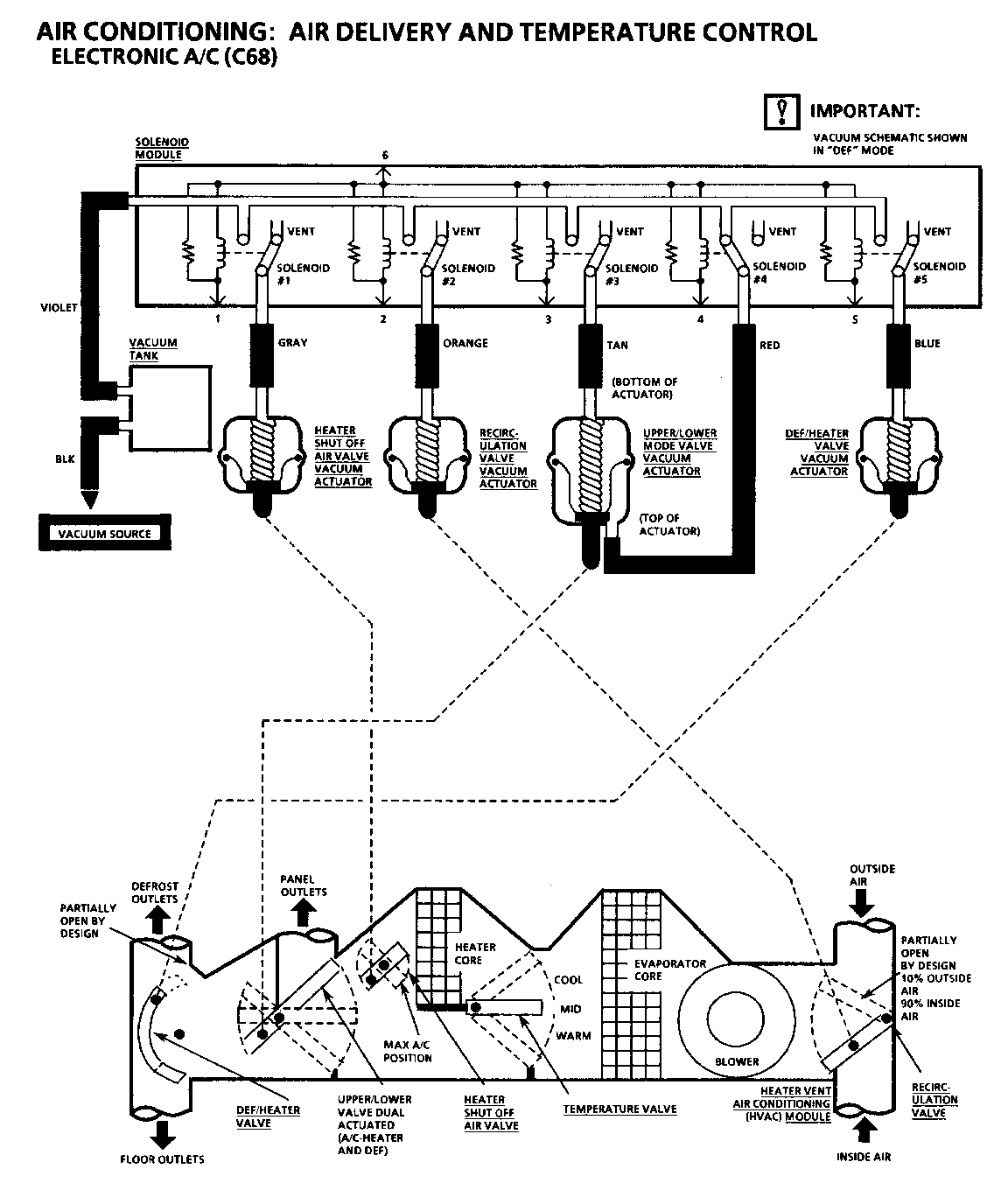
CIRCUIT OPERATION (AIR DELIVERY)

ELECTRONIC A/C CONTROL ASSEMBLY ------------------------------- With the Ignition Switch in "RUN," voltage is applied through Fuse 6 to the Electronic A/C Control Assembly. The operating mode of the system is determined by buttons on the front panel. Ground signals determine which air valves are to be operated as well as the position of the Temperature Valve. SOLENOID MODULE

The Solenoid Module contains the solenoid valves that control the vacuum actuators. When the solenoids are de-energized, the valves vent the vacuum actuators, allowing the vacuum actuator to return to the Vent position.

RECIRCULATION VALVE

The Recirculation Valve closes off most of the outside air inlet so that the air from the inside of the vehicle is recirculated through the A/C System for maximum cooling. The outside air inlet is partially closed when vacuum is applied to the actuator. When the vacuum actuator is vented, the Recirculation Valves close off the in-car air inlet which allows outside air to be drawn into the vehicle.

TEMPERATURE VALVE

The Temperature Valve determines how much air flows through the Heater Core, which determines the temperature of the air to the outlets. It is moved by the Air Mix Door Motor. The position of the valve is determined by the temperature selected at the Electronic A/C Control Assembly.

DEF/HEATER ---------- The DEF/Heater Valve determines whether air flow will be directed to the windshield defrost outlets. With no vacuum applied to the actuator, the valve is positioned to allow air flow to the windshield defrost outlets, with some bleed to the heater outlet.

UPPER/LOWER MODE ---------------- The Upper/Lower Mode Valve can assume three positions and is operated by a bi-directional vacuum actuator which can move the valve to either of two positions. If no vacuum is applied to either vacuum actuator, the valve is in midposition. Air flow with the valve in midposition will be delivered to the panel outlets and the floor outlets (Bi-Level). When the Upper/Lower Solenoid (#3) (tan vacuum hose) is operated, the valve is positioned to direct air flow to the A/C outlets. When the Upper/Lower Solenoid (#4) (red vacuum hose) is operated, the valve is positioned to direct air flow to the heater outlets and defroster outlets.

HEATER WATER VALVE (1991)

The Heater Water Valve determines whether water will flow through the Heater Core or not. When the Heater Water Valve Vacuum Actuator is operated, the Heater Water Valve will close, stopping water flow into the Heater Core.

HEATER SHUT OFF AIR VALVE (1992)

The Heater Shut off Air Valve is used to block any air attempting to exit the Heater Core when temperature control is set to 16C (60 degrees-65 degrees), provided that program number in index number "O1" is 0-56 (program number range is 0-255). Otherwise, it rotates out of the way so as not to block any air flow.

CIRCUIT OPERATION (TEMPERATURE CONTROL) --------------------- Three temperature variable resistors (sensors) are connected to the Electronic A/C Control Assembly to provide in-car and outside temperature information. These devices are thermistors which decrease in resistance as the temperature of the device increases. This is true except for the Solar Sensor, which is a Photo Diode. The Solar Sensor's voltage output decreases with increasing light intensity. These sensors are connected to fixed resistors in the Control Assembly to provide a voltage input which varies according to the change in resistance. Ground reference for the sensors is provided by the Control Assembly.

Circuits within the Control Assembly use the input from the In-Car Sensor and the Sun Load Sensor and the set temperature selected by the driver to determine whether the air should be heated or cooled to bring the inside of the vehicle to the selected temperature. The input from the Ambient Temperature Sensor is used to determine the amount of heating or cooling required to bring the temperature inside the vehicle to the selected value as quickly as possible.

AIR CONDITIONING: AIR DELIVERY AND TEMPERATURE CONTROL ELECTRONIC A/C (C68) --------------------- The Air Mix Door Motor controls the position of the Temperature Valve. The motor can be operated in either direction by the polarity of the voltage applied to it. When the solid state switch grounds terminal "F" in the Electronic A/C Control Assembly, then terminal "5" of the Air Mix Door Motor is positive. If the condition of the solid state switches is reversed and terminal "G" is grounded, then terminal "6" of the Air Mix Door Motor is positive and the motor runs in the reverse direction.

The Position Feedback Pot indicates the position of the Temperature Valve at any point of its travel. As the Temperature Valve moves between fully open and fully closed, the voltage input at terminal "6" on the Electronic A/C Control Assembly will vary between .5 and 5 volts.

When a problem is detected with the temperature control system, certain malfunction codes may be set. A further description of these codes as well as diagnosis, will be found in SECTION 1C1 (1991) OR SECTION 1C (1992).


Object Number: 78918  Size: FS


Object Number: 80031  Size: FS


Object Number: 80030  Size: FS


Object Number: 77954  Size: FS


Object Number: 77953  Size: FS


Object Number: 77300  Size: FS


Object Number: 77952  Size: FS


Object Number: 87436  Size: MF


Object Number: 77951  Size: FS


Object Number: 78917  Size: FS


Object Number: 77299  Size: FS


Object Number: 80029  Size: FS

General Motors bulletins are intended for use by professional technicians, not a "do-it-yourselfer". They are written to inform those technicians of conditions that may occur on some vehicles, or to provide information that could assist in the proper service of a vehicle. Properly trained technicians have the equipment, tools, safety instructions and know-how to do a job properly and safely. If a condition is described, do not assume that the bulletin applies to your vehicle, or that your vehicle will have that condition. See a General Motors dealer servicing your brand of General Motors vehicle for information on whether your vehicle may benefit from the information.