GM Service Manual Online
For 1990-2009 cars only

ENGINE PARTS EXCHANGE PROGRAM/ QUAD '4'

1988 CUTLASS CALAIS EQUIPPED WITH A QUAD 4 (LD2) ENGINE - (VIN CODE D)

For a limited time during the 1988 model year, Oldsmobile Cutlass Calais' equipped with a Quad 4 (LD2) engine will be included in a PARTS EXCHANGE PROGRAM on the engine assembly and Integrated Direct Ignition (IDI) Assembly, and a PARTS RETURN PROGRAM on the water pump and the Gen./A/C tensioner bracket. The purpose of both of these programs is to provide early engineering feedback for product evaluation.

For purposes of clarification these two programs will be described separately in this bulletin.

PARTS EXCHANGE PROGRAM

A special limited parts exchange program will be conducted until further notice which involves the replacement of the Quad 4 engine assembly with a special exchange engine or the replacement of the Integrated Direct Ignition (IDI) assembly. An exchange unit is to be used when diagnosis indicates a failure with either of these assemblies.

Engine Exchange: The special exchange engine includes the block, head, cam housings and covers, internal parts, the oil pan, front cover and the water pump body assembly.

Conditions Qualifying For An Exchange Engine

1. Conditions which would normally require a block or block components as indicated by the following symptoms or conditions:

- Cracks or porosity in cylinder block - Knock noises deep in engine, i.e., crankshaft or rod bearing, piston or piston pin - Engine seized, i.e., locked and won't turn over with spark plugs removed - Low or no compression - Engine damage due to low or no oil pressure - Excessive exhaust smoke or excessive oil consumption caused by other than external oil leak.

2. Conditions of coolant leakage as evidenced by:

- Head gasket leakage - Coolant in combustion chamber or in crankcase oil - Bubbles entering coolant overflow tank

Dealer Service Items

Conditions, other than 1 and 2 above describing engine exchange, are to be serviced in the normal manner. All engine parts replaced during normal dealer warranty service other than engines, IDIs, water pumps and tensioner brackets are to be retained for disposition by zone personnel.

Refer to the appropriate diagnosis section of the 1988 Firenza, Cutlass Calais, Cutlass Supreme Classic and Custom Cruiser New Product Service Manual when diagnosing the above conditions. The returned engine will be evaluated for the product problem suspected; therefore, it is important not to disassemble the engine any further than is necessary during diagnosis.

IDI Assembly Exchange

The IDI assembly should be exchanged any time an ignition system failure is diagnosed when using the "Integrated Direct Ignition" diagnosis sheets included in this bulletin, and they direct the technician to exchange the "IDI". It is important that the lDI assembly not be disassembled beyond that specified in the diagnosis sheets before returning it to Lansing. Refer to IDI Diagnosis and Exchange Program on page 1.

The IDI assembly includes the ignition cover, module, two coils, coil housing and spark plug connector assemblies. IDI assembly installation bolt torque is 18 N-m (13 lbs. ft.).

Obtaining Exchange Part

If an exchange engine or IDI assembly is required, dealer personnel are to call Product Service Engineering (517-885-OLDS) to have the part shipped. When calling, have the following information available:

1. Vehicle identification number 2. Vehicle mileage 3. Repair order number 4. Description of customer complaint 5. Diagnostic work performed 6. Dealer parts code 7. Dealer shipping address (not P.O. Box) 8. Dealer telephone number

The service engineer will qualify the need for an exchange part and will make the shipping arrangements. The part will be shipped on a no-charge basis, quickest way prepaid, usually the same day. In the case of the engine, it will be shipped with all the necessary gaskets to complete the engine installation. It may be necessary to fill the engine with four quarts of 5W30 SF/CC oil as specified in the 1988 New Product Service Manual.

Returning the Exchange Part ---------------------------

The parts will be shipped to you in a returnable shipping container. Care should be exercised not to damage the container when unpackaging the part. With the part, you will receive:

Engine

1. A Bill of Lading for return of the engine 2. Self-addressed shipping label 3. Plastic bag 4. Information Return Tag

IDI Assembly

1. Self-addressed shipping label 2. Diagnostic feedback chart 3. Information Return Tag

Packaging and Shipment

Engine

Fill out the information Return Tag and attach it to the engine.

If the engine is leaking oil, it will be necessary to place the plastic under the engine to keep the oil from dripping in the truck. If oil is not a problem, you can either place the engine in the bag or put the engine in the crate and place the bag over the top. In either case, make sure the bag will protect the engine from rain or snow during transit.

Recrate the engine and staple the return shipping label to the outside of the crate.

The Bill of Lading is the only shipping document you need to ship the engine. It is important that the carrier name indicated on the Bill of Ladinq be used to return the engine. All required data has been filled out except for the date. Please do this and keep the last copy with your repair order and provide the other two copies to the carrier. Your copy of the Bill of Lading, signed by the carrier, is your proof of returning the engine.

Ship the engine by truck, freight collect, to:

BOC Powertrain Delta Engine Plant Stores 9 2901 South Canal Road Lansing, MI 48917 ATTN: Parts Return

Integrated Direct Ignition System Assembly

Trace the diagnostic steps taken on the diagnostic feedback chart enclosed with the exchange IDI assembly. Fill out the Information Return Tag which is also enclosed. Affix the self-addressed shipping label to the outside of the IDI box. Enclose the above information with the IDI assembly to be returned, and send by UPS to the Delta Engine Plant address in this bulletin.

Dealer's account will be debited if the engine or IDI assembly is not returned within 30 days.

Warranty Information

List miscellaneous parts used such as coolant, freon, and engine oil if required as sublet. Do not list failed part number.

Use the following labor operation and time:

Labor Operation Labor Time --------------- ----------

J1840 Engine Universal, Replace Automatic 4.8 Manual 5.3 Add: With A/C .7 Repackage the Engine .3

J4395 IDI Assembly .2

Add: Repackage IDI With Completed Feedback Chart .2

Shipping expense for the IDI assembly should be included as sublet on the warranty claim. There should be no shipping expense when returning an engine if the Bill of Lading (provided) is used.

PARTS RETURN PROGRAM

Oldsmobile is also interested in having Quad 4 (LD2) engine water pumps and serpentine belt tensioner bracket assemblies returned. This Parts Return Program will end August 31, 1988.

When a dealer diagnoses a failed water pump or Gen./A/C tensioner bracket on a Quad 4 engine equipped car, the failed part should be replaced with a part from the dealer's parts inventory. The GMSPO box containing the new part is a "special" box which should be used to return the failed part. Inside the parts box is a return shipping label and an information return tag. Place the shipping label on the outside of the box, fill out the information tag, and attach it to the failed part and return the part via U.P.S. to the Delta Engine Plant address on the label.

Warranty Information

The normal warranty labor operation number and labor time should be used to submit a warranty claim. U.P.S. charges should be included as sublet on the warranty claim.

"INTEGRATED DIRECT IGNITION" - TEMPORARY EXCHANGE PROGRAM

"INTEGRATED DIRECT IGNITION" DIAGNOSIS AND EXCHANGE PROGRAM

Until further notice "Integrated Direct Ignition" system exchange packages are being made available on a temporary basis during a special limited program for 1988 "N" series cars. These exchange packages are provided to replace "Integrated Direct Ignition" systems that have been diagnosed as faulty using the attached, especially prepared, diagnostic charts. After the "IDI" is diagnosed as being the suspected cause of the driveability complaint, the technician must contact Product Service Engineering. A Service Engineer will then qualify the "IDI" as being faulty, authorize the exchange and immediately order a complete exchange assembly sent to the dealership. The faulty system and diagnostic feedback chart must then be returned to the Delta Engine Plant address in this Bulletin. This will permit quick identification of any potential problem areas that may appear on this new ignition system. Each package includes all the parts necessary for the exchange procedure along with a return label and special diagnostic feedback chart. The technician should be familiar with these instructions and the special diagnostic charts before attempting to diagnose any "IDI" related complaint. Prior to returning a faulty system, the technician is requested to: 1. Fill out the diagnostic feedback chart enclosed in the package. 2. DO NOT disassemble the ignition system. Use all parts in the package, and return the faulty, fully assembled, ignition system assembly. 3. Return the completed core tag with a copy of the work order and the completed diagnostic feedback chart. This special exchange program is to be utilized until further notice. When the program is over, the standard diagnostics in your service manuals should be used and the attached exchange diagnostic charts discarded. Your assistance and co-operation in conducting this special limited program is greatly appreciated.

CHART A-3 (Page 1 of 3)

ENGINE CRANKS BUT WON'T RUN (EXCHANGE PROGRAM)

2.3L "N" CARLINE (PORT)

Condition: Engine cranks but won't run, or engine may start, but immediately stops running. Battery condition and engine cranking speed are OK and there is adequate fuel in the tank.

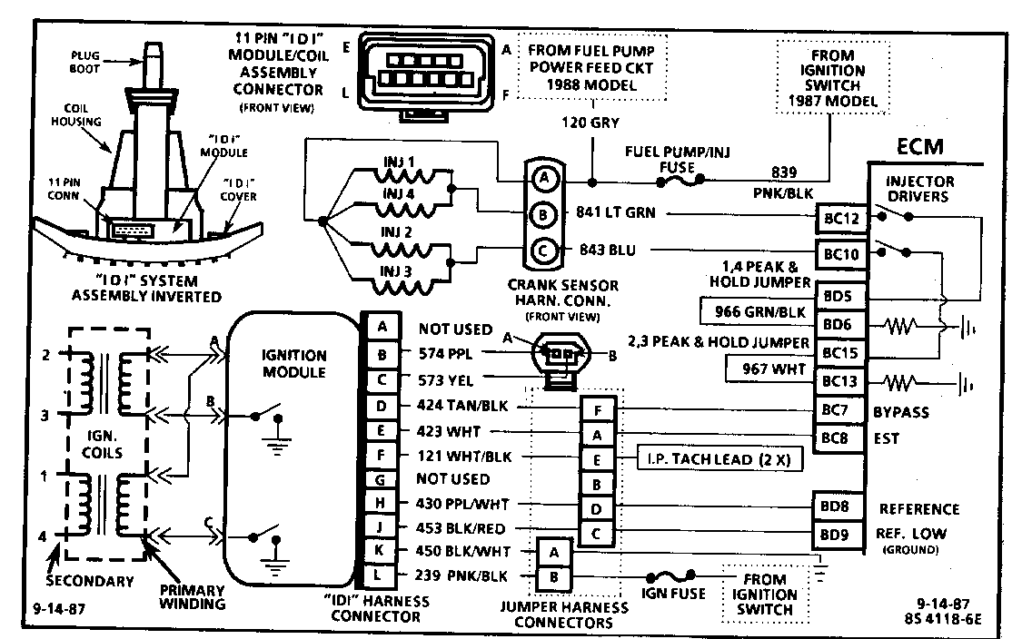
Circuit Description: This engine is equipped with a distributorless ignition system called the "Integrated Direct Ignition" system (IDI). The primary circuit of the "IDI" consists of two separate ignition coils, an "IDI" ignition module and crankshaft sensor as well as the related connecting wires and the EST (electronic spark timing) portion of the ECM. Each secondary circuit consists of the secondary windings of the coil, two connecting metal strips molded into the coil housing, the spark plug boot/connector assemblies and spark plugs.

Test Description: The following numbered steps correspond with the step numbers on the diagnostic chart.

1. This step verifies that "SES" light operation, onboard diagnostics, cranking rpm, TPS and coolant sensor signals are normal. A blinking test light verifies that the ECM is receiving the "IDI" reference signal and attempting to activate the injectors. 2. This step checks injector harness and injectors for opens or shorts without removing CV oil/air separator for access. Measurement should be half that of one injector due to each pair of injectors forming a parallel circuit. 3. By installing spark plug jumper leads and testing for spark on 2 adjacent plug leads (do not use 2 & 3 as they are on the same coil), each ignition coil's ability to produce at least 25,000 volts is verified. 4. Checks to see if fuel pump and relay are operating correctly (fuel pump only on 2-3 seconds) and fuel pressure is within proper range. 5. If the no spark condition is caused by harness connections or the harness, the test light will blink. Otherwise, the "IDI" assembly should be exchanged per the attached instructions. 6. This step determines whether harness or injector is cause of incorrect resistance. Nominal injector resistance is 1.9 to 2.1 ohms at 60 C. Resistance will increase at higher temperatures.

Diagnostic Aids: Check For: TPS binding or sticking in wide open throttle position or intermittently shorted or open. Water or foreign material in fuel. Low Compression. (Timing chain failure) Verify that only resistor spark plugs are used.

CHART A-3 (Page 2 of 3) ENGINE CRANKS BUT WON'T RUN 2.3L "N" CARLINE (PORT)

Condition:

Engine cranks but won't run, or engine may start, but immediately stops running. Battery condition and engine cranking speed are OK and there is adequate fuel in the tank.

Circuit Description: This engine is equipped with distributorless ignition system called the "Integrated Direct Ignition" system (IDI). The primary circuit of the "IDI" consists of two separate ignition coils, an "IDI" ignition module and crankshaft sensor as well as the related connecting wires and the EST (electronic spark timing) portion of the ECM. The secondary circuit consists of the secondary windings of the coils, two connecting metal strips molded into the coil housing, the spark plug boot/connector assemblies and spark plugs.

Test Description: The following numbered steps correspond with the step numbers on the diagnostic chart.

7. Battery voltage should be available at cavity A whenever the fuel pump power feed circuit is switched "ON", for 1988 model cars and whenever the ignition is "ON" for 1987 models. The ECM should switch the fuel pump "ON" for 2-3 seconds after ignition is turned "ON" (and when ECM is receiving ignition reference pulses, as while cranking). The ignition must be turned "OFF" for at least 10 seconds to assure that the ECM powers down and will then switch the fuel pump back "ON" for 2-3 seconds when ignition is turned back on. 8. Light on one circuit only indicates power is available at cavity A, but ground circuit is not being completed on the other circuit. This could be due to open circuit or ECM not switching the injector driver circuit to ground. 9. Steady light indicates ground circuit is always completed and is not being switched. This could be due to short to ground in circuit, or faulty ECM injector driver. 10. 1988 models use the fuel pump power feed circuit to power the injectors, while 1987 models should have power whenever ignition is turned "ON". 11. The fuel pump should be switched "ON" by the ECM for 2-3 seconds after ignition is first turned "ON". It is necessary to turn the ignition "OFF" for at least 10 seconds to assure that the ECM powers down and will then switch the fuel pump back "ON". If the fuel pump operates, but power is not available at injector harness, circuit must be open. If the fuel pump does not operate, CHART A-5 in the service manual should be used to diagnose the cause.

CHART A-3

(Page 3 of 3) ENGINE CRANKS BUT WON'T RUN 2.3L "N" CARLINE (PORT)

Circuit Description:

The "Integrated Direct Ignition" system (IDI) uses a waste spark method of distribution. In this type of system the ignition module triggers the #1-4 coil pair resulting in both #1 and #4 spark plugs firing at the same time. #1 cylinder is on the compression stroke at the same time #4 is on the exhaust stroke, resulting in a lower energy requirement to fire # 4 spark plug. This leaves the remainder of the high voltage to be used to fire #1 spark plug. On this application, the crank sensor is mounted to, and protrudes through the block to within approx. 0.050" of the crankshaft reluctor. Since the reluctor is a machined portion of the crankshaft and the sensor is mounted in a fixed position on the block, timing adjustments are not possible or necessary.

Test Description: The following numbered steps correspond with the step numbers on the diagnostic chart.

12. Battery voltage should be available at terminal "L" of the "IDI" 11 pin connector and terminal "K" should be a good ground. 13. The test light to 12 volts simulates a reference signal to the ECM which will result in an injector test light blink if CKT 430, the ECM and the injector driver circuit are all functioning properly. 14. The crankshaft sensor should output a voltage as the crankshaft turns. If no voltage is produced, the indication would be a poor sensor connection or faulty sensor. 15. The crank sensor's core is a magnet, therefore it should be magnetized and it's resistance should be within a range of 900 to 1200 OHM's.

CODE 42 EST OR BYPASS CIRCUIT FAILURE (EXCHANGE PROGRAM) 2.3L -N- CARLINE (PORT) Circuit Description: The IDI module sends a reference signal to the ECM, when the engine is cranking. While the engine is under 637 rpm, the IDI module controls the ignition timing. When the engine speed exceeds 637 rpm, the ECM sends a volt signal on the"By-pass" CKT 424 to switch the timing to ECM control. An open, or ground, in the EST or "By-pass" circuit, will set a Code 42, and cause the engine to run on module or "By-pass" timing. This will result in poor performance and poor fuel economy.

Test Description: Step numbers refer to numbers on diagnostic chart. 1. Checks to see if ECM recognizes a problem. If it doesn't set Code 42, at this point, it is an intermittent problem and could be due to a loose connection. 2. With the ECM disconnected, the ohmmeter should be reading less than 500 ohms, which is the normal resistance of the ignition module. If the resistance reading is greater than 500 ohms, and CKT 423 and connections are good, the "IDI" assembly should be exchanged per the attached procedure. 3. If the test light was "ON", when connected from 12 volts to ECM harness terminal "BC7", either CKT 423 is shorted to ground, or the ignition module is faulty. 4. Checks to see if ignition module switches, when the bypass circuit is energized by 12 volts, through the test light. If the ignition module actually switches, the ohmmeter reading should shift to over 8,000 ohms. 5. Disconnecting the ignition module should make the ohmmeter read as if it were monitoring an open circuit (infinite reading). If the ohmmeter has a reading other than infinite, CKT 423 is shorted to ground. If CKT 423 is OK, exchange the "IDI" assembly per the attached procedure.

Diagnostic Aids:

An intermittent may be caused by a poor connection, rubbed through wire insulation or a wire broken inside the insulation. Inspect ECM harness connectors for backed out terminals "BC7" or "BC8", improper mating, broken locks, improperly formed or damaged terminals, poor terminal to wire connection and damaged harness.

CHART C4-M

"INTEGRATED DIRECT IGNITION" MISFIRE DIAGNOSIS (EXCHANGE PROGRAM) 2.3L "N" CARLINE (PORT)

Circuit Description: The "Integrated Direct Ignition" system (IDI) uses a waste spark method of distribution. In this type of system the ignition module triggers the #1-4 coil pair resulting in both #1 and #4 spark plugs firing at the same time. #1 cylinder is on the compression stroke at the same time #4 is on the exhaust stroke, resulting in a lower energy requirement to fire # 4 spark plug. This leaves the remainder of the high voltage to be used to fire #1 spark plug. On this application, the crank sensor is mounted to, and protrude through the block to within approx. .050" of the crankshaft reluctor. Since the reluctor is a machined portion of the crankshaft and the sensor is mounted in a fixed position on the block, timing adjustments are not possible or necessary.

Test Description: The following numbered steps correspond with the step numbers on the diagnostic chart.

1. This checks for equal relative power output between the cylinders. Any injector which when disconnected did not result in an rpm drop approx. equal to the others, is located on the misfiring cylinder. 2. If a plug boot is burned, the other plug on that coil may still fire at idle. This step tests the system's ability to produce at least 25,000 volts at each spark plug. 3. If spark did not jump tester gap for the cylinder which was noted as misfiring, the fault is in the "IDI" and the "IDI" assembly should be exchanged per the attached instructions. 4. Checks for ignition voltage feed to injector and for an open injector driver circuit. 5. An injector driver circuit shorted to ground would result in the test light on steady and possibly a flooded condition which could damage engine. A shorted injector (less than 2 OHMS) could have affected ECM operation.


Object Number: 79260  Size: FS


Object Number: 81701  Size: FS


Object Number: 80477  Size: FS


Object Number: 81700  Size: FS


Object Number: 77395  Size: FS


Object Number: 79259  Size: FS


Object Number: 76486  Size: FS


Object Number: 78127  Size: FS


Object Number: 77394  Size: FS


Object Number: 78126  Size: FS


Object Number: 78125  Size: FS

General Motors bulletins are intended for use by professional technicians, not a "do-it-yourselfer". They are written to inform those technicians of conditions that may occur on some vehicles, or to provide information that could assist in the proper service of a vehicle. Properly trained technicians have the equipment, tools, safety instructions and know-how to do a job properly and safely. If a condition is described, do not assume that the bulletin applies to your vehicle, or that your vehicle will have that condition. See a General Motors dealer servicing your brand of General Motors vehicle for information on whether your vehicle may benefit from the information.