GM Service Manual Online
For 1990-2009 cars only

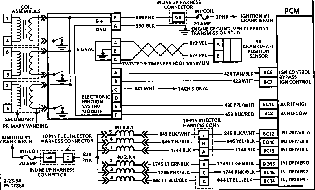
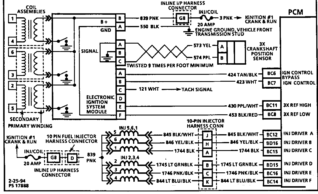
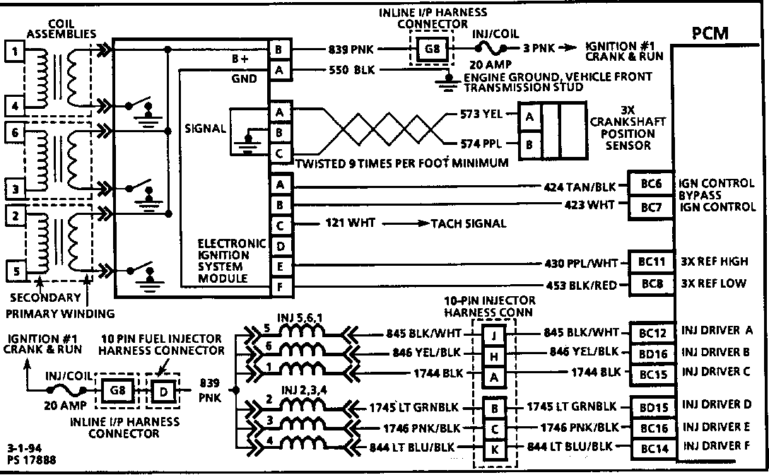
SMU - SEC. 6E3 - PCM/INJECTOR HARNESS CONNECTOR & WIRE REV.

REVISION: 05/03/94

THIS BULLETIN IS BEING REVISED TO CHANGE THE MODELS. PLEASE DISCARD BULLETIN NUMBER 316518. ----------------------------------------------------------------------

SUBJECT: SERVICE MANUAL UPDATE - SECTION 6E3 - PCM/INJECTOR HARNESS CONNECTOR AND WIRE COLOR REVISION

MODELS: 1994 BUICK CENTURY 1994 OLDSMOBILE CUTLASS CIERA WITH 3100 ENGINE (VIN M - RPO L82)

THIS BULLETIN CONTAINS REVISIONS TO SECTION 6E3.

ADD A REFERENCE TO THIS BULLETIN ON THE FOLLOWING PAGES OF YOUR COPY OF THE SERVICE MANUAL.

6E3-A-10 6E3-A-11 6E3-A-28 6E3-A-30 6E3-A-68 6E3-A-70 6E3-B-17 6E3-C4-8

FIGURES: 0 ATTACHMENTS: 8


Object Number: 79896  Size: FS


Object Number: 79895  Size: FS


Object Number: 81154  Size: FS


Object Number: 83015  Size: FS


Object Number: 81153  Size: FS


Object Number: 81152  Size: FS


Object Number: 83014  Size: FS


Object Number: 83013  Size: FS

GENERAL MOTORS BULLETINS ARE INTENDED FOR USE BY PROFESSIONAL TECHNICIANS, NOT A "DO-IT-YOURSELFER". THEY ARE WRITTEN TO INFORM THOSE TECHNICIANS OF CONDITIONS THAT MAY OCCUR ON SOME VEHICLES, OR TO PROVIDE INFORMATION THAT COULD ASSIST IN THE PROPER SERVICE OF A VEHICLE. PROPERLY TRAINED TECHNICIANS HAVE THE EQUIPMENT, TOOLS, SAFETY INSTRUCTIONS AND KNOW-HOW TO DO A JOB PROPERLY AND SAFELY. IF A CONDITION IS DESCRIBED, DO NOT ASSUME THAT THE BULLETIN APPLIES TO YOUR VEHICLE, OR THAT YOUR VEHICLE WILL HAVE THAT CONDITION. SEE A GENERAL MOTORS DEALER SERVICING YOUR BRAND OF GENERAL MOTORS VEHICLE FOR INFORMATION ON WHETHER YOUR VEHICLE MAY BENEFIT FROM THE INFORMATION.

COPYRIGHT 1994 GENERAL MOTORS CORPORATION. ALL RIGHTS RESERVED.