GM Service Manual Online
For 1990-2009 cars only

INSTRUMENTAL PANEL CLUSTER (TACHOMETER DIAGNOSTIC)

MODELS/YEARS 1988-90 CUTLASS SUPREME

Tachometer diagnostic information given in Section 8A-81 of the 1988, 1989 and 1990 Cutlass Supreme Service Manuals is incorrect. Please mark a reference to this bulletin into your copies of the 1988, 1989 and 1990 Cutlass Supreme Service Manuals as follows:

Model Year Old Page New Page ---------- --------- ---------- 1988 8A-81-0 8A-81-0 1988 8A-81-1 8A-81-1 1988 8A-81-8 8A-81-8 1988 8A-81-9 8A-81-9 1988 8A-81-10 8A-81-10 1988 8A-81-10A 1988 8A-81-15 8A-81-15 1988 8A-81-16 8A-81-16

1989 8A-81-0 8A-81-0 1989 8A-81-1 8A-81-1 1989 8A-81-7 8A-81-7 1989 8A-81-8 8A-81-8 1989 8A-81-9 8A-81-9 1989 8A-8l-9A 1989 8A-81-14 8A-81-14 1989 8A-81-15 8A-81-15

1990 8A-81-0 8A-81-0 1990 8A-81-1 8A-81-1 1990 8A-81-7 8A-81-7 1990 8A-81-8 8A-81-8 1990 8A-81-9 8A-81-9 1990 8A-81-9A 1990 8A-81-15 8A-81-15

ELECTRONIC INSTRUMENT CLUSTER: GAGES (UB3) ------------------------------------------ With the Ignition Switch in Blue-Green PRND21 appears, Check Mechanical RUN, and Lights on, move the and Gear selected will shift linkage Gear Selector into each appear highlighted in position from "P" through bright orange "I"

Turn on the Park Lights The Vacuum Fluorescent See Interior Displays and Cluster Lights Dimming illumination are dimmed (Section 8A-117) to the present Dimmer Control Setting

Adjust the Dimmer Control in The Cluster brightness See Interior both directions varies with the dimmer Lights Dimming setting (Section 8A-117)

Turn on the headlights to Hi The Hi Beam Indicator Do Test A: Beam, then to off lights when the hi beams Connector Pin-Out are on Test (check terminal C7)

With Ignition in RUN, operate The Turn Indicators flash See Exterior the turn signals in both with the Turn Signal lights (Section directions lights 8A-110)(Also see Test A terminals C2 and C3)

Turn on the Hazard Switch Both Turn Indicators flash See Exterior simultaneously lights (Section 8A-110)

With Ignition in RUN, engage The Brake Indicator lights See Brake Warning the Parking Brake System(Section 8A-41) (Also see Test A terminal C4)

Start the engine Tachometer displays engine See System RPM Oil Pressure Gage Diagnosis displays the oil pressure Voltmeter displays charging system voltage

NOTE: If speed signal is detected during the start up sequence, the start up sequence is stopped and the gages will immediately indicate the correct values.

If all results are normal, the system is OK.

SYSTEM DIAGNOSIS

For Instrument Cluster removal and replacement procedures, see Section 8C of the Service Manual.

If a bidirectional Scan tool is available, refer to the Trouble Code Section on page 8A-81-17 for Scan tool diagnosis.

Do the tests listed for your symptom in the Symptom Table below, or when directed by the System Check.

Tests follow the Symptom Table.

ELECTRONIC INSTRUMENT CLUSTER: GAGES (UB3)

SYMPTOM TABLE

SYMPTOM FOR DIAGNOSIS ------- --------------

PANEL

Illumination lights do not light Do Test A (check Terminals C11 and D1)

Display elements do not light at all See Test A (check Terminals C12, C14, C16 and D14 and D16)

Display segments are not all lit or Replace the Instrument Cluster the digits displayed are incomplete (see Section 8C)

CLUSTER

Illumination brightness does not Do Test A (check Terminal C11) vary with Dimmer Switch

Digital display brightness does not Do Test A (check Terminal C10 vary with the Dimmer Switch, or when and D10) lights are turned on

Digital displays do not change between Replace the instrument cluster English and Metric (see Section 8C)

Digital elements light up constantly Replace the instrument cluster or when they should be off (see Section 8C)

SPEEDOMETER/ODOMETER -------------------- Speedometer does not operate. Replace the Instrument Cluster Odometers are OK (see Section 8C)

One or both Odometers do not operate. Do Test N Speedometers are OK

Speedometer and Odometer(s) do not Replace the Instrument Clutser operate (see Section 8C)

Trip Odometer resets when the Ignition See Test A (check Terminal D16) is switched off

Speedometer and Odometers are not Do Test O accurate

The Digital Speedometer and Graph Replace the Instrument Cluster Speedometer values differ (see Section 8C)

TACHOMETER

Tachometer does not operate properly Check for IPC codes using a bi-directional scan tool.

If IPC codes are set, clear codes and check Tachometer operation

Check for poor Cluster Connector terminal contact and for an open or short to ground on the ORN (461) wire. If OK, replace the . Instrument Cluster(see Section 8C)

FUEL

Fuel Gage always indicates a Full Do Test B (also see Test A, terminal D13) Tank Fuel Gage always indicates an Empty Do Test C (also see Test A, Tank terminal D13)

Fuel Gage reading is incorrect Do Test D (also see Test A, terminal D13)

Fuel Low Indicator does not flash Replace the Instrument Cluster when only one fuel segment is lit (see Section 8C)

Fuel Low Indicator does not light Replace the Instrument Cluster when only three fuel segments are lit (see Section 8C)

Fuel Low Indicator lights when more Replace the Instrument Cluster than three fuel segments are lit (see Section 8C)

VOLTS

Display does not light at all, Replace the Instrument Cluster other displays are OK (see Section 8C)

Display reading is incorrect Replace the Instrument Cluster (see Section 8C) OIL --- Display reads low pressure at all Do Test E (Also see Test A times terminal D11)

Display reads maximum pressure Do Test F (Also see Test A constantly terminal D11)

Display reading is incorrect Do Test G (Also see Test A terminal D11) TEMP ---- Display never shows any temperature Do Test H (Also see Test A with engine running terminal D12)

Bar Graph shows maximum temperature Do Test I (Also see Test A with engine cold terminal D12)

Display reading is incorrect Do Test J (Also see Test A terminal D12)

HOT Indicator does not flash when Replace the Instrument Cluster 13 or more bars are lit (see Section 8C)

HOT Indicator flashes when Gage Replace the Instrument Cluster reads normally (see Section 8C)

INDICATORS

BRAKE Indicator does not operate Refer to Brake Warning System properly (Section 8A-41)

SERVICE ENG. SOON Indicator does Refer to Section 6E of the not operate properly Service Manual

FASTEN BELTS Indicator does not Refer to Warnings and light Alarms (Section 8A-76)

CHARGE Indicator does not operate Refer to Starter and properly Charging System (Section 8A-30)

Right or Left Turn Indicators do Refer to Exterior Lights not light (Section 8A-110)

Hi Beam Indicator does not light Refer to Headlights (Section 8A-100)

SHIFT Indicator does not operate Do Test K properly

LOW COOLANT Indicator does not light Do Test L with coolant level low (V6 only)

LOW COOLANT Indicator is lit with Do Test M coolant level OK (V6 only)

N: SPEEDOMETER/ODOMETER TEST ----------------------------- 1. Check to see if Cruise Control is working.

If the Cruise Control is working, check to DK GRN wire from S217 to the Instrument Cluster connector terminal D 15 for an open or short. Replace the cluster if the wire is OK.

If the Cruise is not working, go to Step 2.

2. Raise the Vehicle so that the drive wheels may be turned by hand. While measuring voltage at the Instrument Cluster Connector Terminal D15 using ground as reference, put the Ignition Switch in RUN, the gear selector in Neutral and turn the drive wheels.

If the voltage varies between 4 and less than 1 volt replace the Instrument Cluster (see Section 8C).

If the voltage is not varying, check the DK GRN (389), PPL (401), and YEL (400) wires for an open or short to ground. Check the Vehicle Speed Sensor (refer to 8A-33). If all are OK, replace the ECM.

O: SPEEDOMETER ACCURACY TEST

(J-33431-10 connector lead available)

Disconnect Connector C 100 and connect the J-33431-10 cable to I/P tester J-33431 and to terminal H4 and ground. With the tester set to "ON", "54 mph" and "60 Hz" and the Ignition Switch in RUN, the Speedometer should read 54 mph +/- 2 mph.

If the Speedometer reads correctly, replace the Electronic Control Module (ECM).

If the Speedometer does not read correctly, replace the Instrument Cluster (see Section 8C).

CIRCUIT OPERATION

The operation of an individual indicator is described along with its circuit. Refer to the schematic and text for the circuit that is referenced below each indicator.

FUEL DISPLAY

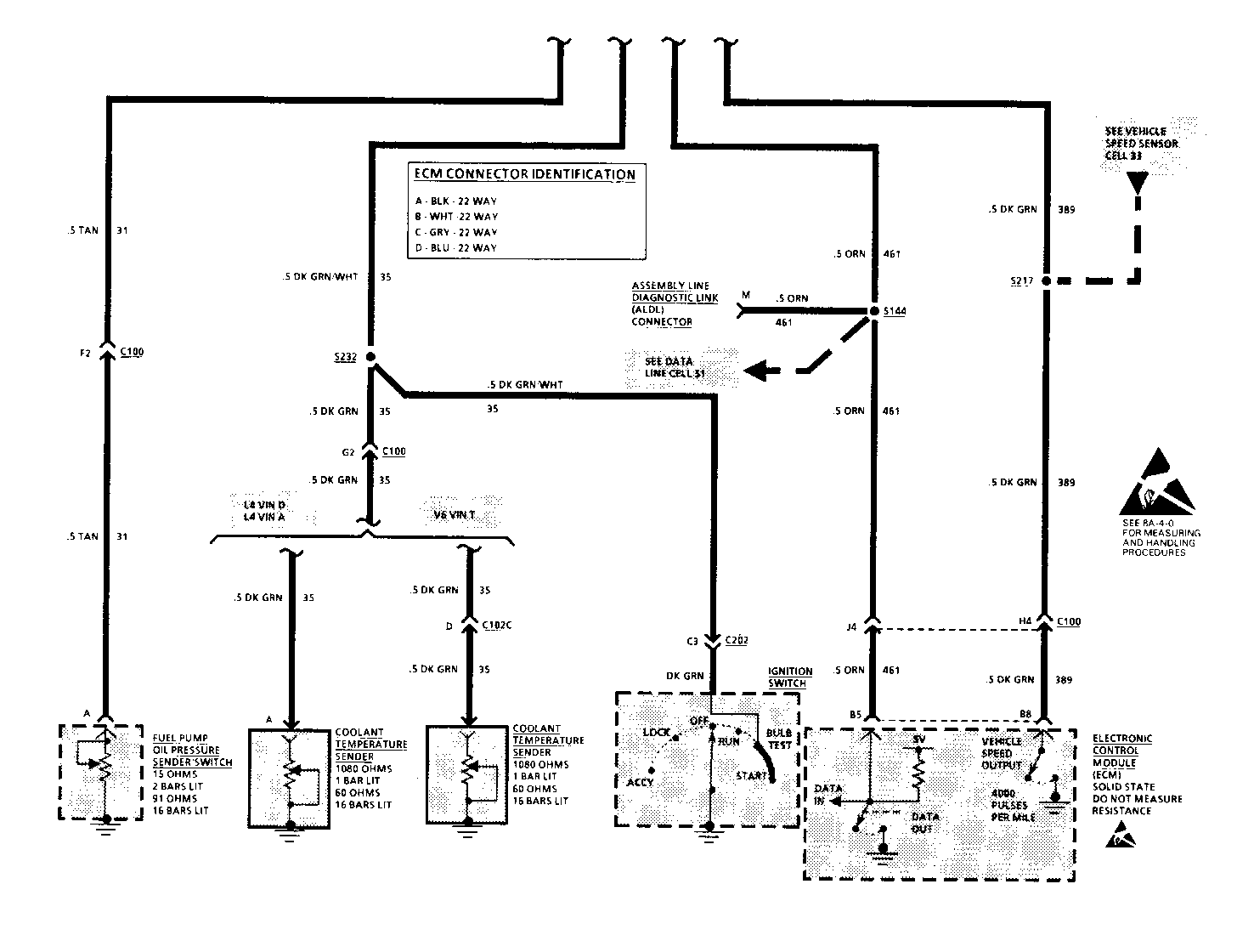
The Fuel Gage Sender provides a signal to the Instrument Cluster that is related to the fuel level. With a full tank the Fuel Gage Sender resistance is 88 ohms, and with an empty; tank the resistance is less than 1 ohm. The Instrument Cluster electronics converts the analog signal from the Fuel Gage Sender to a digital signal which controls the vacuum fluorescent Fuel Gage Display. When 3 or fewer bars are lit the word LOW is illuminated. With only 1 bar lit, the word LOW flashes on and off.

TEMPERATURE DISPLAY

The Coolant Temperature Sender provides a signal to the Instrument Cluster that is related to the engine's temperature. With the engine at 100 DEG F the sender resistance is 1320 ohms and only one bar is lit. When the engine reaches a temperature of 280 DEG F all 16 bars will light. Beginning with the illumination of the thirteenth bar the word HOT will begin flashing. The Tem- perature Gage Display receives its signals through the Instrument Cluster, which is connected to the Coolant Temperature Sender.

OIL PRESSURE DISPLAY

The Oil Pressure Sender provides a signal to the Cluster that is related to the Oil Pressure. At 81 PSI all 16 bars are lit and the sender has a resistance of 84 ohms. At 7 PSI the first or second bars are illuminated and the word LOW is flashing. Above 16 PSI the word LOW turns off. The Oil Pressure Display receives its signals through the Instrument Cluster which is directly connected to the Oil Pressure Sender.

VOLTS DISPLAY

The Instrument Cluster receives battery voltage from the incoming power leads. The Instrument Cluster's internal circuitry converts the analog voltage to digital voltage where it is displayed by the Volts Gage. At 10 volts the first bar is illuminated. For every half volt above 10 volts one additional bar is illuminated until the sixteenth bar is illuminated at 17.5 volts.

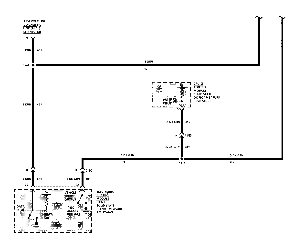
TACHOMETER DISPLAY

The Tachometer is an analog display with a range from 0 to 7000 rpm. The redline is engine dependent. The display consists of 71 bars. Bars 2 thru 6 are activated simultaneously for speeds from 0 to 500 rpm. From the 7th to the 31st bar (3000 rpm), each bar is independently controlled and represents 100 rpm increments. Beyond the 31st bar the bars are tied together in pairs. Each pair represents 200 rpm.

The Tachometer data is supplied to the cluster on the Serial Data Line.

PRNDL DISPLAY

The PRNDL Display consists of indicators, Park R, N, D, 2, 1. Gear selection is shown by the illumination of a rectangular box around the appropriate letter. The PRND21 select is mechanical.

SPEEDOMETER and ODOMETER DISPLAYS

The Odometer and Trip Odometer are digital displays. The Trip Odometer memory is maintained with the ignition "OFF". Its maximum display is 999.9 miles (1609.3 Km/h) and will automatically reset when this limit is reached. The Trip Odometer can be manually reset only with the Odometer in the "trip" mode. The Odometer maximum display is 621,503 miles (999,999 Km). The Odometer retains its memory even when the battery is disconnected.

The Speedometer consists of both an analog and a digital display. The analog display consists of 91 bars. The bars light in pairs. Each pair of bars represents 2 MPH (4Km/h). The segments above 85 MPH (138 Km/h) will not light except during the initialization sequence. The digital display shows the vehicle speed in increments of 1 MPH (1 Km/h). The digital display will show actual vehicle speed.

The Odometers and the Speedometer receive vehicle speed information from the Vehicle Speed Sensor through the ECM and the 389 circuit.

SERVICE ENGINE SOON INDICATOR

The SERVICE ENG. SOON Indicator serves as a warning light to tell the driver that a problem has occurred and the car should be serviced.

It is also used by the technician to help read out diagnostic codes to help diagnose system problems.

The Indicator receives battery voltage in RUN, BULB TEST and START. The ECM provides a switched path to ground.

LOW COOLANT INDICATOR

The LOW COOLANT Indicator comes on to warn the driver when a low level of coolant exists in the radiator. Battery voltage is applied in RUN, BULB TEST and START. The ECM provides a switched path to ground.

TRIP/SEASON SWITCH ------------------ The Trip/Season Switch is used to change between the Trip Odometer and Season Odometer display.

Depressing the Trip/Season Switch (with Season Odometer displayed) will display the Trip Odometer. Depressing the Resets Switch (after the Trip Odometer is displayed) resets the Trip Odometer to zero. Depressing the Trip/Season Switch again (with the Trip Odometer displayed) returns the Display to the Season Odometer.

ENGLISH/METRIC SWITCH --------------------- The Speedometer, Odometer, Oil Pressure Display and Temperature Display can be either English or Metric. When the English/Metric Switch is depressed the English/Metric input to the cluster is grounded. This ground input to the cluster will enable the cluster to change to the Metric code.

With the Ignition Switch in Blue-Green PRN (D) D21 Check Mechanical RUN, and Lights on, move the appears, and Gear selected shift linkage Gear Selector into each will appear highlighted in position from "P" through bright orange "1"

Turn on the Park The Vacuum Fluorescent See Interior Lights Displays and Cluster Lights Dimming illumination are dimmed (Section 8A-117) to the present Dimmer (Also see Test A Control Setting terminals D10 and C10)

Adjust the Dimmer The Cluster brightness See Interior Lights Control in both varies with the dimmer Dimming (Section directions setting 8A-117) (Also see Test A) terminals D10

Turn on the headlights The Hi Beam Indicator Do Test A: to Hi Beam, then to off lights when the hi beams Connector Pin-Out are on Test (check terminal C7)

With Ignition in RUN, The Turn Indicators See Exterior lights operate the turn signals flash with the Turn (Section 8A-110) in both directions Signal lights (Also see Test A terminals C2 and C3)

Turn on the Hazard Switch Both Turn Indicators See Exterior lights) flash simultaneously (Section 8A-110

With Ignition in RUN, The Brake Indicator See Brake Warning engage the Parking Brake lights System (Section 8A-41) (Also see Test A terminal C4)

Start the engine Tachometer displays See System Diagnosis engine RPM Oil Pressure Gage displays the oil See System Diagnosis pressure Voltmeter displays charging Replace the system voltage Instrument Cluster (see Section 8C)

NOTE: If speed signal is detected during the start up sequence, the start up sequence is stopped and the gages will immediately indicate the correct values.

If all results are normal, the system is OK.

SYSTEM DIAGNOSIS

For Instrument Cluster removal and replacement procedures, see Section 8C of the Service Manual.

If a bidirectional Scan tool is available, refer to the Trouble Code Section on page 8A-81-21 for Scan tool diagnosis.

Do the tests listed for your symptom in the Symptom Table below, or when directed by the System Check.

Tests follow the Symptom Table.

SYMPTOM TABLE

SYMPTOM FOR DIAGNOSIS ------- ------------- PANEL -----

Illumination lights do not Do Test A (check Terminals C 11 and D1) light

Display elements do not light See Test A (check Terminals C14, C16 at all and D16)

Display gages or the digits Replace the Instrument Cluster are incomplete (see Section 8C)

CLUSTER

Illumination brightness does Do Test A (check Terminal C11) not vary with Park or Headlights on and Dimmer Switch adjusted

Speedometer, Odometer and Driver Do Test N Information System speed and distance do not change between English and metric values when the Instrument Cluster English/ metric switch is pressed

Driver Information System speed Do Test N and distance do not change between English and metric values when the Instrument Cluster English/metric switch is pressed

Heater and A/C Control Assembly Check the LT BLU (811) wire for an open. (C68 only) temperatures do not If OK, replace the Heater and change between DEG F and DEG C A/C Control Assembly when the Instrument Cluster English/metric switch is pressed

Speedometer and Odometer speed and Replace the Instrument Cluster distances do not change between (see Section 8C) English and metric values when the Instrument Cluster English/metric switch is pressed but the Driver Information System or Heater and A/C Control Assembly (C68 only) values do change

Display display brightness does Do Test A (heck Terminals C10 and D10) not vary with the Dimmer Switch, or when lights are turned on

Display Elements light up Replace the Instrument Cluster constantly or when they should (see Section 8C) be off

SPEEDOMETER/ODOMETER -------------------- Speedometer does not operate. Replace the Instrument Cluster Odometers are OK (see Section 8C)

One or both Odometers do not Replace the Instrument Cluster operate. Speedometers are OK (see Section 8C)

Speedometer and Odometer(s) do Refer to Vehicle Speed Sensor not operate (Section 8A-33)

Trip Odometer resets when the See Test A (check Terminal D16) Ignition is switched off

Speedometer and Odometers are not Refer to Vehicle Speed Sensor accurate (Section 8A-33)

The Digital Speedometer and Graph Replace the Instrument Cluster Speedometer values differ (see Section 8C)

TACHOMETER ----------- Check for IPC codes using a bi- Tachometer does not operate directional scan tool. If IPC codes are properly set, clear codes and check Tachometer operaton Check for poor Cluster Connector terminal contact and for an open or short to ground on the ORN (461) wire. If OK,replace the Instrument Cluster (see Section 8C).

FUEL

Fuel Gage always indicates Do Test B (also see Test A, terminal D13) a Full Tank

Fuel Gage always indicates Do Test C (also see Test A, terminal D13) an Empty Tank

Fuel Gage reading is Do Test D (also see Test A, terminal D13) incorrect

Fuel Low Indicator does not Replace the Instrument Cluster flash when all fuel segments (see Section 8C) are off

Fuel Low Indicator does not Replace the Instrument Cluster turn on when only two fuel (see Section 8C) segments are lit

Fuel Low Indicator lights Replace the Instrument Cluster when more than two fuel (see Section 8C) segments are lit

VOLTS

Display does not light at all, Replace the Instrument Cluster other displays are OK (see Section 8C)

Display reading is incorrect Replace the Instrument Cluster (see Section 8C) OIL --- Display reads low pressure Do Test E (Also see Test at all times A terminal D11)

Display reads maximum Do Test F (Also see Test pressure constantly A terminal D11)

Display reading is incorrect Do Test G (Also see Test A terminal D11)

TEMP

Display never shows any Do Test H (Also see Test A terminal D12) temperature with engine running

Bar Graph shows maximum Do Test I (Also see Test A terminal D12) temperature with engine cold

Display reading is incorrect Do Test J (Also see Test A terminal D12)

HOT Indicator does not flash Replace the Instrument Cluster when 13 or more bars are lit (see Section 8C)

HOT Indicator flashes when Gage Replace the Instrument Cluster reads normally (see Section 8C)

INDICATORS

BRAKE Indicator does not Refer to Brake Warning System operate properly (Section 8A-41)

SERVICE ENG. SOON Indicator Refer to Section 6E of the does not operate properly Service Manual

FASTEN BELTS Indicator Refer to Warnings and Alarms does not light (Section 8A-76)

CHARGE Indicator does not Refer to Starter and Charging operate properly System (Section 8A-30)

Right or Left Turn Indicators Refer to Exterior Lights do not light (Section 8A-110)

Hi Beam Indicator does not Refer to Headlights light (Section 8A-100)

SHIFT Indicator does not Do Test K operate properly

LOW COOLANT Indicator does not Do Test L light with coolant level low (V6 only)

LOW COOLANT Indicator is lit with Do Test M coolant level OK (V6 only)

If the speed and distance values are in metric, check the LT BLU (811) wire, Driver Information System and Heater and A/C control head (C68 only) for a short to ground. Replace/repair as necessary.

2. With the Ignition switch in RUN, connect a fused jumper between the instrument cluster connector terminal C9 and ground. Observe the Driver Information System.

If the speed and distance values are displayed in metric, replace the Instrument Cluster.

If the fuse in the jumper blows, check the LT BLU (811) wire, Driver Information System and Heater and A/C Control Head (C68 only) for a short to battery. Replace/repair as necessary.

If the speed and distance values are not displayed in metric check the LT BLU (81 1) wire for an open. Check the Driver Information System and Heater and A/C Control Head (C68 only) for a short to battery. Re- place/repair as necessary.

CIRCUIT OPERATION

The operation of an individual indicator is described along with its circuit. Refer to the schematic and text for the circuit that is referenced below each indicator.

FUEL DISPLAY

The Fuel Gage Sender provides a signal to the Instrument Cluster that is related to the fuel level. With a full tank the Fuel Gage Sender resistance is 88 ohms, and with an empty tank the resistance is less than 18 ohms. The Instrument Cluster electronics converts the analog signal from the Fuel Gage Sender to a digital signal which controls the vacuum fluorescent Fuel Gage Display. When 3 or fewer bars are lit the word LOW is illuminated. With only 1 bar lit, the word LOW flashes on and off.

TEMPERATURE DISPLAY

The Coolant Temperature Sender provides a signal to the Instrument Cluster that is related to the engine's temperature. With the engine at 100 DEG F the sender resistance is 1320 ohms and only one bar is lit. When the engine reaches a temperature of 280 DEG F all 16 bars will light. Beginning with the illumination of the thirteenth bar the word HOT will begin flashing. The Tem- perature Gage Display receives its signals through the Instrument Cluster, which is connected to the Coolant Temperature Sender.

OIL PRESSURE DISPLAY

The Oil Pressure Sender provides a signal to the Cluster that is related to the Oil Pressure. At 81 PSI all 16 bars are lit and the sender has a resistance of 84 ohms. At 7 PSI the first or second bars are illuminated and the word LOW turns off. The Oil Pressure Display receives its signals through the Instrument Cluster which is directly connected to the Oil Pressure Sender.

VOLTS DISPLAY

The Instrument Cluster receives battery voltage from the incoming power leads. The Instrument Cluster's internal circuitry converts the analog voltage to digital voltage where it is displayed by the Volts Gage. At 10 volts the first bar is illuminated. For every half volt above 10 volts one additional bar is illuminated until the sixteenth bar is illuminated at 17.5 volts.

TACHOMETER DISPLAY

The Tachometer is an analog display with a range from 0 to 7000 rpm. The redline is engine dependent. The display consists of 71 bars. Bars 2 thru 6 are activated simultaneously for speeds from 0 to 500 rpm. From the 7th to the 31st bar (3000 rpm), each bar is independently controlled and represents 100 rpm increments. Beyond the 31st bar the bars are tied together in pairs. Each pair represents 200 rpm.

The Tachometer data is supplied to the cluster on the Serial Data Line.

PRNDL DISPLAY

The PRNDL Display consists of 7 indicators, Park, R, N,(D), D, 2, 1. Gear selection is shown by the illumination of a rectangular box around the appropriate letter. The PRN (D) DL21 select is mechanically operated.

SPEEDOMETER and ODOMETER DISPLAYS

The Odometer and Trip Odometer are digital displays. The Trip Odometer memory is maintained with the ignition "OFF". Its maximum display is 999.9 miles (1609.3 Km/h) and will automatically reset when this limit is reached. The Trip Odometer can be manually reset only with the Odometer in the "trip" mode. The Odometer maximum display is 621,503 miles (999,999 Km). The Odometer retains its memory even when the battery is disconnected.

The Speedometer consists of both an analog and a digital display. The analog display consists of 91 bars. The bars light in pairs. Each pair of bars represents 2 MPH (4Km/h). The segments above 85 MPH (138 Km/h) will not light except during the initialization sequence.

The digital display shows the vehicle speed in increments of 1 MPH (1 Km/h). The digital display will show actual vehicle speed.

The Odometers and the Speedometer receive vehicle speed information from the Vehicle Speed Sensor through the ECM and the 389 circuit.

SERVICE ENGINE SOON INDICATOR

The SERVICE ENG. SOON Indicator serves as a warning light to tell the driver that a problem has occurred and the car should be serviced. It is also used by the technician to help read out diagnostic codes to help diagnose system problems.

The Indicator receives battery voltage in RUN, BULB TEST and START. The ECM provides a switched path to ground.

LOW COOLANT INDICATOR

The LOW COOLANT Indicator comes on to warn the driver when a low level of coolant exists in the radiator. Battery voltage is applied in RUN, BULB TEST and START. The ECM provides a switched path to ground.

TRIP/SEASON SWITCH ------------------ The Trip/Season Switch is used to change between the Trip Odometer and Season Odometer display.

Depressing the Trip/Season Switch (with Season Odometer displayed) will display the Trip Odometer. Depressing the Reset Switch (after the Trip Odometer is displayed) resets the Trip Odometer to zero. Depressing the Trip/Season Switch again (with the Trip Odometer displayed) returns the Display to the Season Odometer.

ENGLISH/METRIC SWITCH --------------------- The English/metric switch located on the Instrument Cluster allows the driver to have speed and distance information displayed English or Metric values. This English/metric switch also has an output to the Driver Information System (DIS) and Heater and A/C Control Assembly (C68 only). With the Instrument Cluster English/metric switch in metric, this output is grounded. With this switch in English the output is pulled up to 5 volts by the Instrument Cluster. The DIS also has an English/metric switch, but it has no effect on the Instrument Cluster or the Heater and A/C Control Assembly displays.

With the Ignition Switch Blue-Green PRN (D) D21 Check Mechanical in RUN, and Lights on, appears, and Gear selected shift linkage move the Gear Selector will appear highlighted into each position from in bright orange "P" through "1"

Turn on the Park Lights The Vacuum Fluorescent See Interior Lights Displays and Cluster Dimming (Section illumination are dimmed 8A-117)(Also see to the present Dimmer Test A terminals Control Setting D10, C11 and C10)

Adjust the Dimmer The Cluster brightness See Interior Lights Control in both varies with the dimmer Dimming (Section directions setting 8A-117) (Also see Test A terminals D10, C11 and C10)

Turn on the head The Hi Beam Indicator Do Test A: Connector lights to Hi lights when the hi beams Pin-Out Test Beam, then to off are on (check terminal C7)

With Ignition in The Turn Indicators flash See Exterior lights RUN, operate the with the Turn Signal lights (Section 8A-110) turn signals in both (Also see Test A directions terminals C2 and C3)

Turn on the Hazard Both Turn Indicators See Exterior lights Switch flash simultaneously (Section 8A-110)

With Ignition in RUN, The Brake Indicator See Brake Warning engage the Parking lights System (Section Brake 8A-41) (Also see Test A terminal C4)

Start the engine Tachometer displays See System Diagnosis engine RPM Oil Pressure Gage displays See System Diagnosis the oil pressure Voltmeter displays charging Replace the Instru- system voltage ment Cluster (see Section 8C)

NOTE: If speed signal is detected during the start up sequence, the start up sequence is stopped and the gages will immediately indicate the correct values.

If all results are normal, the system is OK.

SYSTEM DIAGNOSIS

For Instrument Cluster removal and replacement procedures, see Section 8C of the Service Manual.

If a bidirectional Scan tool is available, refer to the Trouble Code Section on page 8A-81-21 for Scan tool diagnosis.

Do the tests listed for your symptom in the Symptom Table below, or when directed by the System Check.

Tests follow the Symptom Table.

SYMPTOM TABLE

SYMPTOM FOR DIAGNOSIS

PANEL

Illumination lights do not Do Test A (check Terminals C11 and D1) light

Display elements do not See Test A (check Terminals C14, light at all C16 and D16)

Display gages or the digits Replace the Instrument Cluster are incomplete (see Section 8C)

CLUSTER

Illumination brightness does Do Test A (check Terminal C11) not vary with Park or Head- lights on and Dimmer Switch adjusted

Speedometer, Odometer and Do Test N Driver Information System speed and distance do not change between English and metric values when the Instrument Cluster English/ metric switch is pressed

Driver Information System Do Test N speed and distance do not change between English and metric values when the Instrument Cluster English/ metric switch is pressed

Heater and A/C Control Assembly Check the LT BLU (811) wire for an open. (C68 only) temperature does not If OK, replace the Heater and change between DEG F and DEG C A/C Control Assembly when the Instrument Cluster E/M switch is pressed

Speedometer and Odometer speed Replace the Instrument Cluster and distances do not change (see Section 8C) between English and metric values when the Instrument Cluster E/M switch is pressed, but the Driver Information System or Heater and A/C Control Assembly (C68 only) values do change

Display display brightness Do Test A (check Terminals does not vary with the Dimmer C10 and D10) Switch, or when lights are turned on

Display Elements light up Replace the Instrument Cluster constantly or when they should (see Section 8C) be off

SPEEDOMETER/ODOMETER --------------------

Speedometer does not operate. Replace the Instrument Cluster Odometers are OK (see Section 8C)

One or both Odometers do not Replace the Instrument Cluster operate. Speedometers are OK (see Section 8C)

Speedometer and Odometer(s) Refer to Vehicle Speed Sensor do not operate (Section 8A-33)

Trip Odometer resets when the See Test A (check Terminal D16) Ignition is switched off

Speedometer and Odometers Refer to Vehicle Speed Sensor are not accurate (Section 8A-33)

The Digital Speedometer and Replace the Instrument Cluster Graph Speedometer values differ (see Section 8C)

TACHOMETER

Tachometer does not operate Check for IPC codes using a properly bi-directional scan tool.

If IPC codes are set, clear codes and check Tachometer operation

Check for poor Cluster Connector terminal contact and for an open or short to ground on the ORN (461) wire. If OK, replace the Instrument Cluster (see Section 8C).

FUEL

Fuel Gage always indicates Do Test B (also see Test A, terminal D13) a Full Tank

Fuel Gage always indicates Do Test C (also see Test A, terminal D13) an Empty Tank

Fuel Gage reading is Do Test D (also see Test A, terminal D13) incorrect

Fuel Low Indicator does not Replace the Instrument Cluster flash when all fuel segments (see Section 8C) are off

Fuel Low Indicator does not Replace the Instrument Cluster turn on when only two fuel (see Section 8C) segments are lit

Fuel Low Indicator lights Replace the Instrument Cluster when more than two fuel (see Section 8C) segments are lit

VOLTS

Display does not light at all, Replace the Instrument Cluster other displays are OK (see Section 8C)

Display reading is incorrect Replace the Instrument Cluster (see Section 8C) OIL

Display reads low pressure at Do Test E (Also see Test A terminal D11) all times

Display reads maximum Do Test F (Also see Test A terminal D11) pressure constantly

Display reading is Do Test G (Also see Test A terminal D11) incorrect

TEMP

Display never shows any Do Test H (Also see Test A terminal D12) temperature with engine running

Bar Graph shows maximum Do Test I (Also see Test A terminal D12) temperature with engine cold

Display reading is incorrect Do Test J (Also see Test A terminal D12)

HOT Indicator does not flash when Replace the Instrument Cluster 13 or more bars are lit (see Section 8C)

HOT Indicator flashes when Gage Replace the Instrument Cluster reads normally (see Section 8C)

INDICATORS

BRAKE Indicator does not Refer to Brake Warning System operate properly (Section 8A-41)

SERVICE ENG. SOON Indicator Do Test ) does not operate properly

FASTEN BELTS Indicator Refer to Warnings and Alarms does not light (Section 8A-76)

CHARGE Indicator does not Refer to Starter and Charging System operate properly (Section 8A-30)

Right or Left Turn Indicators Refer to Exterior Lights (Section 8A-110) do not light

Hi Beam Indicator does Refer to Headlights (Section 8A-100) not light

SHIFT Indicator does not Do Test K operate properly

LOW COOLANT Indicator does not Do Test L light with coolant level low

LOW COOLANT Indicator is lit Do Test M with coolant level OK

VOLTS DISPLAY

The Instrument Cluster receives battery voltage from the incoming power leads. The Instrument Cluster's internal circuitry converts the analog voltage to digital voltage where it is displayed by the Volts Gage. At 10 volts the first bar is illuminated. For every half volt above 10 volts one additional bar is illuminated until the sixteenth bar is illuminated at 17.5 volts.

TACHOMETER DISPLAY

The Tachometer is an analog display with a range from 0 to 7000 rpm. The redline is engine dependent. The display consists of 71 bars. Bars 2 thru 6 are activated simultaneously for speeds from 0 to 500 rpm. From the 7th to the 31st bar (3000 rpm), each bar is independently controlled and represents 100 rpm increments. Beyond the 31st bar the bars are tied together in pairs. Each pair represents 200 rpm.

The Tachometer data is supplied to the cluster on the Serial Data Line.

PRNDL DISPLAY

The PRNDL Display consists of 7 indicators, Park, R, N,(D), D, 2, 1. Gear selection is shown by the illumination of a rectangular box around the appropriate letter. The PRN(D)DL21 select is mechanically operated.

SPEEDOMETER and ODOMETER DISPLAYS

The Odometer and Trip Odometer are digital displays. The Trip Odometer memory is maintained with the ignition "OFF". Its maximum display is 999.9 miles (1609.3 Km/h) and will automatically reset when this limit is reached. The Trip Odometer can be manually reset only with the Odometer in the "trip" mode. The Odometer maximum display is 621,503 miles (999,999 Km). The Odometer retains its memory even when the battery is disconnected.

The Speedometer consists of both an analog and a digital display. The analog display consists of 91 bars. The bars light in pairs. Each pair of bars represents 2 MPH (4Km/h). The segments above 85 MPH (138 Km/h) will not light except during the initialization sequence. The digital display shows the vehicle speed in increments of 1 MPH (1 Km/h). The digital display will show actual vehicle speed.

The Odometers and the Speedometer receive vehicle speed information from the Vehicle Speed Sensor through the ECM and the 389 circuit.

SERVICE ENGINE SOON INDICATOR

The SERVICE ENG. SOON Indicator serves as a warning light to tell the driver that a problem has occurred and the car should be serviced. It is also used by the technician to help read out diagnostic codes to help diagnose system problems.

The Indicator receives battery voltage in RUN, BULB TEST and START. The ECM provides a switched path to ground.

LOW COOLANT INDICATOR

The LOW COOLANT Indicator comes on to warn the driver when a low level of coolant exists in the radiator. Battery voltage is applied in RUN, BULB TEST and START. The ECM provides a switched path to ground.

TRIP/SEASON SWITCH ------------------ The Trip/Season Switch is used to change between the Trip Odometer and Season Odometer display.

Depressing the Trip/Season Switch (with Season Odometer displayed) will display the Trip Odometer. Depressing the Reset Switch (after the Trip Odometer is displayed) resets the Trip Odometer to zero. Depressing the Trip/ Season Switch again (with the Trip Odometer displayed) returns the Display to the Season Odometer.

ENGLISH/METRIC SWITCH --------------------- The English/metric switch located on the Instrument Cluster allows the driver to have speed and distance information displayed English or Metric values. This English/metric switch also has an output to the Driver Information System (DIS) and Heater and A/C Control Assembly (C68 only). With the Instrument Cluster English/metric switch in metric, this output is grounded. With this switch in English the output is pulled up to 5 volts by the Instrument Cluster. The DIS also has an English/metric switch, but it has no effect on the Instrument Cluster or the Heater and A/C Control Assembly displays.


Object Number: 74804  Size: FS


Object Number: 76471  Size: FS


Object Number: 74974  Size: FS


Object Number: 75515  Size: FS


Object Number: 74803  Size: FS


Object Number: 75321  Size: FS

General Motors bulletins are intended for use by professional technicians, not a "do-it-yourselfer". They are written to inform those technicians of conditions that may occur on some vehicles, or to provide information that could assist in the proper service of a vehicle. Properly trained technicians have the equipment, tools, safety instructions and know-how to do a job properly and safely. If a condition is described, do not assume that the bulletin applies to your vehicle, or that your vehicle will have that condition. See a General Motors dealer servicing your brand of General Motors vehicle for information on whether your vehicle may benefit from the information.