GM Service Manual Online
For 1990-2009 cars only

SERVICE MANUAL UPDATE-SEC 8A (REVISED ELEC. DIAGNOSTICS)

SUBJECT: SERVICE MANUAL UPDATE - SECTION 8A - REVISED ELECTRICAL DIAGNOSTICS

VEHICLES AFFECTED: 1991 BUICK "W" MODEL

This bulletin supplement provides late production and revised information to Section 8A - Electrical Diagnostics, as follows:

The UPDATE CHANGE SUMMARY follows the service manual index. The summaries show wiring changes since publication of the final edition of the 1991 Service Manual. All changes are labeled with LATE PRODUCTION OR REVISED note.

The MULTI-USE INDEX allows the user to reference the Section 8A Supplement or 1991 Service Manual.

Please update your service manual accordingly.

Revised Notes

REVISED indicates that revisions occurred; however, the cars were built only in the way the Revised schematics or diagnostics represents. Revised schematics or diagnostics are noted in the Index with bold type, using the same page number used in the respective 1991 Service Manual. Note, a Revised schematic or diagnostic supersedes the respective page in the 1991 Service Manual.

Multi-Use Index

The Multi-Use Index contains all information regarding the 1991 Service Manuals plus all the information included in the Section 8A Bulletin. This allows the user to enter the Section 8A Bulletin or an appropriate 1991 Service Manual by using just one index. Page number for the 19 9 1 Service Manuals are under the heading SERVICE MANUAL PAGE. Pages included in the Section 8A Bulletin are highlighted in boldface type and page numbers are under the heading PAGE/REVISION AND CATEGORY. The number located to the upper right of the page number under the PAGE/REVISION AND CATEGORY column identifies the category of the revision. Note the Key located in each Index which defines what the individual numbers represent.

Update Change Summary

The Update Change Summary describes the revisions, the category of revision, the Section and page number, and the zone where the revision can be located on the schematic or diagnostics. The schematic or diagnostics are separated into six zones so that information can be easily and consistently located within Section 8A. Figure 1 below shows the zone locations. If is recom- mended that you transfer the minor change information into the Update Change Summary to your 1991 Service Manuals.

INDEX

Service Manual Page/Revision Page and Category

Air Conditioning Air Delivery and Temperature Controls ................... 65-0... 65-22, 65-43, 65-52, 65-62, 65-72, 65-82 Blower Controls ................... 63-0... 63-32, 63-42, 63-52, 63-62 Compressor Controls ............... 64-0 ...64-42 System Check ...................... 62-0 Antilock Brake System ................. 44-0... 44-02, 44-13, 44-23 Audio Alarm System .................... 76-0....76-03 Automatic Safety Belts ............... 146-0 Brake Warning System .................. 41-0... 41-22, 41-32, 41-42, 41-52 Charging System ....................... 30-0... 30-13, 30-33, 30-53, 30-63, 30-83 Cigar Lighter ........................ 114-0 Component Center Headlight Circuit Breaker ......... 11-9 Power Windows Circuit Breaker ..... 11-9 PWR ACC Circuit Breaker ........... 11-10 Rear Defog Circuit Breaker ........ 11-10 Component Location Views ............. 201-0 Coolant Fans .......................... 31-0... 31-73, 31-213 Cruise Control ...................... 34-0 Data Line ........................... 51-0 Defogger (Rear) ..................... 61-0... 61-03, 61-22, 61-32, 61-42 Electronic Instrument Cluster: Base...80-0... 80-133 Electronic Instrument Cluster: Gages (UB3) ......................... 82-0 Engine Multiport Fuel Injection: V6 VIN T ...................... 20-0... 20-13, 20-33, 20-43, 20-63, 20-123 Sequential Fuel Injection V6 VIN 6 ...................... 21-0... 21-23, 21-63, 21-83 Fuse Block Details ................. 11-0 ...11-23, 11-143, 11-163, 11-183

Service Manual Page/Revision Page and Category Fuse Details

ABS 2......................... 11-7 AC 1.......................... 11-7 AC 2.......................... 11-7 Belt ..........................11-5 CTSY ..................... 11-2, 11-8 .............. 11-23 ECM .......................... 11-4 ELEC ......................... 11-5 Horn ..........................11-8 INDIC .........................11-1 Radio .........................11-4 Stop ..........................11-8 Tail ..............................11-5 Turn ..........................11-1 Wiper .........................11-4 Gages Base Cluster Fuel ..........................80-2 Gages (U21) Cluster Coolant Temperature ...........81-2 Fuel ..........................81-2 Odometer ......................81-0 Oil Pressure ..................81-1 Speedometer ...................81-0 Tachometer ....................81-0 Voltmeter .....................81-1 Gages (UB3) Cluster Coolant Temperature ...........82-0 Fuel ..........................82-0 Odometers .....................82-0 Oil Pressure ..................82-0 Speedometer ...................82-0 Tachometer ....................82-0 Voltmeter .....................82-0 Ground Distribution ...............14-0 ... 14-03, 14-13, 14-53 Harness Connector Face ............202-0 Harness Routing Views .............203-0 Headlights Without T61 .................. 100-0... 100-23 With T61 ..................... 104-0 ...104-13, 104-33

Service Manual Page/Revision Page and Category

Heater ............................ 65-0 Horn .............................. 40-0 Indicators Base Cluster Antilock Brakes ................ 80-0 Brake .......................... 80-0 Charge ......................... 80-0 Charge ......................... 80-0 Coolant Temperature ............ 80-0 Cruise ......................... 80-0 Fasten Belts ................... 80-1 Hi Beam ........................ 80-1 Low Coolant .................... 80-0 Left Turn ...................... 80-1 Oil Pressure ................... 80-0 Right Turn ..................... 80-1 Service Engine Soon ............ 80-0 Gages (U21) Cluster Antilock Brakes .................81-3 Brake .......................... 81-3 Check Gages .................... 81-3 Fasten Belts ....................81-3 Hi Beam ........................ 81-3 Left Turn .......................81-3 Low Coolant .................... 81-3 Low Fuel ....................... 81-2 Right Turn ......................81-3 Service Engine Soon .............81-3 Gages (UB3) Cluster Antilock Brakes .................82-2 Brake .......................... 82-2 Fasten Belts ....................82-2 Hi Beam ........................ 82-2 LH Turn ........................ 82-2 Low Coolant ...................82-2 RH Turn .......................82-2 Safety Belts ..................82-2 Service Engine Soon ...........82-2 Instrument Cluster: Gages (U21)... 81-0 .............. 81-73

Service Manual Page/Revision Page and Category

Introduction ........................ 2-0 Key Cylinder Light .................146-1 Keyless Entry ..................... 132-0 Light Switch Details ............... 12-0 ........12-1,3 Lights (Exterior) Back Up ....................... 112-0 ....... 112-02, 112-22 Hazard 2-Door ........................ 110-0 4-Door ........................ 110-2 ........110-23 Headlights With T61 ...................... 104-0 ....... 104-13, 104-33 Without T61 ................... 100-0 ........100-23 High Level Stop 2-Door ........................ 110-0 4-Door ........................ 110-2 ........110-23 License 2-Door ....................... 110-6 4-Door ....................... 110-7 Park 2-Door ....................... 110-1 4-Door ....................... 110-3 Rear Marker 2-Door ....................... 110-6 4-Door ....................... 110-7 Running ......................... 110-8 Side Marker 2-Door ....................... 110-1 4-Door ....................... 110-3 Stop 2-Door ....................... 110-1 4-Door ....................... 110-3 Tail 2-Door ....................... 110-6 4-Door ....................... 110-7 Turn 2-Door ....................... 110-1 4-Door ........................110-3

Service Manual Page/Revision Page and Category Lights (Interior) Ashtray ....................... 114-0 Courtesy ...................... 114-1 Dimming ....................... 117-0 Dome .......................... 114-1 I/P Compartment ............... 114-0 ............. 114-03 Mirror .................... 114-1 Reading ....................... 114-1 Rear Courtesy ................. 114-1 Trunk ......................... 114-0 ............. 114-03 Underhood ..................... 114-0 ............. 114-03 Vanity Mirror ................. 114-0 LS Electrical Center Fuel Pump Fuse ................ 11-11 Power Antenna ..................... 151-0 Power Distribution .................10-0 .............. 10-23 Power Door Locks .................. 130-0 Power Mirrors ..................... 141-0 Power Seats ....................... 140-0 Power Windows ..................... 120-0 Radio/Clock ....................... 150-0 Repair Procedures ................. 5-0

RS Electrical Center V6 VIN T DIS Fuse (Early Production) ...... 11-12 DIS Fuse (Regular Production) .... 11-16 IGN Fuse (10 Amp) (Early Production) ....... 11-12, 11-14 IGN Fuse (10 Amp) (Regular Production) ........... 11-15 IGN Fuse (15 Amp) (Regular Production)........... 11-15 INJ 3.1L Fuse (Early Production) .. 11-13 INJ 3.1L/INJ 3.4L Fuse (Regular Production) ........... 11-16 Trunk Rel Fuse (Early Production) ........... 11-14 ............. 11-143 Trunk Rel Fuse (Regular Production) .......... 11-16 ............. 11-163

Service Manual Page/Revision Page and Category V6 VIN L

ECM 3.8L/SVC 3.4L Fuse ........ 11-18 Fan 3.8L/SVC 3.4L Fuse ........ 11-18 IGN Fuse (10 Amp) (Early Production) ...........11-19 IGN Fuse (10 Amp) (Early Production) ...........11-20 INJ 3.8L/AIR 3.4L Fuse ........ 11-17 Starter ........................... 30-0 30-13, 30-33, 30-53, 30-63, 30-83 Steering Wheel Controls: UK3 ...... 89-0 Sunroof .......................... 122-0 Symbols ............................ 3-0 Trunk Release .................... 134-0 Troubleshooting Procedures ......... 4-0 Vehicle Speed Sensor .............. 33-0 .............. 33-23 Warning and Alarms ............... 76-0 76-03, 76-22, 76-32, 76-42, 76-52 Wiper/Washer With Pulse ....................91-0 ..............91-13 Without Pulse .................90-0

KEY: 1 - Late Production 2 - Revised 3 - Refer to Update Change Summary on following page

UPDATE CHANGE SUMMARY

For details how to use this section, refer to Contents page.

Page Zone Revision Revision Category

8A-10-2 F Revised Change the Transaxle Position 8A-11-14 A Switch from pigtailed to direct 8A-11-16 A connection. The connector 8A-11-18 B terminal identification remains 8A-14-0 F as shown. 8A-14-1 F 8A-20-4 B 8A-20-12 B 8A-21-2 B 8A-30-1 A 8A-30-3 A 8A-112-0 C 8A-134-0 C

8A-11-2 C Revised Remove in line connector C101. 8A-14-5 C The connector does not exist.

8A-12-1 E Revised Change Light Switch terminal K to terminal A.

8A-20-1 D Revised The Crankshaft Sensor wires are not shielded. Remove the shield wire from the Direct Ignition System (DIS) connector C3 terminal A.

8A-20-3 A Revised Change the 1 TAN/WHT (120) wire between C200 terminal 4N and C100 terminal A2 to GRY (1 20).

8A-20-6 D Revised Change the .5 BRN/WHT (698) wire to .5 BRN (698).

8A-21-6 F Revised Change .8 BLK/RED (844) wire to .8 BLK/DK BLU (844).

8A-21-8 A, C, E Revised Change Coolant Temperature Sensor (CTS) (VIN L) location to "LH rear of engine, on top of Coolant inlet."

Revised Change Idle Air Control Motor location to "Top of LH side of engine on intake manifold."

B, D, F Revised Change Mass Air Flow(MAF) Sensor location to "Top LH side of engine on intake manifold."

8A-30-3 C Revised Under System Diagnosis add the following note:

Important: Perform the diagnostic circuit check described in DRIVEABILITY AND EMISSIONS (SECTION 6E) to be certain no trouble codes are stored in ECM memory which may lead to misdiagnosis.

D Revised In the Symptom Table, change symptom "Engine does not crank or crank slowly, but the Starter Solenoid clicks" to "Engine does not crank, but the Starter Solenoid clicks."

D Revised Add the following symptom and diagnosis to the Symptom Table:

SYMPTOM FOR DIAGNOSIS ------- ------------- Engine cranks slowly See Driveability and but does not start Emissions(Section 6C)

8A-30-5 E Revised Change the title of Test B Table 1 and 8A-30-6 A Revised Table 2 from ENGINE DOES NOT CRACK OR CRANKS SLOWLY BUT THE STARTER SOLENOID CLICKS, to ENGINE DOES NOT CRACK BUT THE STARTER SOLENOID CLICKS.

8A-30-8 C Revised In Test C Table 2 change the bullet statement from "If the voltage is correct, perform a generator Load Test. Refer to Section 6D. Perform a Battery Load Test if the Generator is good. Refer to Section 6D" to "If voltage is correct, perform Generator Load Test, refer to Section 6D. If Load Test is OK, replace the Battery."

8A-31-7 A Revised Change Troubleshooting Hints #3 from "If the Coolant Fan runs with the ignition Switch in OFF, replace the suspect Coolant Fan Relay" to "If the Coolant Fan runs with the Ignition Switch in OFF, check the BLK/RED (702 and 582) wires for a short to voltage, The DK GRN (535) and LT GRN/BLK (536) wires (V6 VIN T), or the DK GRN/WHT(335) and DK BLU/WHT (473) wires for a short to ground. If the wires are OK, replace the Suspect Coolant Fan Relay.

8A-31-21 B Revised Add "Relay #1 remains energized during high speed operation" to Circuit Operation under High Speed Operation.

8A-33-2 A Revised Under Symptom Table, change "Do Test C" to "Do Test A."

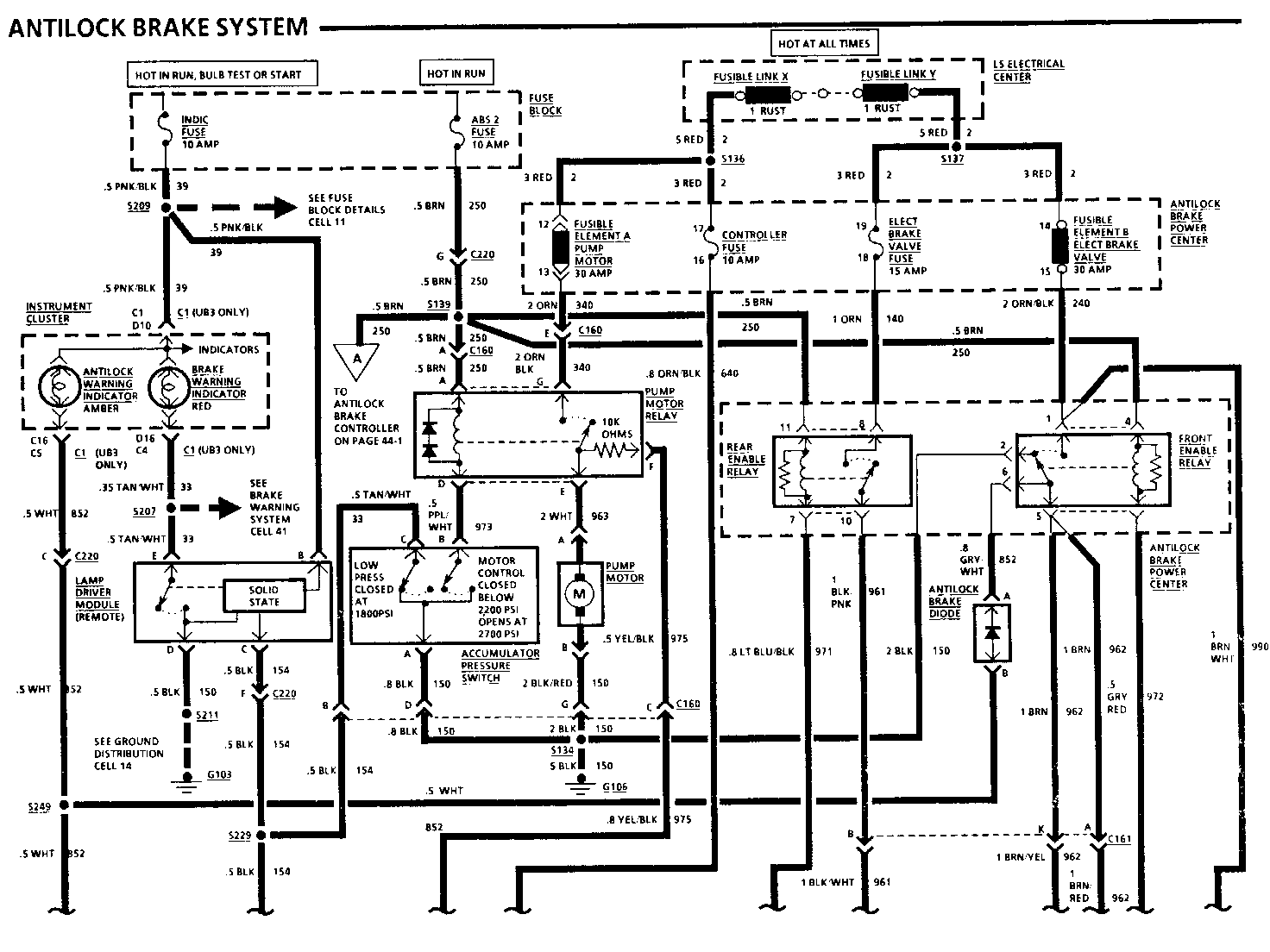
8A-44-1 A Revised Change the .5 GRY/WHT (397) wire to .5 GRY (852).

8A-44-2 A, C, E Revised Change the location of the Antilock Brake Diode to "Behind RH side of I/P, taped to harness, tucked under forward carpet edge."

B, D, F Revised Change the location of C220 to "Behind RH side of I/P, near Component Center."

8A-61-0 B Revised Change rear defogger grid from having a direct connection to being pigtailed.

8A-65-4 A, C, E Revised Change Driver Air Temperature Valve Motor location to "Behind I/P, in LH side of plenum."

8A-76-0 B Revised Change the TAN wire on the socket half of C202 terminal A/0 to TAN/BLK.

8A-80-13 D, E Revised Change CONNECT: VOLTAGE to MEASURE: VOLTAGE.

8A-81-7 A, C, E Revised Add to the System Check Table:

ACTION NORMAL RESULT FOR DIAGNOSIS ------ ------------- ------------- Turn Ignition Switch LOW COOLANT See Symptom Table to RUN Indicator lights briefly

B, D, F Revised Add to the System Check Table:

ACTION NORMAL RESULT FOR DIAGNOSIS ------ ------------- ------------- Turn Ignition Switch BRAKE Indicator lights See Symptom Table to BULB TEST Coolant Gage goes through full scale

8A-91-1 A, C, E Revised Add "C144 ... LH side of engine compartment, near washer fluid reservoir."

8A-100-2 A Revised Change Troubleshooting Hint #3 to "3. If the Headlights do not turn off, check for a short to battery on the TAN (12) and LT GRN (11) wires. If the wires are OK, check for a poor connection. If the connection is OK, replace the Light Switch."

8A-104-1 C Revised Add note next to Diode Assembly: 4 Door Only 8A-104-3

8A-110-2 F Revised Reverse cavity callouts A and B on High Level Stop Light and show pigtailed.

D Revised Add DK BLU wire color to socket half of C202 terminal A11.

8A-112-0 D Revised Change cavity B of the LH and RH Backup Lights to cavity G.

8A-114-0 A, B Revised Remove pigtail from Underhood Light Switch. Cavity identification remains as shown.

C, D Revised Add pigtails to I/P Compartment Light. Cavity identification remains as shown.

E, F Revised Add pigtail to Trunk Light Assembly. Cavity identification remains the same.

BRAKE WARNING SYSTEM

TROUBLESHOOTING HINTS

o Try the following checks before doing the System Check.

1. Check INDIC Fuse by visual inspection.

2. Check that G103 is clean and tight.

3. Check Brake Fluid, if low, refer to Brakes (Section 5).

4. If brake fluid is low and the BRAKE Indicator does not light, check the Brake Fluid Level Switch.

5. If equipped with Antilock Brakes and BRAKE Indicator is lit, check for trouble codes. Refer to Section SE.

6. If the BRAKE Indicator does not light at all, check:

a. The BRAKE Indicator bulb for an open. b. The Instrument Cluster printed circuit for an open. c. The TAN/WHT (33) wire for an open.

o Refer to System Check for a guide to normal operation.

o Refer to System Diagnosis for diagnostic tests.

SYSTEM CHECK

o Use the System Check Table as a guide to normal operation.

o Refer to the diagnosis given if other results occur.

SYSTEM CHECK TABLE

ACTION NORMAL RESULT ------ ------------- With the Park BRAKE Indicator Brake released, lights turn the Ignition Switch slowly past the RUN position

Release the Ignition BRAKE Indicator Switch to the RUN does not light position

With the Ignition BRAKE Indicator Switch in RUN, a lights ply the Park Brake

Release the Park BRAKE Indicator Brake does not light

o Refer to System Diagnosis when a result is not normal.

SYSTEM DIAGNOSIS

o Diagnostic steps for the symptoms listed in the following table are listed after the table.

SYMPTOM TABLE

SYMPTOM FOR DIAGNOSIS --------- --------- BRAKE Indicator remains on Do Test A with the Ignition Switch in RUN and the Park Brake off

BRAKE Indicator does not See Trouble- light at all shooting Hint #6

BRAKE Indicator lights with Do Test B the Ignition Switch in BULB TEST, but does not light with the Park Brake applied

BRAKE Indicator does not Do Test C light with the Ignition Switch in BULB TEST

A: BRAKE INDICATOR REMAINS ON WITH THE IGNITION SWITCH IN RUN AND THE PARK BRAKE OFF (TABLE 1) ----------------------------------------------------------------------------- Disconnect: CONNECTOR At: BRAKE FLUID LEVEL SWITCH

Conditions:

o ignition Switch: RUN o Park Brake: OFF

Disconnect Correct Result For Diagnosis ---------- -------------- ------------- Brake Fluid BRAKE Level Switch Indicator does See 1 Connector not light

o If result is correct, refer to Section 5 of the Chassis Service Manual to test the Brake Hydraulic System. Replace the Brake Fluid Level Switch if the Brake Hydraulic System is OK.

1. Check TAN/WHT (33) wire for a short to ground. If wire is OK, go to Table 2.

A: BRAKE INDICATOR REMAINS ON WITH THE IGNITION SWITCH IN RUN AND THE PARK BRAKE OFF (TABLE 2) ----------------------------------------------------------------------------- Disconnect: CONNECTOR At: PARK BRAKE SWITCH

Conditions:

o Ignition Switch: RUN o Park Brake: OFF

Disconnect Correct Result For Diagnosis ---------- -------------- ------------ Park Brake BRAKE Switch Indicator does See 1 Connector not light

o If result is correct, check for a poor connection. If connection is OK, replace the Park Brake Switch.

1. Check the TAN/WHT (33) wire for a short to ground. If wire is OK, and ve- hicle is equipped with Daytime Running Lights, go to Table 3. If vehicle is equipped with Antilock Brakes, go to Table 4. If vehicle is not equipped with Daytime Running Lights or Antilock brakes, go to Table 5.

A: BRAKE INDICATOR REMAINS ON WITH THE IGNITION SWITCH IN RUN AND THE PARK BRAKE OFF (TABLE 3)

Disconnect: CONNECTOR At: DAYTIME RUNNING LIGHTS (DRL) MODULE CONNECTOR C2

Conditions:

o Ignition Switch: RUN o Park Brake: OFF

Disconnect Correct Result For Diagnosis ---------- -------------- ------------- DRL BRAKE Connector Indicator does See 1 C2 not light

Measure Correct For Between Result Diagnosis ------- ------- -------- C2/D (TAN/ WHT) & 0 volts See 2 C2/E (LT BLU)

o If both results are correct, check for a poor connection. If connection is OK, replace the Daytime Running Lights (DRL) Module.

1. Check the TAN/WHT (33) wire for a short to ground. If wire is OK, and ve- hicle is equipped with Antilock Brakes, go to Table 4. If vehicle is not equipped with Antilock Brakes, go to Table 5.

2. Check the LT BLU (1 134) wire for a short to ground between DRL connector C2 terminal E and the Park Brake Switch.

A: BRAKE INDICATOR REMAINS ON WITH THE IGNITION SWITCH IN RUN AND THE PARK BRAKE OFF (TABLE 4) ---------------------------------------------------------------------------- Disconnect: CONNECTOR At: LAMP DRIVER MODULE

Conditions:

o Ignition Switch: RUN o Park Brake: OFF

Disconnect Correct Result For Diagnosis ---------- -------------- ------------- Lamp BRAKE Driver Indicator does See 1 Module not light Connector

o If result is correct, check for a poor connection. If connection is OK, replace the Lamp Driver Module.

1. Check the TAN/WHT (33) wire for a short to ground. If wire is OK, go to Table 5.

A: BRAKE INDICATOR REMAINS ON WITH THE IGNITION SWITCH IN RUN AND THE PARK BRAKE OFF (TABLE 5) ----------------------------------------------------------------------------- Measure: VOLTAGE At: IN-LINE CONNECTOR C202 IGNITION SWITCH HALF (Disconnected)

Condition:

o Ignition Switch: OFF o Park Brake: OFF

Measure Correct For Between Voltage Diagnosis ------- ------- --------- C202/B3 & 0 volts See 1 Battery

o If the voltage is correct, disconnect the Instrument Cluster, check the printed circuit and TAN/WHT (33) wire for a short to ground. If OK, service the Instrument Cluster.

1. Check for a short to ground in the Steering Column. If OK, replace the Ignition Switch.

B: BRAKE INDICATOR LIGHTS WITH THE IGNITION SWITCH IN BULB TEST, BUT DOES NOT LIGHT WITH THE PARK BRAKE APPLIED (TABLE 1) ----------------------------------------------------------------------------- Connect: FUSED JUMPER At: PARK BRAKE SWITCH CONNECTOR (Disconnected)

Condition:

o Ignition Switch: RUN

Connect Correct For Between Result Diagnosis ------- ------- ---------- Park Brake BRAKE Switch Indicator See 1 Connector & lights Ground

o If BRAKE Indicator lights, check for a poor connection. If connection is OK, replace the Park Brake Switch.

1. If the vehicle does not have Daytime Running Lights, check/repair TAN/WHT (33) wire for an open (see schematic). If the vehicle has Daytime Running Lights, go to Table 2.

B: BRAKE INDICATOR LIGHTS WITH THE IGNITION SWITCH IN BULB TEST, BUT DOES NOT LIGHT WHEN THE PARK BRAKE IS APPLIED (TABLE 2) ----------------------------------------------------------------------------- Connect: FUSED JUMPER At: DAYTIME RUNNING LIGHTS (DRL) MODULE CONNECTOR C2 (Disconnected)

Conditions:

o Ignition Switch: RUN o Park Brake: APPLIED

Connect Correct For Between Result Diagnosis ------- ------- --------- C2/D BRAKE (TAN/WHT) Indicator See 1 & Ground lights C2/D BRAKE (TAN/WHT) Indicator See 2 & C2/E lights (LT BLU)

o If BRAKE Indicator lights as shown, check for a poor connection. If connec- tion is OK, replace Daytime Running Lights (DRL) Module.

1. Check/repair TAN/WHT (33) wire for an open (see schematic).

2. Check/repair LT BLU (1134) wire between Daytime Running Lights (DRL) Module and the Park Brake Switch for an open

C: BRAKE INDICATOR DOES NOT LIGHT WITH THE IGNITION SWITCH IN BULB TEST ----------------------------------------------------------------------- Connect: FUSED JUMPER At: IGNITION SWITCH IN-LINE CONNECTOR C202 (Connected)

Condition:

o Ignition Switch: RUN

Connect Correct For Between Result Diagnosis ------- ------- --------- B3 BRAKE (TAN/WHT) Indicator See 1 & Ground lights

o If BRAKE Indicator lights, check/repair the connector terminal. Replace the Ignition Switch if the connector terminal is OK.

1. Check/repair TAN/WHT (33) wire for an open (see schematic).

CIRCUIT OPERATION

Battery voltage is applied to the BRAKE Indicator when the Ignition Switch is in RUN, BULB TEST or START. Four switches are connected to the BRAKE Indicator. When any of these switches close, ground is provided and the indicator lights.

The Ignition Switch provides a ground when it is in the BULB TEST and START positions.

The Park Brake Switch provides a ground when the Park Brake is applied.

The Brake Fluid Level Switch closes to light the BRAKE Indicator when there is low brake fluid in one of the two hydraulic brake systems. This could be caused by a leak in one of the brake lines. The switch can be reset to an open position by refilling the reservoir; however, this can only be accomplished after the faulty system is repaired. If equipped with Antilock Brakes, the Lamp Driver Module closes to light the BRAKE Indicator when an Antilock Brake failure will affect base brake operation.

REAR DEFOGGER

TROUBLESHOOTING HINTS

o Try the following checks before doing the System Check.

1. Check CLUST Fuse and INDIC Fuse by visual inspection. Check the REAR DEFOG Circuit Breaker.

2. If one or more of the grid lines do not heat, refer to Section 10-2 for repair procedures.

3. If the Rear Defogger grid becomes warm, but the ON Indicator does not light, check bulb and PPL/WHT wire from S226 to the Heater And A/C Control Assembly for an open (see schematic).

4. If Panel Lights do not operate with Light Switch in HEAD or PARK, check wiring to bulb.

5. If the Rear Defogger is ON at all times, check the PPL/WHT (293) wire for a short to battery.

o Go to System Check for a guide to normal operation.

o Go to System Diagnosis for diagnostic tests.

SYSTEM CHECK

o Use the System Check Table as a guide to normal operation. Refer to the diagnosis given if other results occur. The actions must be performed in the order shown.

9 Tests follow in System Diagnosis.

SYSTEM CHECK TABLE

ACTION NORMAL RESULT FOR DIAGNOSIS OF OTHER RESULTS ------ ------------- ------------- 1. Turn the Ignition Switch to The switch button returns to Do Test A: RUN and depress the Rear the rest position and the ON Rear Defogger Defogger Switch Indicator in the center of the Control Test Defogger Control lights

The Rear Defogger grid re- Do Test C: moves fog from the rear win- Rear Defogger dow Test

The ON indicator and the Check for a Defogger turn off after poor connection. approximately 10 minutes If OK, replace the Defogger Timer-Relay

2. Depress the Rear Defogger The ON Indicator and the Check for a Switch again Defogger turn on. poor connect- After approximately 5 minutes, ion. If OK, they turn off again replace the Defogger Timer-Relay

3. Depress the Rear De- The ON Indicator and the Check for a fogger Switch, and im- Defogger turn on, and then poor connection. mediately depress the turn off If OK, replace Rear Defogger Switch the Defogger again Timer-Relay

o If all results are normal, the system is OK.

SYSTEM DIAGNOSIS

o Do the tests below when directed by the System Check.

A: REAR DEFOGGER CONTROL TEST -----------------------------

Connect: TEST LAMP At: HEATER AND A/C CONTROL ASSEMBLY (Connected)

Condition:

o Ignition Switch: RUN

Connect Correct Result For Diagnosis Between ------- -------------- ------------- PNK/BLK Test lamp (see schematic) lights See 1 & Ground

PNK/BLK Test lamp & BLK (see lights See 2 schematic)

o Rear Defogger Switch: ON (hold)

LT BLU (see schematic, Test lamp & Ground lights See 3

PPL/WHT Test lamp (see schematic lights See 4 & Ground

o If all the voltages are correct and the Rear Defogger still does not operate properly, do Test B.

1. Check the PNK/BLK (750) wire for an open (see schematic). If the wire is OK, check the CLUST Fuse.

2. Check the BLK (150) wire for an open (see schematic). Check that ground G103 is clean and tight.

3. Check LT BLU (292) wire for a short to ground. If wire is OK, check for a poor connection. If OK, replace Heater And A/C Control Assembly.

4. Check PPL/WHT (293) wire for an open or short to ground.

B: REAR DEFOGGER TIMER-RELAY TEST --------------------------------- Connect: TEST LAMP At: COMPONENT CENTER

Condition:

o Ignition Switch: RUN o Rear Defogger Timer-Relay (Connected)

Connect Correct Result For Diagnosis Between ------- --------------- -------------- 27 Test lamp (RED/BLK) lights See 1 & Ground 27 (RED/ Test lamp BLK) & lights See 2 23 (BLK)

25 Test lamp (PNK/BLK) lights See 3 & Ground

24 Test lamp (LT BLU) does not See 4 & Ground light

o Rear Defogger Switch: ON (hold)

24 (LT BLU) Test lamp See 5

26 Test lamp (PPL/WHT) lights See 6 & Ground

o If all the voltages are correct, go to Test C.

1. Check the RED/BLK (197) wire for an open (see schematic). If the wire is OK, check the REAR DEFOG Circuit Breaker.

2. Check the BLK (150) wire for an open (see schematic). Check that ground G103 is clean and tight.

3. Check the PNK/BLK (39) wire for an open (see schematic). If the wire is OK, check INDIC Fuse.

4. Check the LT BLU (292) wire for a short to battery. If OK, check for a poor connection. If OK, replace the Heater And A/C Control Assembly.

5. Check the LT BLU (292) wire for an open or short to ground (see schematic).

6. Check for a poor connection. If OK, replace the Rear Defogger Timer-Relay.

C: REAR DEFOGGER TEST ---------------------- Measure: VOLTAGE At: REAR DEFOGGER CONNECTORS (Disconnected)

Conditions:

o Ignition Switch: RUN o Defogger Switch: ON

Measure Correct For Diagnosis Between Voltage ------- ------- ------------- PPL/WHT Battery See 1 & Ground

PPL/WHT & BLK Battery See 2

o If the voltages are correct, repair the Rear Defogger. Refer to Section 10-2 of the Service Manual for repair procedures.

1. Check PPL/WHT (293) wire for an open (see schematic).

2. Check BLK (150) wire for an open (see schematic).

CIRCUIT OPERATION

With the Ignition Switch in RUN, voltage is applied to the Heater And A/C Control Assembly. When the Rear Defogger Control Switch is pressed ON, voltage is applied to the Rear Defogger Timer- Relay. The contact closes and provides voltage to the ON Indicator and the Rear Defogger. The rear window will become warm to remove the fog from the surface of the window.

The contact in the Rear Defogger Timer-Relay will stay closed until the Rear Defogger Control Switch is pressed again or the timer cycle is complete.

The first time the Rear Defogger Control Switch is pushed, the Defogger Timer-Relay will allow the Defogger to operate for approximately 10 minutes. Each time after the Rear Defogger Control Switch is pushed, the Defogger Timer-Relay will reset to operate for approximately 5 minutes. The Rear Defogger Timer-Relay will reset to 10 minutes when the Ignition Switch is turned OFF and then back to RUN.

AIR CONDITIONING: BLOWER CONTROLS (C67) ---------------------------------------

TROUBLESHOOTING HINTS

o Try the following checks before doing the System Diagnosis:

1. Check CLUST and AC 2 Fuse by visual inspection.

2. Check that ground G103 is clean and tight.

3. Check that the Blower Motor connector and High and Low Blower Relays are firmly seated.

o Go to the Heater and A/C System Check in Cell 8A-62 for a guide to normal operation of entire system.

o Go to System Diagnosis for diagnostic tests of blower controls.

SYSTEM DIAGNOSIS

o Do the tests listed for your symptom in the Symptom Table below.

o Tests follow the Symptom Table.

SYMPTOM TABLE

SYMPTOM DO TEST ------- ------- Blower will not run A: Blower Motor

No HI speed B: High Blower Relay Blower does not run C: Blower Switch in LO, M1 or M2

Blower runs in OFF F: Heater And A/C mode Control Assembly Blower Control

Blower runs in HI Check the ORN (52), with the Heater DK BLU (101) and And A/C Control PPL (65) wire for a Assembly OFF short to battery. If wire is OK, check for a poor connection. If OK, replace the High Blower Relay

LED's do not operate G: LED Test or do not dim

o If your symptom does not appear in the Symptom Table, perform all of the tests.

A: BLOWER MOTOR TEST -------------------- Measure: VOLTAGE At: BLOWER MOTOR CONNECTOR (Disconnected)

Conditions:

o Ignition Switch: RUN o Heater & A/C Mode: VENT o Blower Switch: HI

Measure Correct For Between Voltage Diagnosis ------- ------- --------- B (PPL) & Battery See 1 Ground B (PPL) & Battery See 2 A (BLK)

o If the voltages are correct but the blower does not run, check for a poor connection. If OK, install a new Blower Motor.

1. Check PPL (65) wire for an open. If wire is OK, do Test B.

2. Check the BLK (155) wire for an open, and that ground G103 is clean and tight.

B: HIGH BLOWER RELAY TEST ------------------------- Measure: VOLTAGE At: COMPONENT CENTER HIGH BLOWER RELAY (Disconnected)

Conditions:

o Ignition Switch: RUN o Heater & A/C mode: VENT o Blower Switch: HI

Measure Correct For Between Voltage Diagnosis -------- ------- --------- 2 (RED) & Ground Battery See 1

5 (ORN) & Battery See 2 Ground

5 (ORN) & Battery See 3 1 (BLK)

o If the voltages are correct, check for a poor connection, If OK, replace the Blower Relay.

1. Check RED (1440) wire for an open back to Fusible Element P.

2. Check ORN (52) wire for an open. If wire is OK, do Test C.

3. Check BLK (152) wire for an open, and that ground G103 is clean and tight.

C: BLOWER SWITCH TEST (TABLE 1) ------------------------------- Measure: VOLTAGE At: BLOWER RESISTOR CONNECTOR (Disconnected)

Conditions:

o Ignition Switch: RUN o Heater & A/C mode: VENT o Blower Switch: LO

Measure Correct For Between Voltage Diagnosis ------- ------- -------- D (YEL) & Battery See 1 Ground

B (PPL/WHT) 0 volts See 2 & Ground

A (LT BLU) 0 volts See 3 & Ground

o Blower Switch: M1

B (PPL/WHT) Battery See 4 & 6 & Ground

A (LT BLU) 0 volts See 3 & Ground

o Blower Switch: M2

B (PPL/WHT) 0 volts See 2 & Ground

A (LT BLU) Battery See 5 & 6 & Ground

o If the voltages are correct, go to Table 2.

1. Check YEL (51) wire for an open. If wire is OK, do Test E.

2. Check the PPL/WHT (73) wire for a short to battery. If wire is OK, check for a poor connection. If OK, replace the Blower Switch.

3. Check the LT BLU (72) wire for a short to battery. If wire is OK, check for a poor connection. If OK, replace the Blower Switch.

4. Check PPL/WHT (73) wire for an open. If wire is OK, check for a poor connection. If OK, replace the Blower Switch.

5. Check the LT BLU (72) wire for an open. If wire is OK, check for a poor connection. If OK, replace the Blower Switch.

6. If battery voltage is present at terminal D but not present at terminal A or B, check YEL (51) wire for an open between the Low Blower Relay terminal 9 and Blower Switch terminal E.

C: BLOWER SWITCH TEST (TABLE 2) ------------------------------- Measure: VOLTAGE At: COMPONENT CENTER HIGH BLOWER RELAY (Disconnected)

Conditions:

o Ignition Switch: RUN o Heater & A/C mods: VENT o Blower Switch: LO, M1, M2

Measure Correct For Between Voltage Diagnosis ------- ------- --------- 5 (ORN) & 0 volts See 1 Ground

o Blower Switch: HI

5 (ORN) & Battery See 2 Ground

o If the voltages are correct, Blower Switch is operating normally, go to Test D.

1.If voltages is present, check ORN (52) wire for a short to battery. If wire is OK, check for a poor connection. If OK, replace the Blower Switch.

2. Check ORN (52) wire for an open. If wire is OK, check for a poor connection. If OK, replace Blower Switch.

D: BLOWER RESISTOR TEST ----------------------- Connect: FUSED JUMPER At: BLOWER RESISTOR CONNECTOR (Disconnected)

Conditions:

o Ignition Switch: RUN o Heater & A/C mode: VENT o Blower Switch: LO

Connect Correct For Between Result Diagnosis -------- ------- --------- D (YEL) & Blower Runs See 1 C (DK BLU)

o If result is correct, check for a poor connection. If OK, replace Blower Resistors.

1. Check DK BLU (101) wire for an open.

E: LOW BLOWER RELAY TEST (TABLE 1) ---------------------------------- Measure: VOLTAGE At: COMPONENT CENTER LOW BLOWER RELAY (Disconnected)

Conditions:

o Ignition Switch: RUN o Heater & A/C mode: OFF

Measure Correct For Between Voltage Diagnosis ------- ------- --------- 8(BRN) & Battery See 1 Ground

8 (BRN) & 6(BLK) Battery See 2

10 (YEL) & Battery See 3 Ground

o Heater & A/C mode: All except OFF

10 (YEL) 0 volts See 4 Ground

o If the voltage are correct, go to Table 2.

1. Check BRN (50) wire and AC 2 Fuse, for an open.

2. Check/repair BLK (152) wire for an open.

3. Check the YEL (770) wire for an open. If OK, do Test F.

4. If voltage is present with Heater And A/C Control Assembly in any position except OFF, check YEL (770) wire for a short to battery. If wire is OK, check for a poor connection. If OK, replace the Heater And A/C Control Assembly.

E: LOW BLOWER RELAY TEST (TABLE 2) ---------------------------------- Connect: FUSED JUMPER At: COMPONENT CENTER LOW BLOWER RELAY (Disconnected)

Conditions:

o Connect Fused Jumper with Ignition Switch: OFF o Turn Ignition Switch to: RUN o Blower Switch: LO

Connect Correct For Between Results Diagnosis ------- ------- --------- 8 (BRN) & Blower runs See 1 9 (YEL) in LO

o If the results are correct, check for a poor connection. If OK, replace Low Blower Relay.

1. Check YEL (51) wire and connections at back of Component Center. If wire and connections are good, do Test D.

F: HEATER AND A/C CONTROL ASSEMBLY BLOWER CONTROL TEST ------------------------------------------------------ Measure: VOLTAGE At: HEATER AND A/C CONTROL ASSEMBLY CONNECTOR (Disconnected)

Condition:

o Ignition Switch: RUN o Heater & A/C mode: OFF

Measure Correct For Between Voltage Diagnosis -------- ------- --------- C1/4 (PNK/ Battery See 1 BLK) & Ground

C1/4 (PNK/ Battery See 2 BLK) & C1/8 (YEL)

o If the voltage are correct, check for a poor connection. If OK, replace the Heater And A/C Control Assembly.

1. Check PNK/BLK (750) wire for an open.

2. Do Test E.

E: LOW BLOWER RELAY TEST (TABLE 1) ---------------------------------- Measure: VOLTAGE At: COMPONENT CENTER LOW BLOWER RELAY (Disconnected)

Conditions:

o Ignition Switch: RUN o Heater & A/C mode: OFF

Measure Correct For Between Voltage Diagnosis -------- ------- --------- 8(BRN) & Battery See 1 Ground

8(BRN) & Battery See 2 6(BLK)

10 (YEL) Battery See 3 Ground

o Heater & A/C mode: All except OFF

10 (YEL) 0 volts See 4 Ground

o If the voltage are correct, go to Table 2.

1. Check BRN (50) wire and AC 2 Fuse, for an open.

2. Check/repair BLK (152) wire for an open.

3. Check the YEL (770) wire for an open. If OK, do Test F.

4. If voltage is present with Heater And A/C Control Assembly in any position except OFF, check YEL (770) wire for a short to battery. If wire is OK, check for a poor connection. If OK, replace the Heater And A/C Control Assembly.

E: LOW BLOWER RELAY TEST (TABLE 2) ---------------------------------- Connect: FUSED JUMPER At: COMPONENT CENTER LOW BLOWER RELAY (Disconnected)

Conditions:

o Connect Fused Jumper with ignition Switch: OFF o Turn Ignition Switch to: RUN o Blower Switch: LO

Connect Correct For Between Results Diagnosis ------- ------- --------- 8 (BRN) & Blower runs See 1 9 (YEL) in LO

o If the results are correct, check for a poor connection. If OK, replace Low Blower Relay.

1. Check YEL (51) wire and connections at back of Component Center. If wire and connections are good, do Test D.

F: HEATER AND A/C CONTROL ASSEMBLY BLOWER CONTROL TEST ------------------------------------------------------- Measure: VOLTAGE At: HEATER AND A/C CONTROL ASSEMBLY CONNECTOR (Disconnected)

Condition:

o Ignition Switch: RUN o Heater & A/C mode: OFF

Measure Correct For Between Voltage Diagnosis -------- ------- --------- C 1/4 (PNK/ Battery See 1 BLK) & Ground

C 1/4 (PNK/ Battery See 2 BLK) & C 1/8 (YEL)

o If the voltage are correct, check for a poor connection. If OK, replace the Heater And A/C Control Assembly.

1. Check PNK/BLK (750) wire for an open.

2. Do Test E.

G: LED TEST ----------- Measure: Voltage At: HEATER AND A/C CONTROL ASSEMBLY CONNECTOR (Disconnected)

Conditions:

o Ignition Switch: RUN o Light Switch: PARK o Dim Switch: BRIGHT

Measure Correct For Between Voltage Diagnosis ------- ------- --------- C1/14 (BRN) Battery See 1 & Ground

C1/14 (BRN) & C1/12 Battery See 2 (BLK)

C1/10 (GRY) Battery See 3 & Ground

o If all voltages are correct, check for poor connection. If OK, replace Heater And A/C Control Assembly.

1. Check BRN (9) wire for an open.

2. Check BLK (150) wire.

3. Check GRY(8) wire for an open (see Section 8A-117).

CIRCUIT OPERATION

The Blower Motor is a variable speed motor. The higher the voltage applied to the motor, the faster the speed.

With the Heater And A/C Control Assembly in OFF, voltage is applied to the Low Blower Relay coil through the YEL (770) wire. The relay operates, its contacts open, and voltage to the Blower Switch is removed.

When any other mode except OFF is selected, the Low Blower Relay is de-energized and voltage is applied to the Blower Switch and Blower Resistors.

With the Blower Switch in LO, voltage is applied through all three Blower Resistors to the relay contacts in the High Blower Relay and the Blower Motor. The Blower Motor runs at low speed.

As the Blower Switch is moved through positions M1 and M2, the switch bypasses some of the Blower Resistors, allowing more voltage to be applied to the Blower Motors, which will increase its speed.

When the Blower Motor Switch is in HI, voltage is applied through the ORN (52) wire to the coil of the high Blower Relay. The High Blower Relay operates, removing the Blower Resistors from the circuit. Battery voltage is then applied directly to the Blower Motor through the Blower Relay contacts. The motor runs at maximum speed.

TROUBLESHOOTING HINTS

o Try the following checks before doing the System Check.

1. Check the CLUST Fuse and IGN Fuse by visual inspection.

2. Check that A/C Compressor Clutch connector is firmly seated.

o Go to System Check for a guide to normal compressor control operation.

o Go to System Diagnosis for diagnostic tests.

SYSTEM CHECK

o Complete the A/C System Check in Section 8A-62 as a guide to normal operation of the entire A/C system and for references to diagnostic tests.

o Use the System Check Table below as a guide to normal A/C compressor operation.

o Refer to System Diagnosis when a result is not normal.

SYSTEM CHECK TABLE

ACTION EXPECTED RESULT ------ --------------- 1. Turn Ignition Switch to RUN and start engine. o A click can be heard when Press mode button OFF and then to MAX clutch engages

2. Alternately press OFF and MAX several o Verify that clutch times engages in MAX position. Clutch plate movement can be seen on the front of the compressor pulley

o If the clutch does not engage, proceed to Step 4. If clutch operates normally, continue to Step 3

3. Put mode selector in MAX to engage clutch o Engine cooling fan may run when compressor is engaged

o Check that air moves freely through condenser

o Feel the suction (cold) and output (warm) pipes of the compressor. If there is not a wide temperature difference after the compressor has run for several seconds, see Section 1B for refrigerant and compressor diagnostics

o If results are normal, A/C compressor and control circuits are operating normally

4. Turn Ignition Switch to OFF; then check re- o If refrigerant pressure frigerant pressure at the low side service is low, follow procedures fitting according to procedures in in Section 1B for Section 1B refrigerant diagnostics

o If refrigerant pressure is normal, isolate trouble conditions using procedures in System Diagnosis

5. Turn steering wheel to stop and hold o Verify that engine idle speed is maintained at normal level and that A/C Compressor Clutch disen- gages. If idle speed is not maintained, proceed to system diagnosis

TROUBLESHOOTING HINTS

o Try the following checks bef ore doing the System Check.

1. Check for vacuum to the Solenoid Box.

2. Check AC 2 Fuse and CLUST Fuse.

3. Move the Temperature Lever to full Cold and then full Hot. Listen for the sound of the servo motor moving the valve through its full range.

o Go to System Check for a guide to normal operation of air delivery and temperature controls. See Section 8A-62 for complete A/C System Check.

o Go to System Diagnosis for diagnostic tests.

SYSTEM CHECK

o Use the Air Valve Position Chart as a guide to normal operation.

AIR VALVE POSITION CHART

Conditions:

o Ignition Switch: RUN (Engine running) o Blower Switch: HI

Function Heater A/C Bi- Recirc- Defrost Valve Level ulation Valve Valve Valve --------------------------------------------------- OFF C A A A

MAX C B B B

NORM C B B A

BI- B A B A LEVEL VENT C B B A

HEATER C A A A

DEFOG B A A A

DEFROST A A A A

o Refer to System Diagnosis when a result is not normal.

o Further tests of the A/C Vacuum System are given in Section 1B.

SYSTEM DIAGNOSIS

o Do the tests listed for your symptom in the Symptom Table below.

SYMPTOM TABLE

SYMPTOM DO TEST

One or more of the A: Solenoid Test air valves don't operate

System does not main- C: Air Temperature tain in-vehicle temp- Valve Motor erature at setting of Test temperature control

If one or more Check for a short of the Solenoids to ground on the will not vent o RED (362) o LT GRN/BLK (366) o TAN (363) o PPL (361) o LT BLU (706) If the wire is OK, check for a poor connection. If OK, replace the Heater and A/C Control Assembly

A: SOLENOID TEST (TABLE 1) -------------------------- Measure: VOLTAGE At: SOLENOID BOX CONNECTOR (Disconnected)

Condition:

o Ignition Switch: RUN

Measure Correct For Between Voltage Diagnosis ------- ------- --------- 6 (BRN) Battery See 1 & Ground

o If the voltage is correct, go to Table 2.

1. Check BRN (50) wire for an open or short to ground.

A: SOLENOID TEST (TABLE 2) ---------------------------- Measure: VOLTAGE At: HEATER AND A/C CONTROL ASSEMBLY CONNECTORS (Disconnected)

Conditions:

o Ignition Switch: RUN o Solenoid Box: CONNECTED

Measure Correct For Between Voltage Diagnosis -------- ------- --------- C1/1 (PPL) Battery See 1 & Ground

C1/2 (RED) Battery See 1 & Ground

C 1/3 (LT GRN/BLK) Battery See 1 round

C1/5 (LT Battery See 1 BLU) & Ground

C1/155 Battery See 1 (TAN) & Ground

o If all voltages are correct, but one or more of the solenoids do not operate correctly, do Test B.

1. Check wire for an open or short to ground between Heater And A/C Control Assembly and Solenoid Box. If wire is OK, check for a poor connection. If OK, replace the Solenoid Box (see schematic).

B: HEATER AND A/C CONTROL ASSEMBLY SOLENOID CONTROL TEST -------------------------------------------------------- Measure: VOLTAGE At: HEATER AND A/C CONTROL ASSEMBLY (Connected)

Conditions:

o Ignition Switch: RUN o Heater and A/C Mode: All modes o Solenoid Box: CONNECTED

Measure Correct For Between Voltage Diagnosis ------- ------- -------- C 1/4 (PNK/BLK) Battery See 1 & Ground

C 1/4 (PNK/BLK) Battery See 2 C1/12 (BLK)

o HEATER AND A/C MODE: All modes except DEFROST

C 1/3 (LT GRN/ Battery See 3 BLK) & Ground

o HEATER AND A/C MODE: DEFROST

C 1/3 (LT GRN/ Less than See 3 BLK) 1. 5 volts & Ground

o HEATER AND A/C MODE: All modes except MAX

C 1/5 (LT BLU) Battery See 3 & Ground

o HEATER AND A/C MODE: MAX

C 1/5 Less than (LT BLU) 1. 5 volts See 3 & Ground

o HEATER AND A/C MODE: OFF, MAX, NORM, VENT & HEATER

C1/2 (RED) Less than See 3 & Ground 1.5 volts

o HEATER AND A/C MODE: BI-LEVEL DEFOG & DEFROST

C1/2 (RED) Battery See 3 & Ground

o HEATER AND A/C MODE: NORM & VENT

C1/15 (TAN) Less than See 3 & Ground 1.5 volts

o HEATER AND A/C MODE: All modes except MAX, NORM & VENT

C1/15 (TAN) Battery See 3 & Ground

o HEATER AND A/C MODE: MAX, NORM, VENT & BI-LEVEL

C1/1 (PPL) Less than See 3 & Ground 1.5 volts

o HEATER AND A/C MODE: OFF, DEFOG, HEATER & DEFROST

C1/1 (PPL) & Ground Battery See 3

o If the voltages are correct but one or more air valves don't operate, check that valves are free to move. Check that the actuator receives vacuum in the proper modes. If no vacuum is present, check for a poor connection. If OK, replace the Solenoid Box.

1. Check the PNK/BLK (750) wire for an open or short to ground.

2. Check BLK (150) wire for an open. Check that ground G103 is clean and tight.

3. Check that wire between Heater And A/C Control Assembly and Solenoid Box is not open or shorted to ground. If wire is OK, check for a poor connection. If OK, replace the Heater And A/C Control Assembly (see schematic).

C: AIR TEMPERATURE VALVE MOTOR TEST (TABLE 1) --------------------------------------------- Measure: VOLTAGE At: HEATER AND A/C CONTROL ASSEMBLY CONNECTORS (Connected)

Conditions:

o Ignition Switch: RUN o Heater and A/C Mode: VENT o Temperature Lever: HOT o Air Temperature Valve Motor: DISCONNECTED

Measure Correct For Between Voltage Diagnosis ------- ------- --------- C1/4 (PNK/ BLK) Battery See 1 & Ground

C 1/4 (PNK/ BLK) & Battery See 2 C1/12 (BLK)

C1/11 (LT BLU) & Battery See 3 Ground

o Temperature Lever: COLD

C1/11 (LT Less than BLU) 1. 5 volts See 4 & Ground

o If voltages are correct, go to Table 2.

1. Check CLUST Fuse and PNK/BLK (750) wire for an open.

2. Check BLK (150) wire for an open.

3. Check LT BLU (733) wire for a short to ground. If wire is OK, check for a poor connection. If OK, replace Heater And A/C Control Assembly.

4. Check LT BLU (733) wire for a short to battery. If the wire is OK, check for a poor connection. If OK, replace the Heater And A/C Control Assembly.

C: AIR TEMPERATURE VALVE MOTOR TEST (TABLE 2) -------------------------------------------- Measure: VOLTAGE At: AIR TEMPERATURE VALVE MOTOR CONNECTOR (Disconnected)

Conditions:

o Ignition Switch: RUN o Heater and A/C Mode: VENT o Temperature Lever: COLD

Measure Correct For Between Voltage Diagnosis

10 (PNK/BLK) Battery See 1 & Ground

10 (PNK/BLK) Battery See 2 & 7 (BLK) 8 (LT BLU) Less than See 3 & Ground 1. 5 volts

o Temperature Lever: HOT

8 (LT BL Battery See 3 & Ground

o If voltages are correct but valve does not move through its full range, check that valve is free to move and is not binding. If valve is free to move, check for a poor connection. If OK, replace the Air Temperature Valve Motor.

o If equipped with Passenger Temperature Control, go to Table 3.

1. Check PNK/BLK (750) wire for an open.

2. Check BLK (152) wire for an open.

3. Check LT BLU (733) wire for an open.

C: AIR TEMPERATURE VALVE MOTOR TEST (TABLE 3) --------------------------------------------- Measure: VOLTAGE

At: PASSENGER TEMPERATURE CONTROL CONNECTOR (Connected)

Conditions:

o Ignition Switch: RUN o Heater and A/C Mode: VENT o Temperature Lever: HOT o Air Temperature Valve Motor: DISCONNECTED

Measure Correct For Between Voltage Diagnosis -------- ------- --------- 1 (PNK/BLK) Battery See 1 & Ground

1 (PNK/BLK) Battery See 2 & 6 (BLK)

4 DK BLU Battery See 3 & Ground

o Temperature Lever: COLD

4 DK BLU Less than See 4 & Ground 1. 5 volts

o If voltages are correct, go to Table 2.

1. Check/repair PNK/BLK (750) wire for an open.

2. Check/repair BLK (150) wire for an open.

3. Check BK BLU (1646) wire for a short to ground. If wire is OK, check for a poor connection. If OK, replace Passenger Temperature Control.

4. Check the DK BLU (1646) wire for a short to battery. If the wire is OK, check for a poor connection. If OK, replace Passenger Air Temperature Valve Motor.

CIRCUIT OPERATION

HEATER AND A/C CONTROL ASSEMBLY

With the Ignition Switch in RUN, voltage is applied through the CLUST Fuse and PNK/BLK (750) wire to the Heater and A/C Control Assembly. The voltage from the LT BLU (733) wire is varied from Battery to approximately 1.5 volts by the Temperature Control Potentiometer. The Control Assembly provides ground paths for the Solenoid Box through the BLK (150) wire and the control switches.

SOLENOID BOX

The Solenoid Box contains the solenoid valves that control the Vacuum Actuators. There is one solenoid for each Vacuum Actuators When the solenoids are de-energized, the valves vent the Vacuum Actuators, allowing the Vacuum Actuator to return to the vent position determined by a spring. Voltage is supplied to the solenoids through the BRN (50) wire and the AC 2 Fuse, which is powered in RUN.

RECIRCULATION VALVE

The recirculation valve closes the outside air inlet so that air from the inside of the vehicle is recirculated through the A/C system for maximum cooling. The outside air inlet is closed when vacuum is applied to the actuator. When the Recirculation Valve Vacuum Actuator is vented, the spring returns the recirculation valve to position A, which allows outside air to be drawn into the vehicle.

AIR TEMPERATURE VALVE

The Air Temperature Valve determines how much air flows through the Heater core, which determines the temperature of the air to the outlets. It is moved by the Air Temperature Valve Motor. The position of the valve is determined by the voltage level of the temperature control output from the Heater And A/C Control Assembly. The Air Temperature Valve is powered with the Ignition Switch in RUN. Voltage is applied through the CLUST Fuse and the PNK/ BLK (750) wire.

With the CJ3 system there are two Temperature controls and Valve Motors. This allows individual adjustment of air being supplied to the driver and passenger. Each control operates in a manner similar to the one described.

A/C VALVE

The A/C Valve determines whether air flow will be directed to the A/C Outlets or the Heater/ Defrost Outlets. With no vacuum applied to the actuator, the valve is in position A, which directs air to the Heater/Defrost Outlet.

BI-LEVEL VALVE

The Bi-Level Valve is a small valve which allows partial air flow to the A/C Outlets when the A/C Valve is in position A. The Bi-Level Valve is opened when vacuum is applied to the Bi-Level Valve Vacuum Actuator.

HEATER/DEFROST VALVE

The Heater/Defrost Valve can assume three positions and is operated by a Bi-Directional Vacuum Actuator which can move the valve to either of two positions. If no vacuum is applied to either Vacuum Actuator, the valve is in mid position. Air flow with the valve in the mid position (B) will be delivered to both the Defrost Outlets at the windshield and the Heater Outlets at floor level. When the Heater Vacuum Actuator is operated, the valve moves to position (C), forcing all air flow to the Heater Outlets. When the Defrost Vacuum Actuator is operated, the valve is moved to position (A) which will force airflow to the Defrost Outlets.

WARNING

S AND ALARMS -------------------

TROUBLESHOOTING HINTS

o Try the following checks before doing the System Diagnosis.

1. Check STOP Fuse, INDIC Fuse and TAIL Fuse by visual inspection.

2. Check TURN Fuse and Turn Flasher by operating the Turn Lights.

3. Check that grounds G103 and G303 are clean and tight.

4. If the Fasten Belts Chime Reminder and FASTEN BELTS Indicator operate continuously, replace the Chime Module.

o Refer to System Check for a guide to normal operation.

o Refer to System Diagnosis for diagnostic tests.

SYSTEM CHECK

o Use the System Diagnosis for a list of symptoms and diagnostic steps.

SYSTEM CHECK TABLE

ACTION NORMAL RESULT ------ ------------- Sit in driver's seat and Fasten Belts alarm close driver's door, sounds turn Ignition Switch FASTEN BELTS to RUN Indicator lights in the Instrument Cluster

Do not buckle Alarm stops after seat belt 4 to 8 seconds

Repeat previous steps No alarm sounds, but buckle seat belt and indicator does before turning Ignition not light Switch to RUN With the key still in Key In Ignition the Ignition, open alarm sounds LH door (key in off position)

Remove key from Alarm stops the Ignition With key removed Lights-On alarm from Ignition, turn sounds Light Switch to PARK Turn Light Switch Alarm stops OFF

Set the Turn Signal After 1/2 mile of Switch for a turn travel, a chime sounds

o Refer to System Diagnosis when a result is not normal.

SYSTEM DIAGNOSIS

o Do the tests listed for your symptom in the Symptom Table.

o Tests follow the Symptom Table.

SYMPTOM TABLE

SYMPTOM DO TEST ------- ------- None of the alarms A. Chime Module operate Test

Only Key In Ignition B. Key In Ignition alarm does not Input Test operate

Key In Ignition B. Key In Ignition alarm operates when Input Test it should not

Fasten Belts alarm C. Fasten Belts does not operate Input Test

Fasten Belts alarm C. Fasten Belts operates when seat Input Test belt is buckled

FASTEN BELTS D. Fasten Belts Indicator does not Indicator Test operate, but Fasten Belts alarm operates

FASTEN BELTS E. Fasten Belts Indicator is always Indicator Test on, but the alarm operates properly

Only Lights-On F. Lights-On Input alarm does not Test operate

Lights-On F. Lights-On Input alarm operates when Test it should not

Turn Signal on G. Turn Signal Warning does not Warning Test operate

A: CHIME MODULE TEST -------------------- Connect: TEST LAMP At: COMPONENT CENTER

Condition:

o Chime Module: DISCONNECTED

Connect Correct For Between Results Diagnosis ------- ------- --------- 32 (ORN) Lamp lights See 1 & Ground

32 (ORN) & 36 (BLK) Lamp lights See 2

o If all results are correct and all chime functions do not work, check for a poor connection. If connection is OK, replace Chime Module.

1. Check ORN (140) wire for an open (see schematic). 2. Check BLK (150) wire for an open.

B: KEY-IN IGNITION INPUT TEST ----------------------------- Connect: TEST LAMP At: COMPONENT CENTER Conditions: o Chime Module: DISCONNECTED o Ignition Switch: KEY IN o LH Door: OPEN

Connect Correct For Between Results Diagnosis ------- ------- --------- 32 (ORN) & 33 (LT Lamp lights See 1 GRN)

o LH Door: CLOSED

32 (ORN) Lamp does & 33 (LT not light See 2 GRN)

o Ignition Switch: KEY OUT

o LH Door: OPEN

32 (ORN) Lamp does See 3 & 33 (LT not light GRN)

o If all the test lamp results are correct, check for a poor connection. If connection is OK, replace Chime Module.

1. Check that the LH Door Jamb Switch is grounded properly. Check LT GRN (80) and TAN (159) wires for an open. If wires are OK, check that switches are closed. If a switch is open, replace it.

2. Check LT GRN (80) and TAN (159) wires for a short to ground. If OK, ensure that the LH Door Jamb Switch is open. If closed, replace it.

3. Check that Ignition Key Warning Switch is open. If closed, replace it.

C: FASTEN BELTS INPUT TEST -------------------------- Connect: TEST LAMP At: COMPONENT CENTER

Conditions:

o Chime Module: DISCONNECTED o Ignition Switch: RUN o LH Front Seat Belt: UNBUCKLED

Connect Correct For Between Results Diagnosis ------- ------- --------- 38 (PNK/ BLK) Lamp lights See 1 & Ground

38 (PNK/ BLK) & 35 Lamp lights See 2 (BLK)

o LH Front Seat Belt: BUCKLED

38 (PNK/ Lamp does BLK) & 35 not light See 3 (BLK)

o If all above voltages are correct, check for a poor connection. If connection is OK, replace Chime Module.

1. Check PNK/BLK (39) wire for an open.

2. Check Seat Belt Switch, BLK (238), and BLK (150) wires for an open (see schematic).

3. Check BLK (238) and BLK/LT GRN (238) wires for a short to ground. If wires are OK, check for a poor connection. If connection is OK, replace Seat Belt Switch.

D: FASTEN BELTS INDICATOR TEST ------------------------------ Connect: FUSED JUMPER At: COMPONENT CENTER Conditions: 9 Chime Module. DISCONNECTED 9 Ignition Switch: RUN

Connect Correct For Between Results Diagnosis ------- ------- --------- 38 (PNK/ FASTEN BLK) & BELTS See 1 37 (YEL) Indicator lights

o If the results are correct, check for a poor connection. If connection is OK, replace the Chime Module.

1. Check/repair the YEL (237) wire and the Instrument Cluster printed circuit for an open or short to ground. Check the bulb for an open.

E: FASTEN BELTS INDICATOR TEST ------------------------------- o Disconnect the Chime Module o Ignition Switch: RUN

- If the Fasten Belts Indicator goes out, check for a poor connection. If connection is OK, replace the Chime Module.

- If the Fasten Belts Indicator does not go out, check/repair the YEL (232) wire and Instrument Cluster printed circuit for a short to battery.

F: LIGHTS-ON INPUT TEST ------------------------ Connect: TEST LAMP At: COMPONENT CENTER

Conditions:

o Chime Module: DISCONNECTED o Light Switch: OFF

Connect Correct For Between Results Diagnosis ------- ------- --------- 31 (BRN) Test Lamp & Ground does not See 1 light

o Light Switch: PARK or HEAD

31 (BRN) Test Lamp See 2 & Ground lights

o If both results are correct, check for a poor connection. If connection is OK, replace the Chime Module.

1. Check the BRN (9) wire for a short to battery. If wire is OK, see Exterior Lights (Section 8A-110).

2. Check the BRN (9) wire for an open or short to ground. Check the bulb for an open.

G: TURN SIGNAL WARNING TEST --------------------------- Connect: TEST LAMP At: COMPONENT CENTER

Conditions:

o Chime Module: DISCONNECTED o Ignition Switch: RUN

Connect Correct For Between Results Diagnosis ------- ------- --------- C2/29 (PPL) Test Lamp See 1 & Ground lights

o If result is correct, check DK GRN (389) wire for an open (see Section 8A-33). If OK, check for a poor connection. If connection is OK, replace the Chime Module.

1. Check the PPL (16) wire for an open (see schematic).

CIRCUIT OPERATION

The Warnings and Alarms System sounds a chime to bring attention to one or more of several conditions. These conditions are: 1) the Light Switch is in HEAD or PARK and the Ignition Switch is not in RUN, BULB TEST or START; 2) the key is in the Ignition Switch and the LH Front Door is open; 3) the Driver's Seat Belt is unbuckled when the Ignition Switch is turned to RUN, BULB TEST or START; and 4) the vehicle has driven more than a half mile with a turn signal on.

IGNITION KEY CHIME

Voltage is applied at all times to terminal 32 of the Chime Module through the STOP Fuse. When the key is in the ignition and LH Front Door is open, terminal 33 of the Chime Module is grounded. This sounds the chime.

LIGHTS ON CHIME

When the Light Switch is in HEAD or PARK, voltage is applied through the TAIL Fuse and Light Switch to terminal 31 of the Chime Module. When the Ignition Switch is in RUN, BULB TEST, or START, voltage is applied through the INDIC Fuse to terminal 38 of the Chime Module. If these two voltages are sensed, the chime will not be sounded.

When the Ignition Switch is turned LO LOCK, OFF, or ACCY; the INDIC Fuse loses voltage. The Chime Module senses the change. If voltage is available from the Light Switch, voltage from the STOP Fuse is applied to sound the chime. The chime can be turned off by turning the Light Switch to OFF.

TURN SIGNAL CHIME

Voltage is applied at all times to terminal 32 of the Chime Module from the STOP Fuse. The TURN Fuse supplies voltage to the Turn Flasher.

When a turn signal is operated, voltage is alternately applied and removed to terminal 29 of the chime Module. The Module begins to monitor vehicle distance at terminal 30. If the Turn Signal is still flashing after the vehicle has traveled 0. 8 kilometers (0.5 miles), the Turn Signal Warning chime will sound.

FASTEN BELTS INDICATOR

The Fasten Belts Indicator is also controlled by the Chime Module. The indicator will light anytime the Ignition Switch is in RUN, BULB TEST or START and the Seat Belt is unbuckled. It will go out as soon as the Seat Belt is buckled.

SEAT BELT CHIME

With the Ignition Switch in RUN, BULB TEST or START, voltage is applied through the INDIC Fuse to terminal 38 of the Chime Module. With the LH Front Seat Belt unbuckled, terminal 35 of the Chime Module is grounded through the Safety Belt Switch. The Seat Belt chime sounds for 4 to 8 seconds. The FASTEN BELTS Indicator will go

BACKUP LIGHTS

TROUBLESHOOTING HINTS

o Try the following checks before doing the System Check.

1. Check TRUNK REL Fuse by visual inspection.

2. Check ground G303 is clean and tight.

3. Check the bulb, socket, and related wiring if only one Backup Light does not operate.

o Go to System Check for a guide to normal operation.

o Go to System Diagnosis for diagnostic tests.

SYSTEM CHECK

o Use System Check Table as guide to normal operation.

o Refer to System Diagnosis for a list of symptoms and diagnostic steps.

SYSTEM CHECK TABLE

ACTION NORMAL RESULT ------ ------------- Turn the Ignition Backup Light are Switch to RUN, and off move the Gear Select- or Lever to PARK or NEUTRAL

Move the Gear Select- Right and Left Backup or Lever to REVERSE Lights come on Move the Gear Backup Lights go selector Lever to off NEUTRAL

o Refer to System Diagnosis when a result is not normal.

SYSTEM DIAGNOSIS

o Diagnostic steps for the symptoms listed in the following table are listed after the table.

SYMPTOM TABLE

SYMPTOM FOR DIAGNOSIS ------- ------------- Backup Lights do not Do Test A operate

A: BACKUP LIGHTS DO NOT OPERATE ------------------------------- Measure: VOLTAGE At: TRANSAXLE POSITION SWITCH CONNECTOR (Disconnected)

Measure Correct For Between Voltage Diagnosis ------- ------- --------- D (ORN) & Battery See 1 Ground

D(ORN) & Battery See 2 E (LT GRN)

o If the above voltages are correct, adjust/replace the Transaxle Position Switch, refer to Section 7A.

1. Check TRUNK REL Fuse and ORN (840) wire for an open.

2. Check the bulbs, sockets, LT GRN (24) wire, BLK (150) wire, and related connectors for an open (see schematic).

B: BACKUP LIGHTS STAY ON ------------------------

Disconnect the Transaxle Position Switch

o If the Backup Lights go off, check the connection and adjustment of the Transaxle Position Switch. If adjustment does not correct the result, replace the Transaxle Position Switch. Refer to Section 7A for adjustment and replacement procedures.

o If the Backup Lights remain on, repair the LT GRN (24) wire for a short to battery.

CIRCUIT OPERATION

Voltage is applied at all times through the TRUNK REL Fuse to the Transaxle Position Switch. Whenever the gear selector lever is shifted to REVERSE, the Switch closes and Voltage is applied to the Backup Lights.


Object Number: 95040  Size: MH


Object Number: 75170  Size: FS


Object Number: 75037  Size: FS


Object Number: 75036  Size: FS

General Motors bulletins are intended for use by professional technicians, not a "do-it-yourselfer". They are written to inform those technicians of conditions that may occur on some vehicles, or to provide information that could assist in the proper service of a vehicle. Properly trained technicians have the equipment, tools, safety instructions and know-how to do a job properly and safely. If a condition is described, do not assume that the bulletin applies to your vehicle, or that your vehicle will have that condition. See a General Motors dealer servicing your brand of General Motors vehicle for information on whether your vehicle may benefit from the information.