GM Service Manual Online
For 1990-2009 cars only

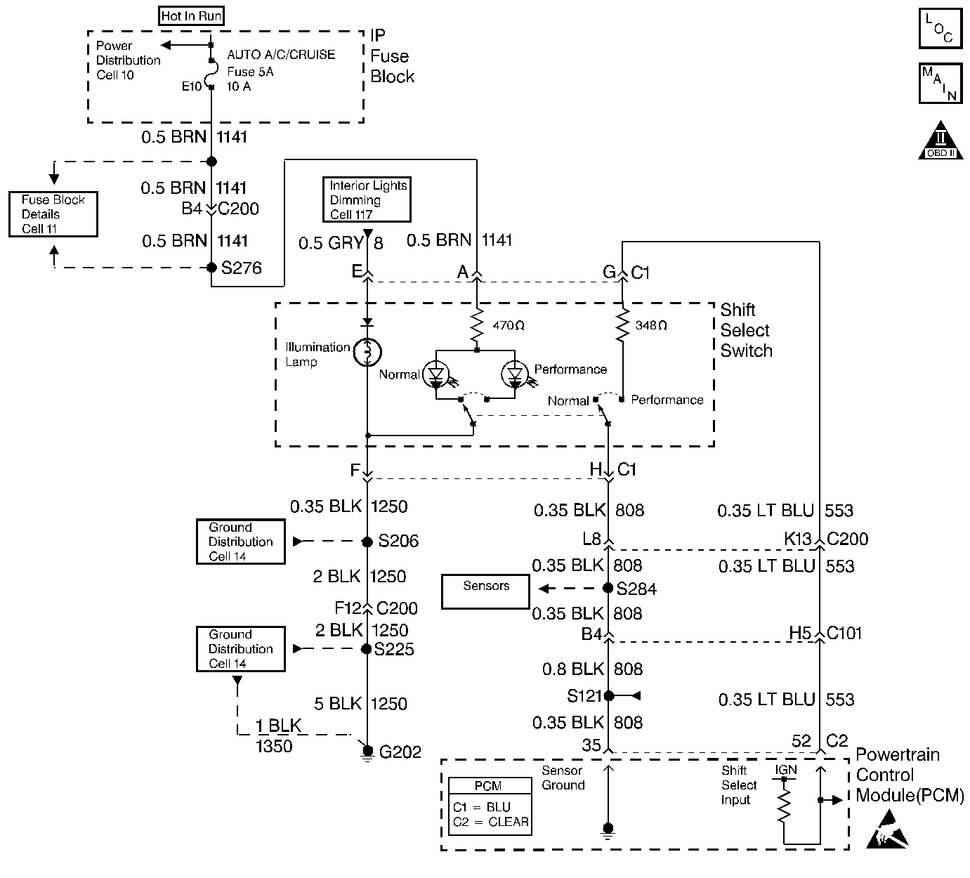
Shift Select System Diagnosis Supercharged Pontiac Only


Object Number: 356374  Size: LF
OBD II Symbol Description Notice
Handling ESD Sensitive Parts Notice

Circuit Description

The driver shift select system allows the driver to select one of two shift patterns, NORMAL or PERFORMANCE. Pressing the appropriate console button changes the shift pattern.

The PCM provides input voltage to the driver shift select switch on circuit 553. The PCM provides a ground for the driver shift select switch through circuit 808 (BLK).

The PERFORMANCE shift pattern has the following characteristics:

    • Upshifts occur at a higher engine speed.
    • Downshifts occur at a lower percentage throttle position.
    • Engine torque output is increased in 2nd and 3rd gear.

Diagnostic Aids

    • Inspect the I/P Fuse Block, fuse 5.
    • Inspect the wiring for poor electrical connections at the PCM. Inspect the wiring for poor electrical connections at the transmission 20-way connector. Look for the following conditions:
       - A backed out terminal
       - A damaged terminal
       - Reduced terminal tension
       - A chafed wire
       - A broken wire inside the insulation
       - Moisture intrusion
       - Corrosion
    • Inspect the driver shift select switch connector and the associated wiring.
    • Verify that any aftermarket electronic equipment is properly installed. Improperly installed aftermarket electronic equipment may modify the integrity of other systems.
    • Refer to General Electrical Diagnosis in Wiring Systems.

Test Description

The numbers below refer to the step numbers on the diagnostic table.

  1. This step verifies that the driver shift select switch mode control is functioning properly.

  2. This step tests indicator lamp circuit 1141 (BRN) for power.

  3. This step tests for ground on circuit 1250 (BLK).

  4. This step inspects the PCM input feed circuit 553 (LT BLU).

  5. This step tests the driver shift select switch internal resistor.

  6. This step verifies that the driver shift select switch is functioning properly.

  7. This step tests the sensor ground circuit 808 (BLK).

Shift Select System Diagnosis (Supercharged Pontiac Only)

Step

Action

Value(s)

Yes

No

1

  1. Install the Scan Tool .
  2. Turn the ignition switch to the RUN position.
  3. Select Engine 2 data list on the scan tool.
  4. Monitor shift select switch on the scan tool while alternating between the NORMAL and PERFORMANCE shift patterns.

Did the scan tool indicate Normal and Performance appropriately?

--

Go to Step 2

Go to Step 7

2

Did both indicator lamps light in the appropriate switch position?

--

Go to Symptoms in Engine Controls

Go to Step 3

3

  1. Turn the ignition switch to the OFF position.
  2. Disconnect the driver shift select switch.
  3. Connect a test lamp between driver shift select switch connector C1, terminal A and ground.
  4. Turn the ignition switch to the RUN position.

Did the test lamp light?

--

Go to Step 5

Go to Step 4

4

Inspect circuit 1141 (BRN) for an open.

Refer to General Electrical Diagnosis in Wiring Systems.

Was a condition found?

--

Go to Step 15

--

5

Connect a test lamp between driver shift select switch connector C1, terminal A and terminal F.

Did the test lamp light?

--

Go to Step 17

Go to Step 6

6

Inspect circuit 1250 (BLK) for an open.

Refer to General Electrical Diagnosis in Wiring Systems.

Was a condition found?

--

Go to Step 15

--

7

Using the J 39200 digital multimeter (DMM), measure the voltage between driver shift select switch connector C1, terminal G and ground.

Is the voltage equal to the specified value?

5 volts

Go to Step 8

Go to Step 9

8

  1. Switch to the Performance shift pattern.
  2. Measure the resistance between driver shift select switch terminal G and terminal H.

Is the resistance within the specified range?

315-385 ohms

Go to Step 10

Go to Step 13

9

Inspect circuit 553 (LT BLU) for an open or short to ground.

Refer to General Electrical Diagnosis in Wiring Systems.

Was a condition found?

--

Go to Step 15

Go to Step 14

10

  1. Switch to the Normal shift pattern.
  2. Measure the resistance between driver shift select switch terminal G and terminal H.

Is the resistance greater than the specified value?

2 M ohms

Go to Step 11

Go to Step 13

11

  1. Disconnect PCM connector C2.
  2. Measure the resistance between PCM connector C2, terminal 35 and driver shift select switch connector C1, terminal H.

Is the resistance less than the specified value?

10 ohms

Go to Step 14

Go to Step 12

12

Inspect circuit 808 (BLK) for an open.

Refer to General Electrical Diagnosis in Wiring Systems.

Was a condition found?

--

Go to Step 15

--

13

Inspect driver shift select switch connector C1 for bent, damaged or backed out connector pins.

Was a condition found?

--

Go to Step 16

Go to Step 17

14

Inspect PCM connector C2 for 1 for bent, damaged or backed out connector pins.

Was a condition found?

--

Go to Step 16

Go to Step 18

15

Repair the circuit as necessary.

Refer to Wiring Repairs in Wiring Systems.

Is the repair complete?

--

Go to Step 19

--

16

Repair the connector pins as necessary.

Refer to Wiring Repairs in Wiring Systems.

Is the repair complete?

--

Go to Step 19

--

17

Replace the Driver Shift Select Switch.

Refer to Driver Shift Select Switch Replacement in Engine Controls.

Is the replacement complete?

--

Go to Step 19

--

18

Replace the PCM.

Refer to Powertrain Control Module Replacement/Programming in Engine Controls.

Is the replacement complete?

--

Go to Step 19

--

19

Perform the following procedure in order to verify the repair:

  1. Drive the vehicle at 50% TP angle in both driver shift select switch states, Normal and Performance.
  2. Monitor TP angle, last shift time and vehicle speed on the scan tool. Ensure that the Performance upshifts are later, shorter and firmer than those during the Normal upshifts.

Is the system functioning properly?

--

System OK

Go to Step 1