GM Service Manual Online
For 1990-2009 cars only
Makes
🢒
Oldsmobile
🢒
1999
🢒
Intrigue
🢒
Body and Accessories
🢒
Wiring Systems
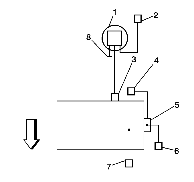
🢒 Emission Hose Routing Diagram
(1)
EVAP Canister
(2)
EVAP Vent Solenoid
(3)
EVAP Purge Solenoid
(4)
Fuel Pressure Regulator
(5)
Throttle Body
(6)
AIR Solenoid (if equipped with AIR)
(7)
PCV Valve
(8)
to fuel tank