GM Service Manual Online
For 1990-2009 cars only
Makes
🢒
Oldsmobile
🢒
1999
🢒
Intrigue
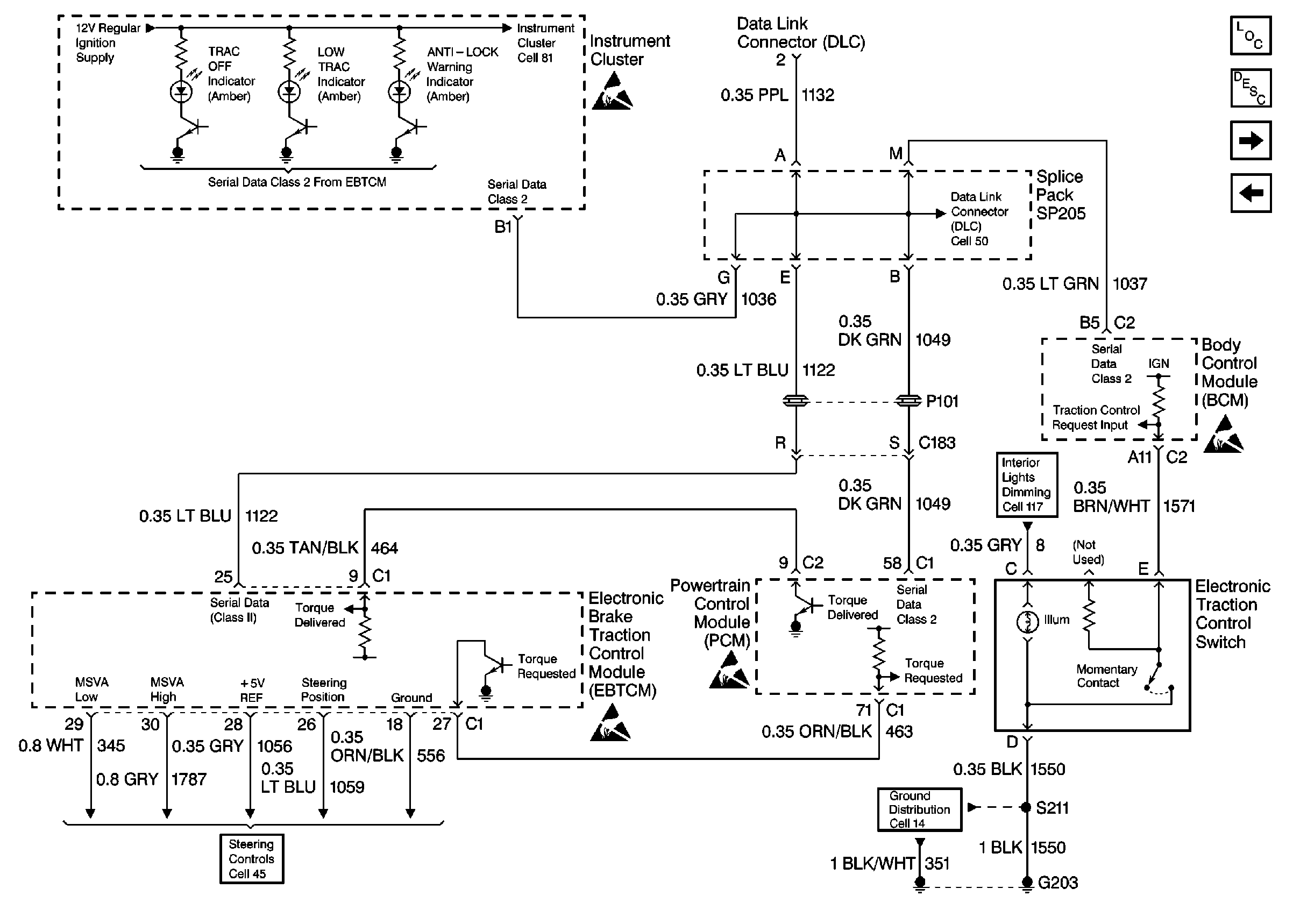
🢒 Cell 44: EBTCM, Cluster Indicators, Class 2, BCM, and Traction CONtrOl Switch
Cell 44: EBTCM, Cluster Indicators, Class 2, BCM, and Traction CONtrOl Switch
Cell 44: EBTCM, Cluster Indicators, Class 2, BCM, and Traction Control Switch
ABS Components
ABS Description
Cell 44: EBTCM, and Wheel Speed Sensors
Cell 44: EBTCM, Power, Grounds, PCM, and Brake Pressure Modulator Valve
Handling Electrostatic Discharge Sensitive Parts Notice
Cell 117: Power, Instrument Cluster, Headlamp Switch, Steering Wheel Control Switch,
Cell 50
Handling Electrostatic Discharge Sensitive Parts Notice
Cell 81: Low Engine Coolant Level Switch, Engine Coolant Level Indicator Module, PCM and SDM
Cell 81: Low Engine Coolant Level Switch, Engine Coolant Level Indicator Module, PCM and SDM
Cell 45: EBTCM, Power, Ground, Class 2, MSVA Actuator, and Steering Wheel Position Sensor
Handling Electrostatic Discharge Sensitive Parts Notice
Handling Electrostatic Discharge Sensitive Parts Notice
Cell 14: LH IP Ground G203