GM Service Manual Online
For 1990-2009 cars only

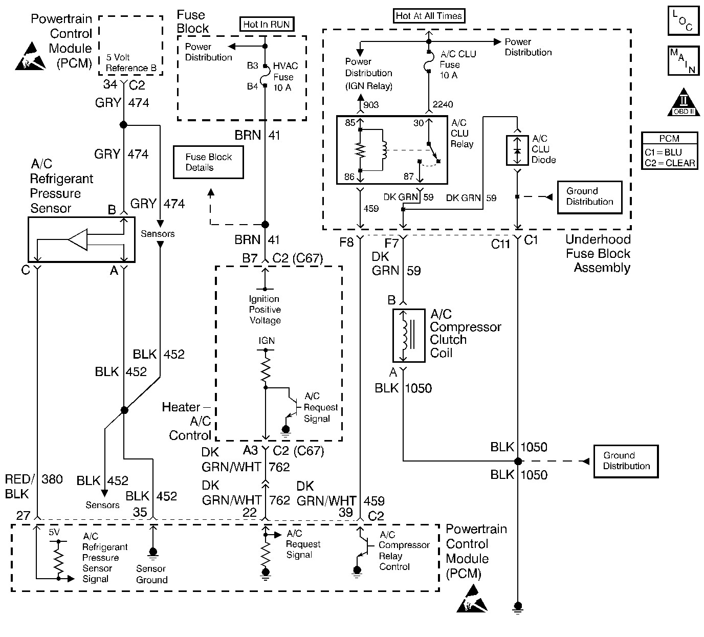
Object Number: 293706  Size: LF
A/C Refrigerant Pressure Sensor, TP Sensor, Map Sensor, ECT Sensor, IAT sensor
Engine Controls Components
OBD II Symbol Description Notice
ESD Notice
ESD Notice

Circuit Description

The A/C system uses an A/C refrigerant pressure sensor mounted in the high pressure side of the A/C refrigerant system to monitor A/C refrigerant pressure. The PCM uses this information to turn ON the engine coolant fans when the A/C refrigerant pressure is high and to keep the compressor disengaged when A/C refrigerant pressure is excessively high or low. The A/C refrigerant pressure sensor operates like other 3-wire sensors. The PCM applies a 5.0 volt reference and a sensor ground to the sensor. Changes in the A/C refrigerant pressure will cause the A/C refrigerant pressure input to the PCM to vary. The PCM monitors the A/C refrigerant pressure signal circuit and can determine when the signal is outside of the possible range of the sensor. When the signal is out of range (high or low) for a prolonged period of time, the PCM will set DTC P0530. When DTC P0530 is set, the PCM will not allow the A/C compressor clutch to engage. This is done to protect the compressor.

Conditions for Running the DTC

    • The engine is running.
    • A/C is requested.

Conditions for Setting the DTC

The A/C refrigerant pressure sensor signal voltage is less than 0.1 volt.

OR

The A/C refrigerant pressure sensor signal voltage is greater than 4.9 volts.

Either of the above conditions for longer than 20 seconds.

Action Taken When the DTC Sets

    • The powertrain control module (PCM) stores the DTC information into memory when the diagnostic runs and fails.
    • The malfunction indicator lamp (MIL) will not illuminate.
    • The PCM records the operating conditions at the time the diagnostic fails. The PCM stores this information in the Failure Records.

Conditions for Clearing the MIL/DTC

    • A History DTC will clear after forty consecutive warm-up cycles, if no failures are reported by this or any other non-emission related diagnostic.
    • A last test failed (Current DTC) will clear when the diagnostic runs and does not fail.
    • Use a scan tool in order to clear the MIL/DTC.
    • Interrupting the PCM battery voltage may or may not clear DTCs. This practice is not recommended. Refer to Powertrain Control Module Description , Clearing Diagnostic Trouble Codes.

Diagnostic Aids

Notice: Use the connector test adapter kit J 35616-A for any test that requires probing the following items:

   • The PCM harness connectors
   • The electrical center fuse/relay cavities
   • The component terminals
   • The component harness connector
Using this kit will prevent damage caused by the improper probing of connector terminals.

Important: Be sure to inspect PCM engine grounds for being secure and clean.

If DTC P0530 cannot be duplicated, reviewing the Failure Records vehicle mileage since the diagnostic test last failed may help determine how often the condition that caused the DTC to set occurs. This may assist in diagnosing the condition.

If the problem is intermittent, refer to Intermittent Conditions .

Test Description

Number(s) below refer to the step number(s) on the Diagnostic Table.

  1. Normal A/C refrigerant pressure sensor signal voltage is between 0.1 and 4.8 volts. If A/C voltage is within range, review Failure Records data to determine the conditions that were present when DTC P0530 set.

  2. If the A/C refrigerant pressure signal voltage stays high after disconnecting the A/C refrigerant pressure sensor electrical connector, the signal circuit is shorted to voltage or the PCM is malfunctioning.

  3. This vehicle is equipped with a PCM which utilizes an Electrically Erasable Programmable Read Only Memory (EEPROM). When the PCM is being replaced, the new PCM must be programmed.

Step

Action

Value(s)

Yes

No

1

Did you perform the Powertrain On-Board Diagnostic (OBD) System Check?

--

Go to Step 2

Go to the Powertrain On Board Diagnostic (OBD) System Check

2

Observe A/C High Side Pressure displayed on the scan tool.

Is the A/C High Side Pressure less than the specified value?

0.1 V

Go to Step 5

Go to Step 3

3

Is A/C High Side Pressure greater than the specified value?

4.8 V

Go to Step 4

Refer to Diagnostic Aids.

4

Disconnect the A/C refrigerant pressure sensor while observing A/C High Side Pressure on the scan tool.

Does the scan tool indicate voltage near the specified value?

0 V

Go to Step 12

Go to Step 11

5

  1. Disconnect the A/C refrigerant pressure sensor.
  2. Connect a fused jumper between the terminals for the A/C refrigerant pressure signal circuit and the 5 volt reference B circuit at the A/C refrigerant pressure sensor harness connector.
  3. Observe A/C High Side Pressure on the scan tool.

Does the scan tool indicate A/C High Side Pressure near the specified value?

5 V

Go to Step 16

Go to Step 6

6

Using DMM J 39200 measure voltage on the 5 volt reference B circuit.

Is voltage near the specified value?

5 V

Go to Step 9

Go to Step 7

7

Check for a poor 5 volt reference B circuit terminal connection at the PCM. Refer to Intermittents and Poor Connections Diagnosis in Electrical Diagnosis.

Was a problem found?

--

Go to Step 17

Go to Step 8

8

Check for an open or short to ground in the 5 volt reference B circuit. Refer to Intermittents and Poor Connections Diagnosis in Electrical Diagnosis.

Was a problem found?

--

Go to Step 18

Go to Step 13

9

Check the A/C refrigerant pressure signal circuit for a poor terminal connection at the PCM. Refer to Intermittents and Poor Connections Diagnosis in Electrical Diagnosis.

Was a problem found?

--

Go to Step 17

Go to Step 10

10

Check the A/C refrigerant pressure signal circuit between the A/C refrigerant pressure sensor connector and the PCM for an open or short to ground.

Was a problem found?

--

Go to Step 18

Go to Step 20

11

Check the A/C refrigerant pressure signal circuit between the A/C refrigerant pressure sensor connector and the PCM for a short to voltage.

Was a problem found?

--

Go to Step 18

Go to Step 20

12

Check for a short to voltage on the 5 volt reference B circuit.

Was a problem found?

--

Go to Step 18

Go to Step 13

13

Check for a poor sensor ground circuit terminal connection at the PCM. Refer to Intermittents and Poor Connections Diagnosis in Electrical Diagnosis.

Was a problem found?

--

Go to Step 17

Go to Step 14

14

Check for a poor sensor ground circuit terminal connection at the A/C refrigerant pressure sensor connector.

Was a problem found?

--

Go to Step 17

Go to Step 15

15

Check for an open in the sensor ground circuit.

Was a problem found?

--

Go to Step 18

Go to Step 19

16

Check for a poor 5 volt reference B circuit or A/C refrigerant pressure signal circuit terminal connection at the A/C refrigerant pressure sensor. Refer to Intermittents and Poor Connections Diagnosis in Electrical Diagnosis.

Was a problem found?

--

Go to Step 17

Go to Step 19

17

Replace the malfunctioning harness connector terminal. Refer to Intermittents and Poor Connections Diagnosis in Electrical Diagnosis.

Is action complete?

--

Go to Step 21

--

18

Locate and repair open/short circuit in wiring harness as necessary.

Is action complete?

--

Go to Step 21

--

19

Replace the A/C refrigerant pressure sensor. Refer to A/C Refrigerant Pressure Sensor Replacement in HVAC.

Is action complete?

--

Go to Step 21

--

20

Replace the PCM.

Important:: The replacement PCM must be programmed. Refer to Powertrain Control Module Replacement/Programming

Is action complete?

--

Go to Step 21

--

21

  1. Clear DTCs.
  2. Observe A/C High Side Pressure displayed on the scan tool.

Is A/C High Side Pressure between the specified values?

0.1 V-4.8 V

Go to Step 22

Go to Step 2

22

Review Captured Info using the scan tool.

Are there any DTCs that have not been diagnosed?

--

Go to the applicable DTC table

System OK