GM Service Manual Online
For 1990-2009 cars only
Figure 1:

Power and Grounds, Trip Odometer Reset


Object Number: 593642  Size: FS
Instrument Cluster Components
Instrument Cluster Circuit Description
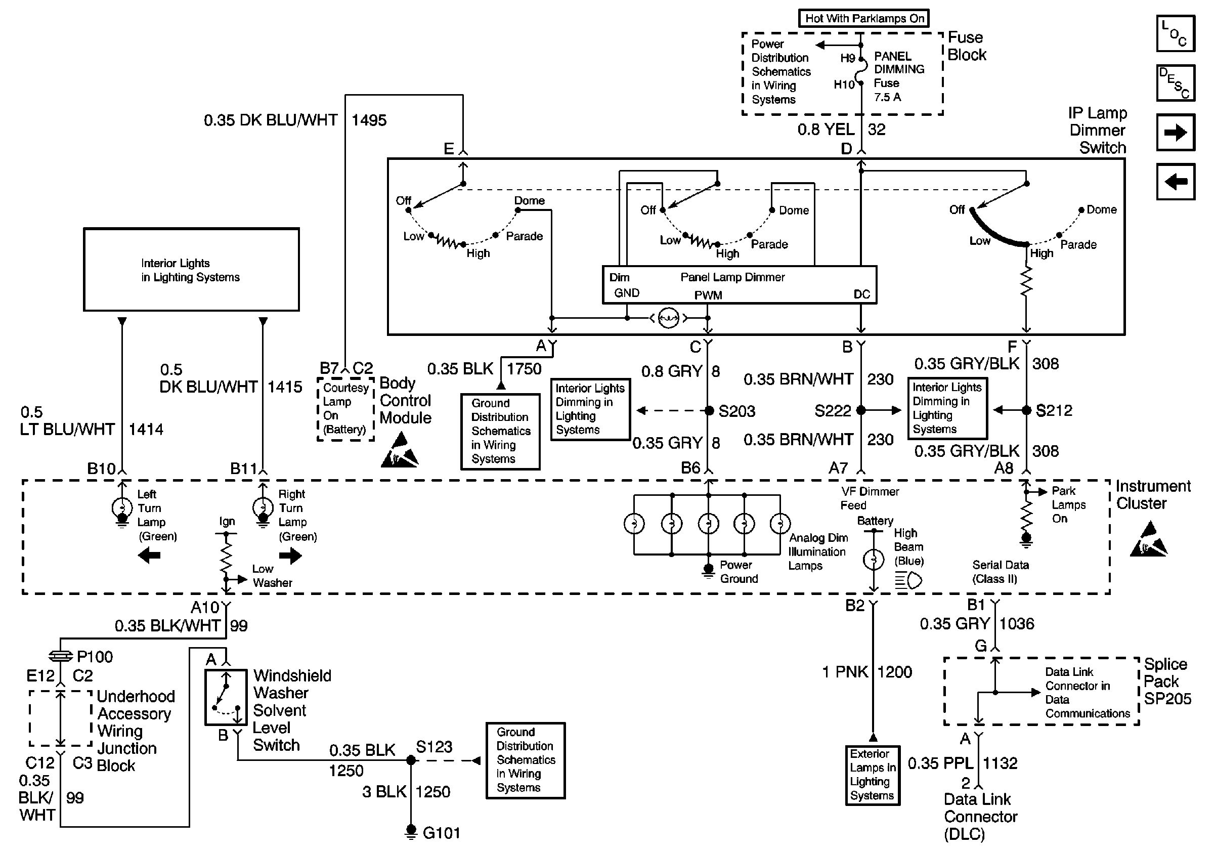
Interior Lights Dimming Inputs, Windshield Washer Solvent Level SwItch Input, and Serial Data
Figure 2:

Interior Lights Dimming Inputs, Windshield Washer Solvent Level Switch Input, and Serial Data


Object Number: 593644  Size: FS
Instrument Cluster Components
Instrument Cluster Circuit Description
Low Engine Coolant Level Switch Input and MIL Input
Power and Grounds, Trip Odometer Reset
Figure 3:

Low Engine Coolant Level Switch Input and MIL Input


Object Number: 593645  Size: FS
Instrument Cluster Components
Instrument Cluster Circuit Description
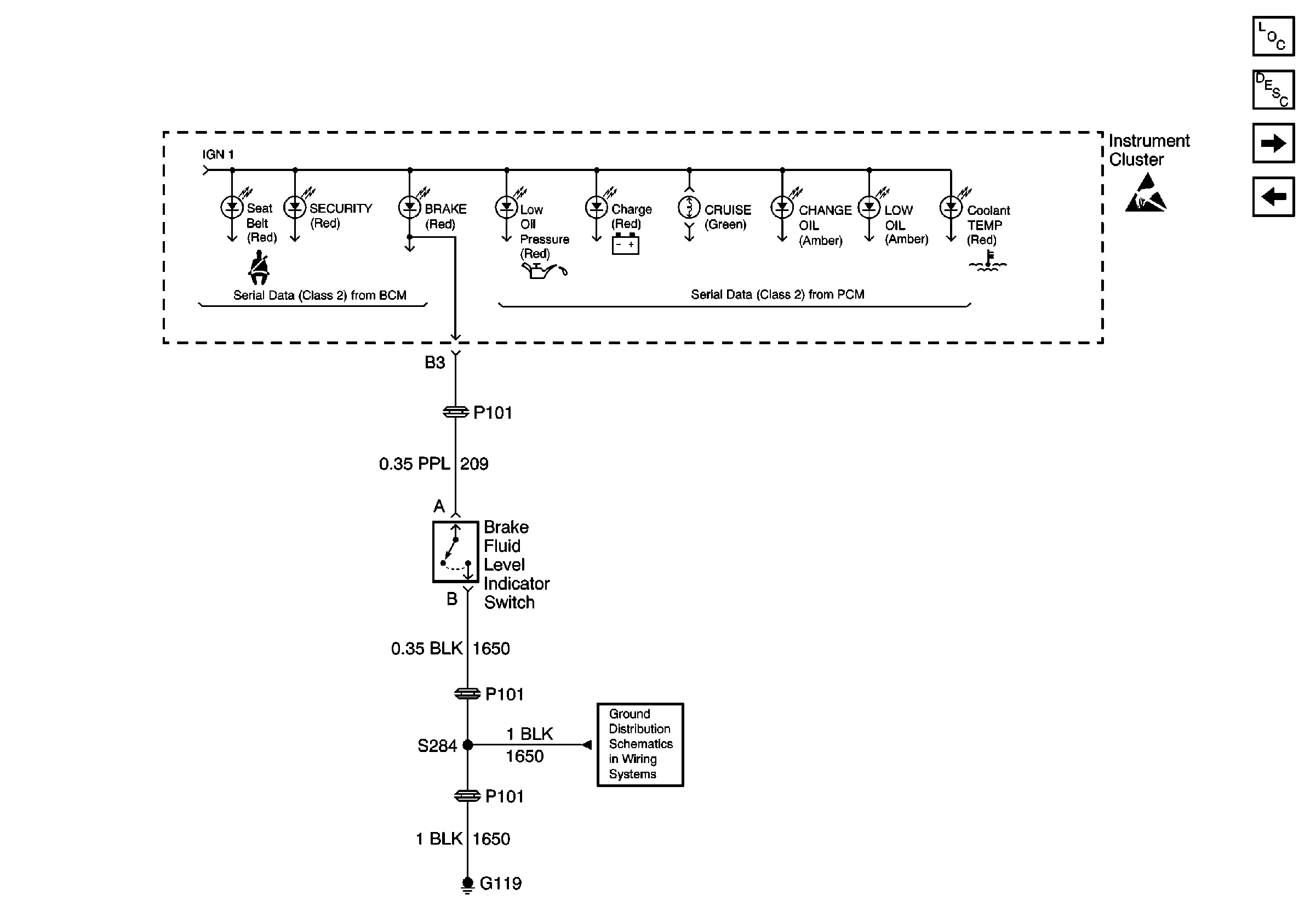
Brake Fluid Level Indicator Switch Input
Interior Lights Dimming Inputs, Windshield Washer Solvent Level SwItch Input, and Serial Data
Figure 4:

Brake Fluid Level Indicator Switch Input


Object Number: 593646  Size: FS
Instrument Cluster Components
Instrument Cluster Circuit Description
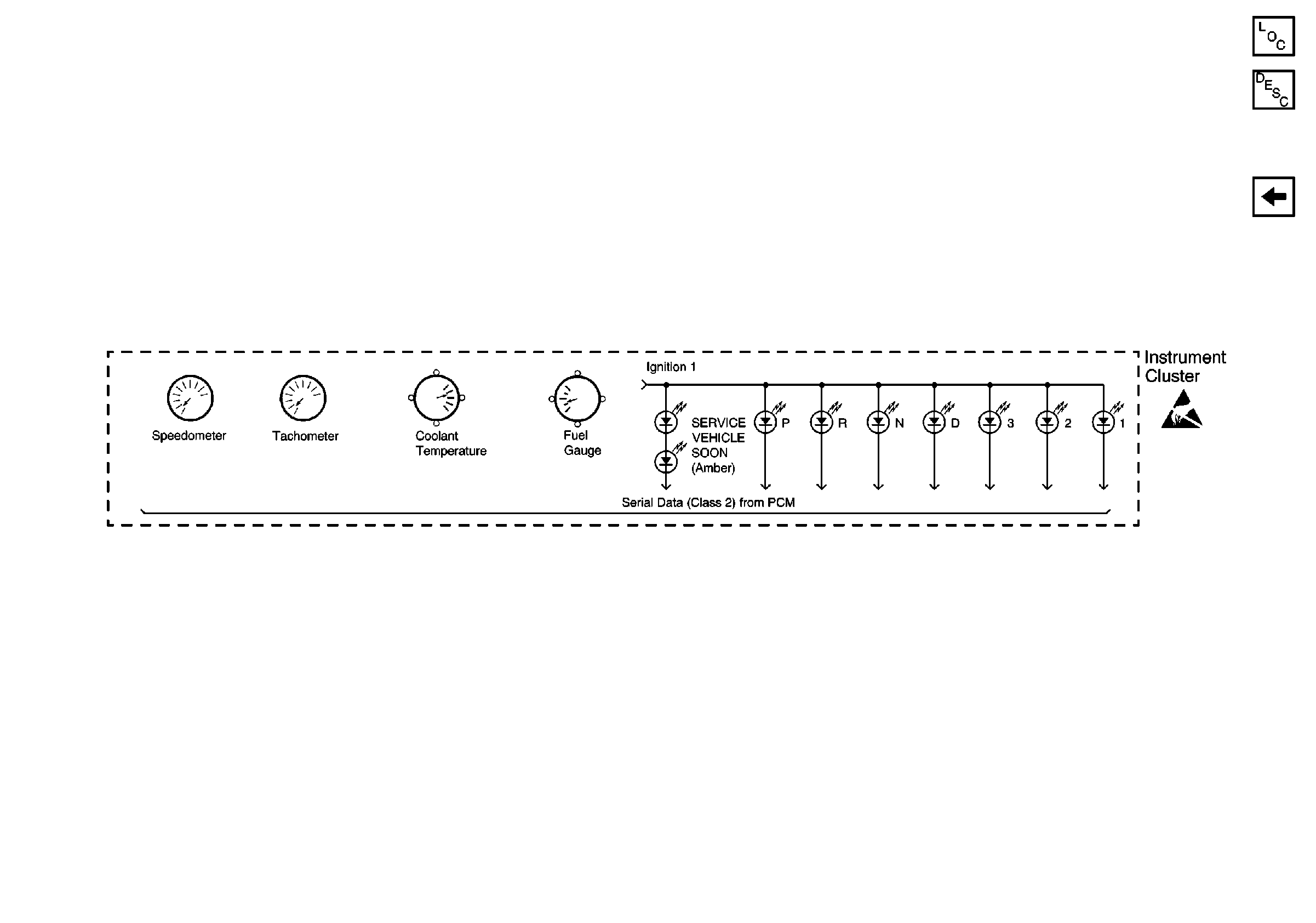
Gauges and Indicators (Serial Data)
Low Engine Coolant Level Switch Input and MIL Input
Figure 5:

Gauges and Indicators (Serial Data)


Object Number: 593647  Size: FS
Instrument Cluster Components
Instrument Cluster Circuit Description
Brake Fluid Level Indicator Switch Input