GM Service Manual Online
For 1990-2009 cars only
Makes
🢒
Oldsmobile
🢒
2000
🢒
Intrigue
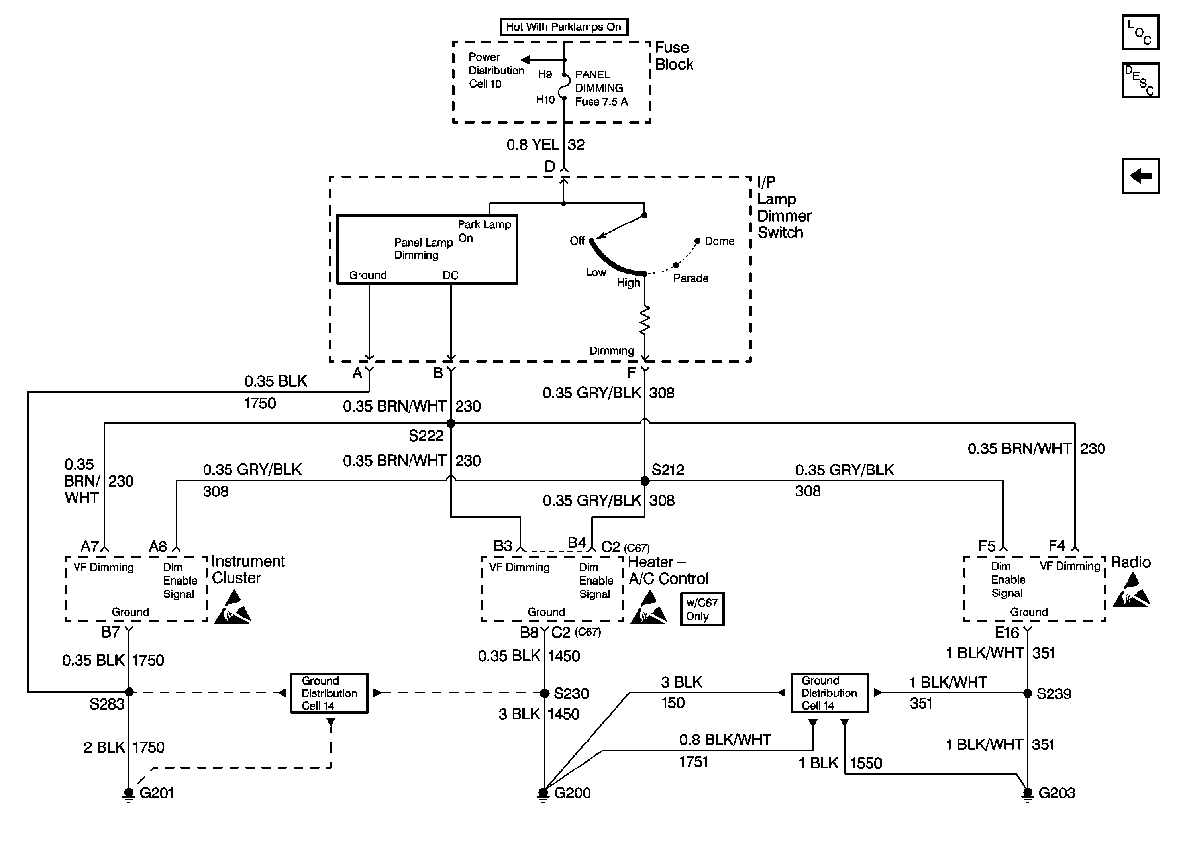
🢒 Cell 117: I/P Lamp Dimmer Switch, Instrument Cluster, Radio, Heater-A/C ControL
Cell 117: I/P Lamp Dimmer Switch, Instrument Cluster, Radio, Heater-A/C ControL
Cell 117: I/P Lamp Dimmer Switch, Instrument Cluster, Radio, Heater-A/C Control
Lighting Systems Components
Interior Lights Dimming Circuit Description
Cell 117: Door Lock Switches, Window Switches, Outside Remote Control Rearview Mirror Switch
Handling ESD Sensitive Parts Notice
Cell 14: RH IP Ground G200
Handling ESD Sensitive Parts Notice
Cell 14: LH IP Ground G201
Handling ESD Sensitive Parts Notice
Cell 10: FRT PARK LPS FOG LAMPS, PANEL DIMMING, and TAIL LAMPS LIC LAMPS Fuses