GM Service Manual Online
For 1990-2009 cars only

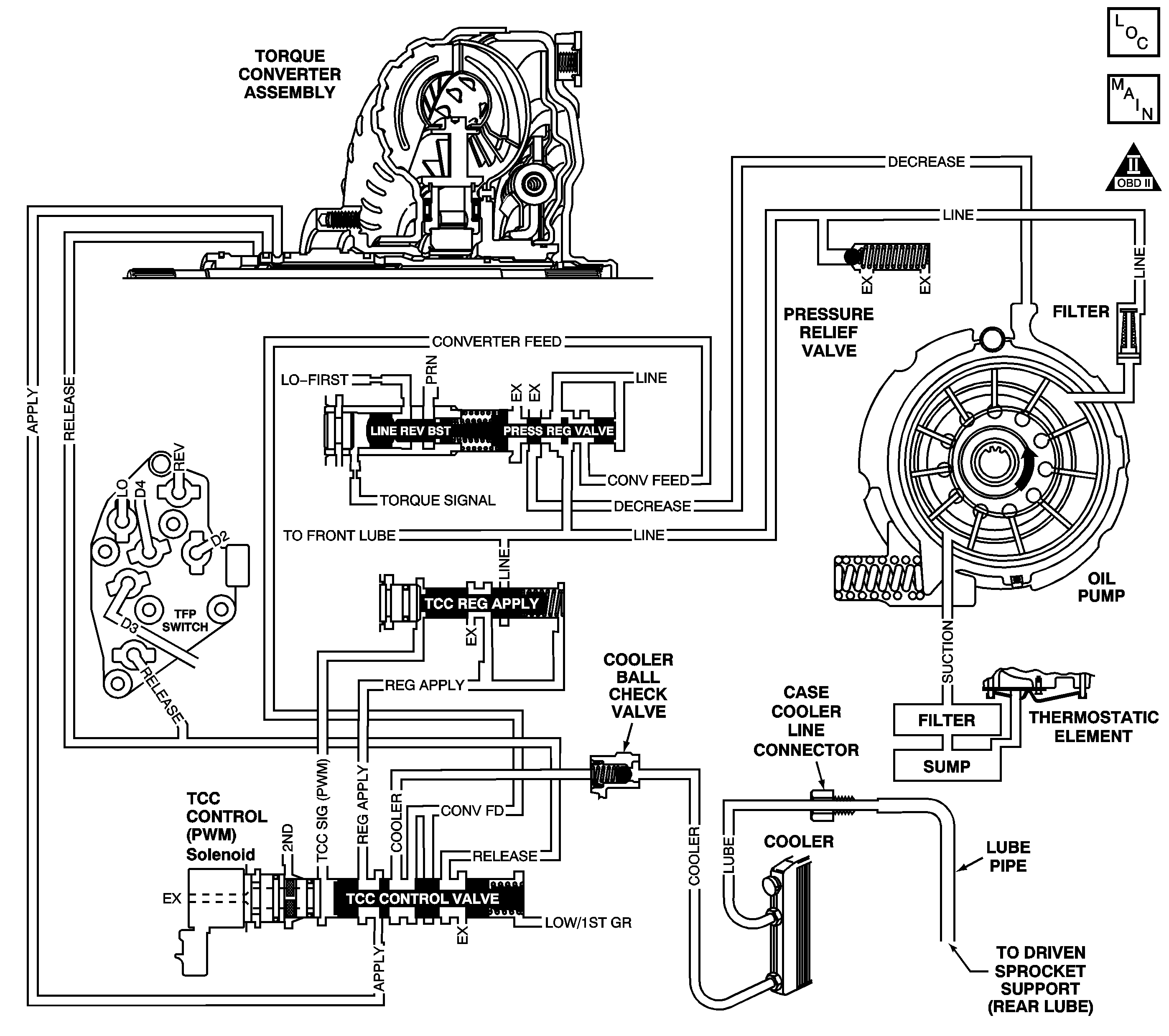
Object Number: 347020  Size: LF
Automatic Transmission Components
Automatic Transmission Controls Schematics
OBD II Symbol Description Notice

Circuit Description

Transmission fluid is drawn from the bottom pan through the filter, case assembly, case cover assembly, control valve body assembly and into the oil pump assembly. The pump is mounted on the control valve body assembly. Fluid pressure leaving the pump is controlled by the pressure regulator valve and becomes the main supply of line pressure to the various components and hydraulic circuits.

Hot fluid from the torque converter flows through the TCC control valve into the cooler lines to the oil cooler located in the vehicle radiator (and auxiliary cooler if equipped). Cool fluid then returns to lubricate the final drive assembly and other components along the output shaft.

When the powertrain control module (PCM) detects a high temperature on the transmission fluid temperature (TFT) sensor circuit for an extended period of time, then DTC P0218 sets. DTC P0218 is a type C DTC.

Conditions for Running the DTC

No TFT sensor DTC P0711, P0712 or P0713.

Conditions for Setting the DTC

The transmission fluid temperature is greater than 130°C (266°F) for 10 minutes.

Action Taken When the DTC Sets

    • The PCM does not illuminate the malfunction indicator lamp (MIL).
    • The PCM freezes shift adapts.
    • The PCM records the operating conditions when the Conditions for Setting the DTC are met. The PCM stores this information as Freeze Frame Records.
    • The PCM stores DTC P0218 in PCM history.

Conditions for Clearing the DTC

    • A scan tool can clear the DTC.
    • The PCM clears the DTC from PCM history if the vehicle completes 40 consecutive warm-up cycles without a non-emission-related diagnostic fault occurring.
    • The PCM cancels the DTC default actions when the fault no longer exists and the ignition switch is OFF long enough in order to power down the PCM.

Diagnostic Aids

    • Inspect the transmission cooling system for possible blockage and restrictions.
    • Ask the customer about possible overloading, exceeding the trailer towing limit, or towing in overdrive.

Test Description

The numbers below refer to the step numbers on the diagnostic table:

  1. A low fluid level may cause an overtemperature condition.

DTC P0218 Transmission Fluid Overtemperature

Step

Action

Value(s)

Yes

No

1

Did you perform the Powertrain Diagnostic System Check?

--

Go to Step 2

Go to Powertrain On Board Diagnostic (OBD) System Check in Engine Controls

2

Did you perform the transmission fluid checking procedure?

--

Go to Step 3

Go to Transmission Fluid Check

3

Inspect for the following conditions:

  1. Engine overheating due to:
  2. • Low coolant level. Check coolant temperature, coolant level and hoses
    • Restricted air flow
    • Restricted coolant flow
    • Refer to Engine Overheating in Engine Cooling.
  3. Transmission fluid flow through cooler and/or auxiliary cooler (if equipped) is restricted due to:
  4. • Transmission fluid level low
    • A clogged filter
    • A leaking filter or seal
    • Refer to AT Fluid/Filter Changing.
    • Plugged, kinked or damaged transmission cooler pipes. Inspect for damaged or plugged cooler pipes
  5. Air flow through transmission fluid cooler and/or auxiliary cooler (if equipped) is restricted due to:
  6. • Damaged fins
    • Debris
  7. Transmission line pressure low.
  8. Refer to Line Pressure Check . If line pressure is low, refer to Incorrect Line Pressure .

  9. Repair the necessary items.

Is the inspection and repair complete?

--

Go to Step 4

--

4

Perform the following procedure in order to verify the repair:

  1. Install a Scan Tool .
  2. Select DTC.
  3. Select Clear Info.
  4. Start and run the engine until it reaches normal operating temperature.
  5. Select Engine Run Time and Trans. Fluid Temp. on the Scan Tool .
  6. Drive the vehicle for 15 minutes.
  7. Ensure that the transmission fluid temperature has stabilized and is less than 129°C (264°F).
  8. Select Specific DTC.
  9. Enter DTC P0218.

Has the test run and passed?

--

System OK

Go to Step 1