GM Service Manual Online
For 1990-2009 cars only

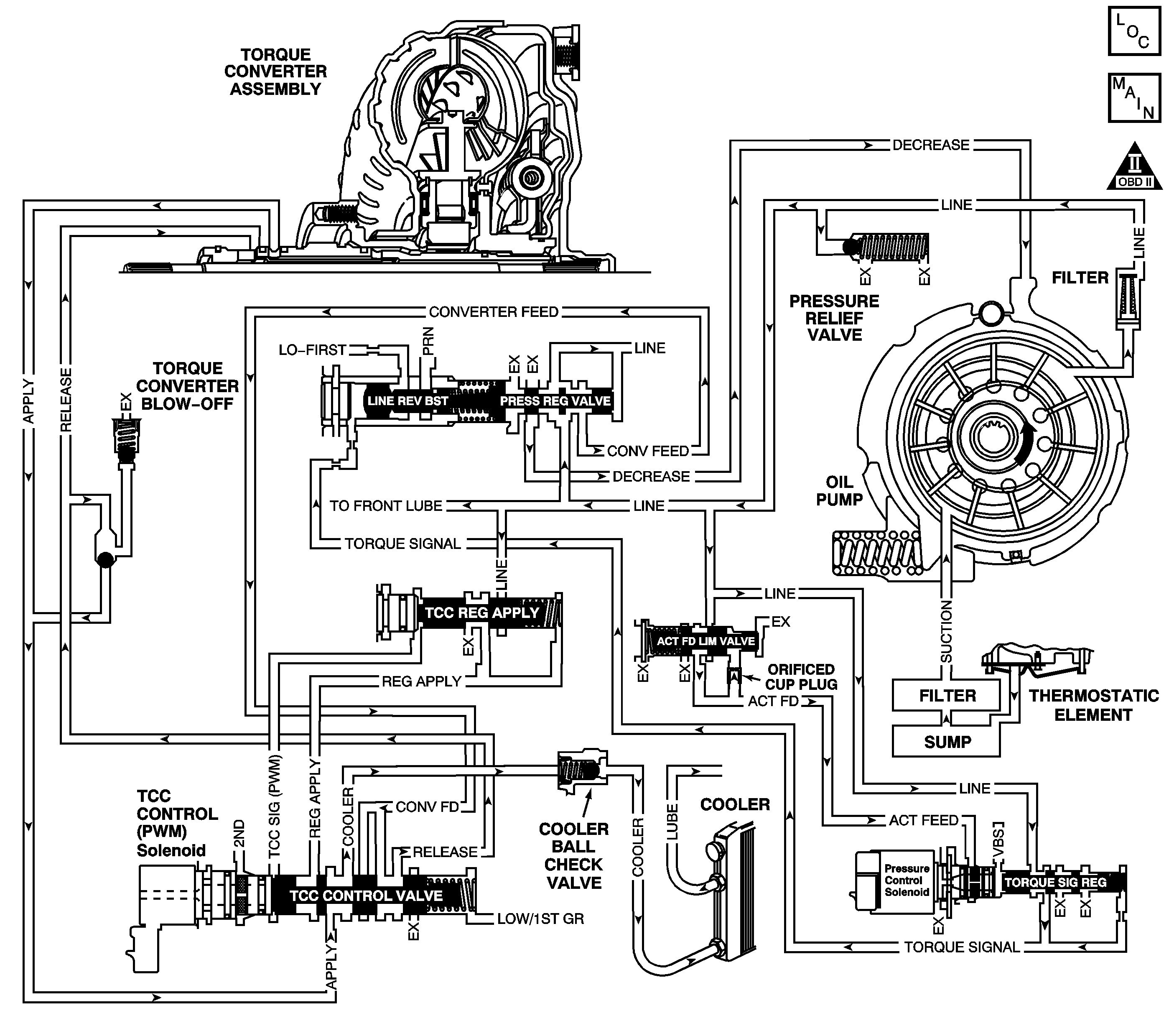
Object Number: 347263  Size: LF
Automatic Transmission Components
Automatic Transmission Controls Schematics
OBD II Symbol Description Notice

Circuit Description

This diagnostic test checks for unusually high throttle angle and low vehicle speed when the transmission is in DRIVE or REVERSE. The primary purpose of this DTC is to record the Failure Record data, because this condition could damage the powertrain or create an unsafe condition.

If the PCM detects an unusually high throttle angle and low vehicle speed when the transmission is in DRIVE or REVERSE, then DTC P1814 sets. DTC P1814 is a type C DTC.

Conditions for Running the DTC

    • No TP sensor DTC P0121, P0122, or P0123.
    • No VSS DTC P0502 or P0503.
    • No TFP manual valve position switch DTC P1810.
    • The vehicle speed is less than 11 km/h (7 mph).
    • The transmission is in a DRIVE range or REVERSE.
    • The TP angle is 70 percent or greater.

Conditions for Setting the DTC

The TCC slip speed is greater than 2100 RPM for 12 seconds.

Action Taken When the DTC Sets

    • The PCM does not illuminate the malfunction indicator lamp (MIL).
    • The PCM records the operating conditions when the Conditions for Setting the DTC are met. The PCM stores this information as Failure Records.
    • The PCM stores DTC P1814 in PCM history.

Conditions for Clearing the DTC

    • A scan tool can clear the DTC.
    • The PCM clears the DTC from PCM history if the vehicle completes 40 consecutive warm-up cycles without a non-emission-related diagnostic fault occurring.
    • The PCM cancels the DTC default actions when the fault no longer exists and the ignition switch is OFF long enough in order to power down the PCM.

Diagnostic Aids

Ask the customer about possible overloading, exceeding the trailer towing capacity or towing in overdrive.

Test Description

The numbers below refer to the step numbers on the diagnostic table.

  1. This step inspects the Failure Records for DTC P1814 occurrences.

  2. This step replaces the fluid and the filter. If DTC P1814 occurs more than once in the Failure Records, severe TCC damage may have occurred.

DTC P1814 Torque Converter Overstressed

Step

Action

Value(s)

Yes

No

1

Did you perform the Powertrain Diagnostic System Check?

--

Go to Step 2

Go to Powertrain On Board Diagnostic (OBD) System Check in Engine Controls

2

  1. Install a Scan Tool .
  2. Turn ON the ignition with the engine OFF.
  3. Important: Before clearing the DTCs, use the Scan Tool in order to record the Failure Records for reference. Using the Clear Info function will erase the stored Failure Records from the PCM.

  4. Record the Failure Records.
  5. Observe the Failure Counter in the Failure Records.
  6. Clear the DTCs.

Does DTC P1814 failure counter indicate more than 1?

--

Go to Step 4

Go to Step 3

3

Inspect the transmission fluid level and color.

Refer to Transmission Fluid Check .

Is the inspection complete?

--

Go to Step 5

--

4

Replace the transmission fluid.

Did you complete the repair?

--

Go to Step 5

--

5

Perform the following procedure in order to verify the repair:

  1. Select DTC.
  2. Select Clear Info.
  3. Drive the vehicle with the range selector in D4.
  4. • The TCC slip must be 1500 RPM or less.
    • The TP angle must be 50% or less.
    • The vehicle speed must be 11 km/h (7 mph) or less.
    • These conditions must persist for at least 5 seconds.
  5. Select Specific DTC.
  6. Enter DTC P1814.

Has the test run and passed?

--

System OK

Go to Step 1