GM Service Manual Online
For 1990-2009 cars only
Makes
🢒
Oldsmobile
🢒
2001
🢒
Intrigue
🢒 01 W-Car Olds: Engine Controls (Automatic Transaxle Inputs)
01 W-Car Olds: Engine Controls (Automatic Transaxle Inputs)
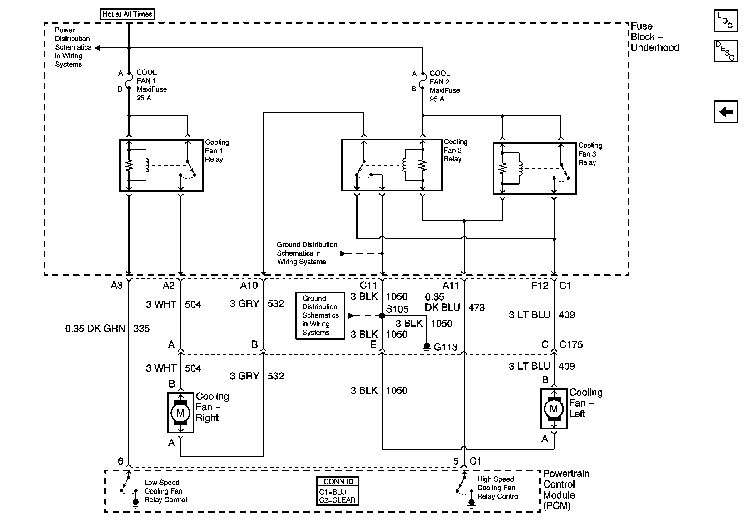
Engine Cooling Fans
Master Electrical Component List original
Powertrain Control Module Description
01 W-Car Olds: Engine Controls (Transaxle Range Switch Outputs)
Grounds G113, G117, G119
COOL Fan 1, COOL Fan 2, Cool Fan 3, A/C CLU, IGN Main, and AIR Pump Relays
Grounds G113, G117, G119