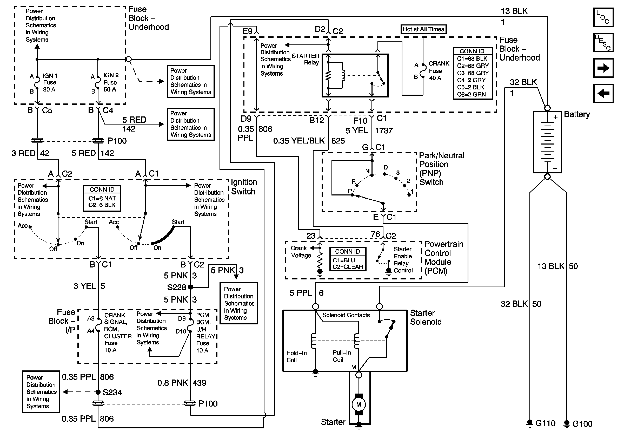
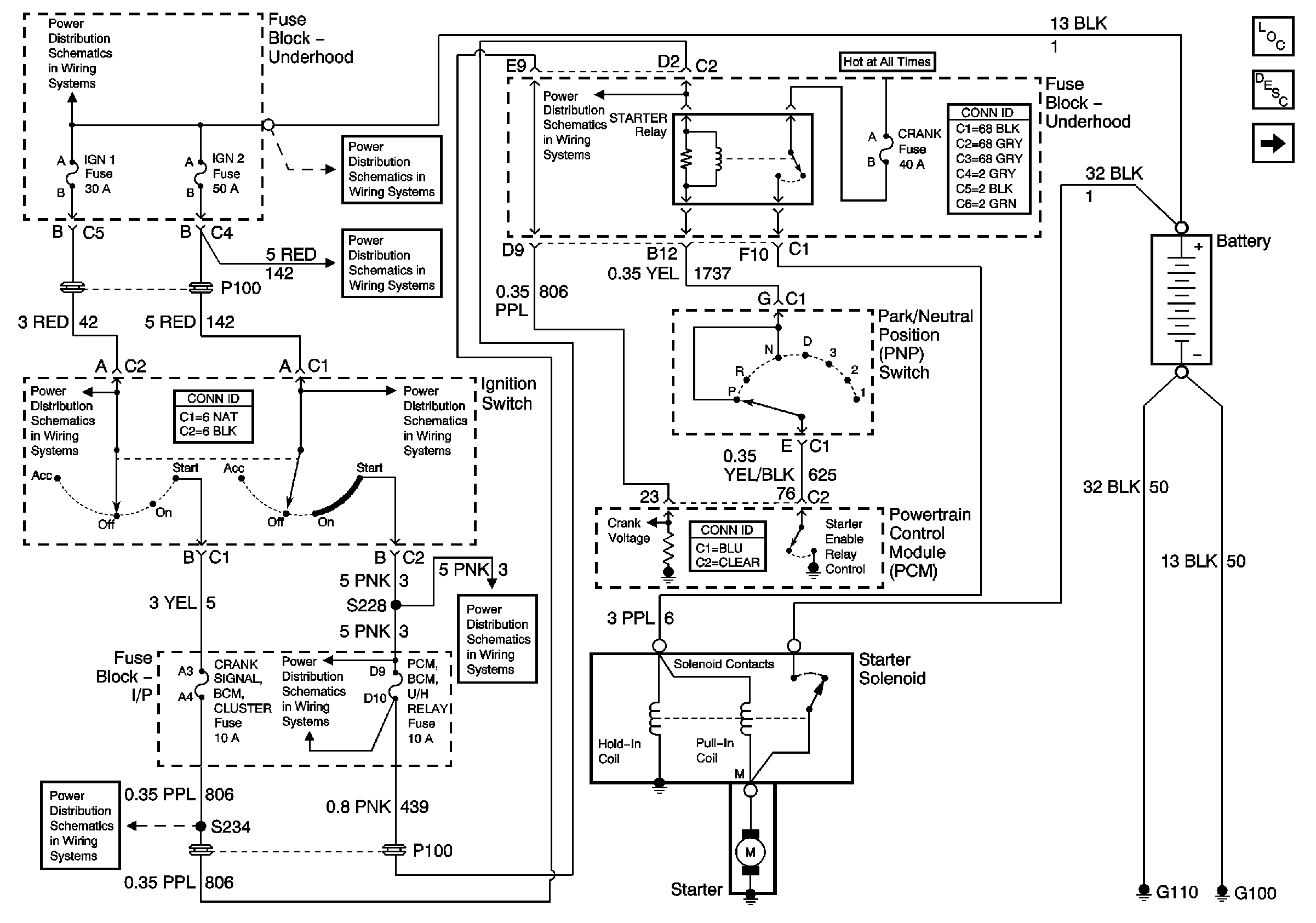
GM Service Manual Online
For 1990-2009 cars only
Figure 1:

Starting System-Early Production


Object Number: 675350  Size: FS
Master Electrical Component List
Starting System Description and Operation
Power, Ground, Starter Relay, Ignition Switch, Starter Solenoid
BTSI, TURN SIGNALS/CORN LPS, AIR BAG, CLUSTER, and PCM/BCM/U H RELAY Fuses
Fuse Block-Underhood Bussing (1 of 2)
BTSI, TURN SIGNALS/CORN LPS, AIR BAG, CLUSTER, and PCM/BCM/U H RELAY Fuses
IGN 0 CLUSTER/PCM/BCM, and CRANK SIGNAL/BCM/CLUSTER Fuses
Fuse Block-Underhood Bussing (1 of 2)
POWER DROP, and WIPER Fuses, PWR WINDOWS/PWR SUNROOF Circuit Breakers
Figure 2:

Starting System-Late Production


Object Number: 818877  Size: FS
Master Electrical Component List
Starting System Description and Operation
Generator, and Charging Indicator Circuits
Power, Grounds, Ignition Sw, and Starter Circuits
BTSI, TURN SIGNALS/CORN LPS, AIR BAG, CLUSTER, and PCM/BCM/U H RELAY Fuses
Fuse Block-Underhood Bussing (1 of 2)
BTSI, TURN SIGNALS/CORN LPS, AIR BAG, CLUSTER, and PCM/BCM/U H RELAY Fuses
IGN 0 CLUSTER/PCM/BCM, and CRANK SIGNAL/BCM/CLUSTER Fuses
Fuse Block-Underhood Bussing (1 of 2)
POWER DROP, and WIPER Fuses, PWR WINDOWS/PWR SUNROOF Circuit Breakers
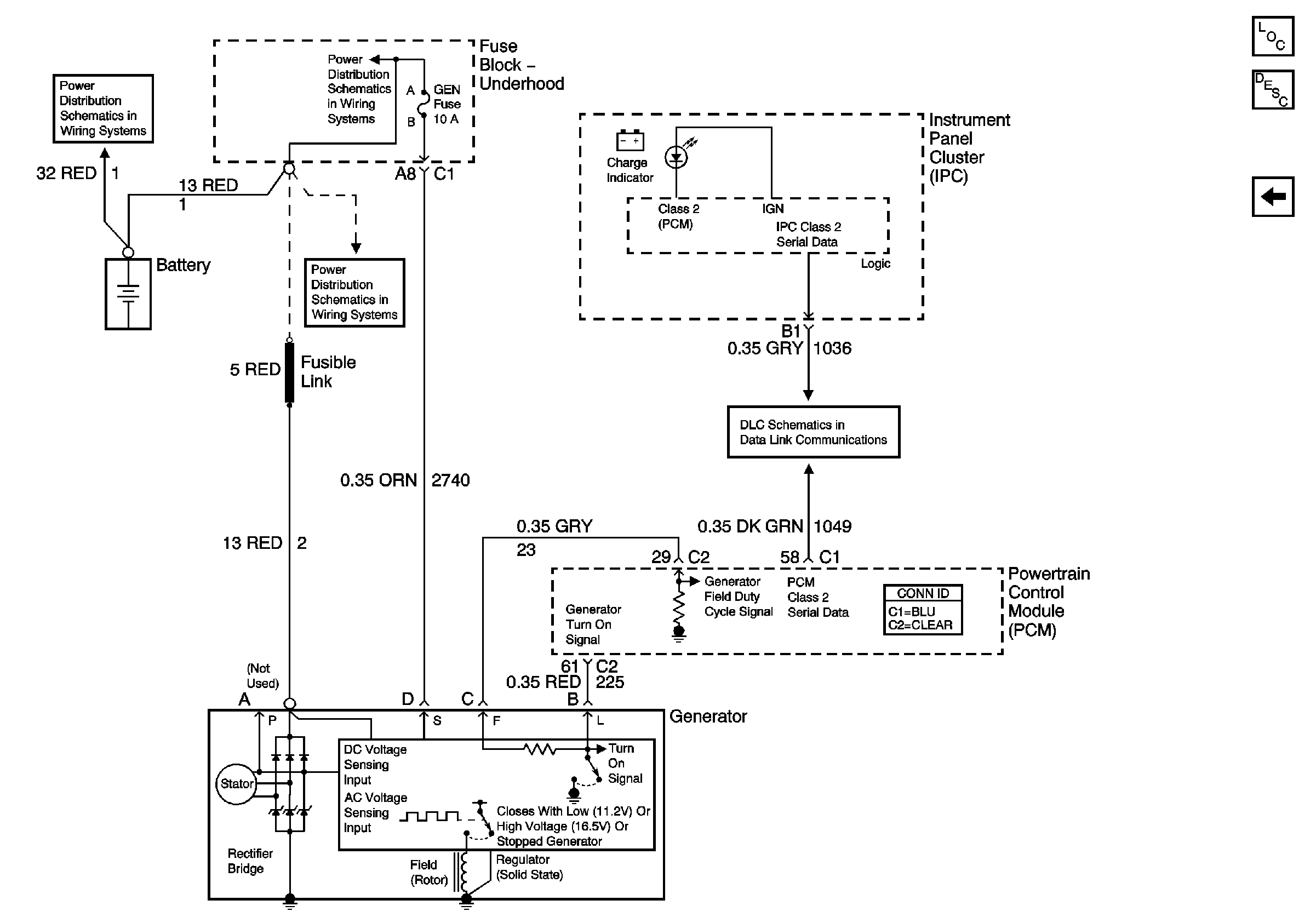
Figure 3:

Charging System


Object Number: 675352  Size: FS
Master Electrical Component List
Charging System Description and Operation
Power, Ground, Starter Relay, Ignition Switch, Starter Solenoid
DLC, and Splice Pack
Fuse Block-Underhood Bussing (1 of 2)
Fuse Block-Underhood Bussing (1 of 2)
Fuse Block-Underhood Bussing (1 of 2)