GM Service Manual Online
For 1990-2009 cars only
Figure 1:

Cell 133: PASS-Key II System (1 of 8)


Object Number: 498134  Size: FS
Theft Deterrent System Components
Cell 133: Ignition Switch (2 of 8)
Handling ESD Sensitive Parts Notice
Ground Distribution Schematics
Power Distribution Schematics
Power Distribution Schematics
Power Distribution Schematics
Content Theft Deterrent (CTD) Circuit Description
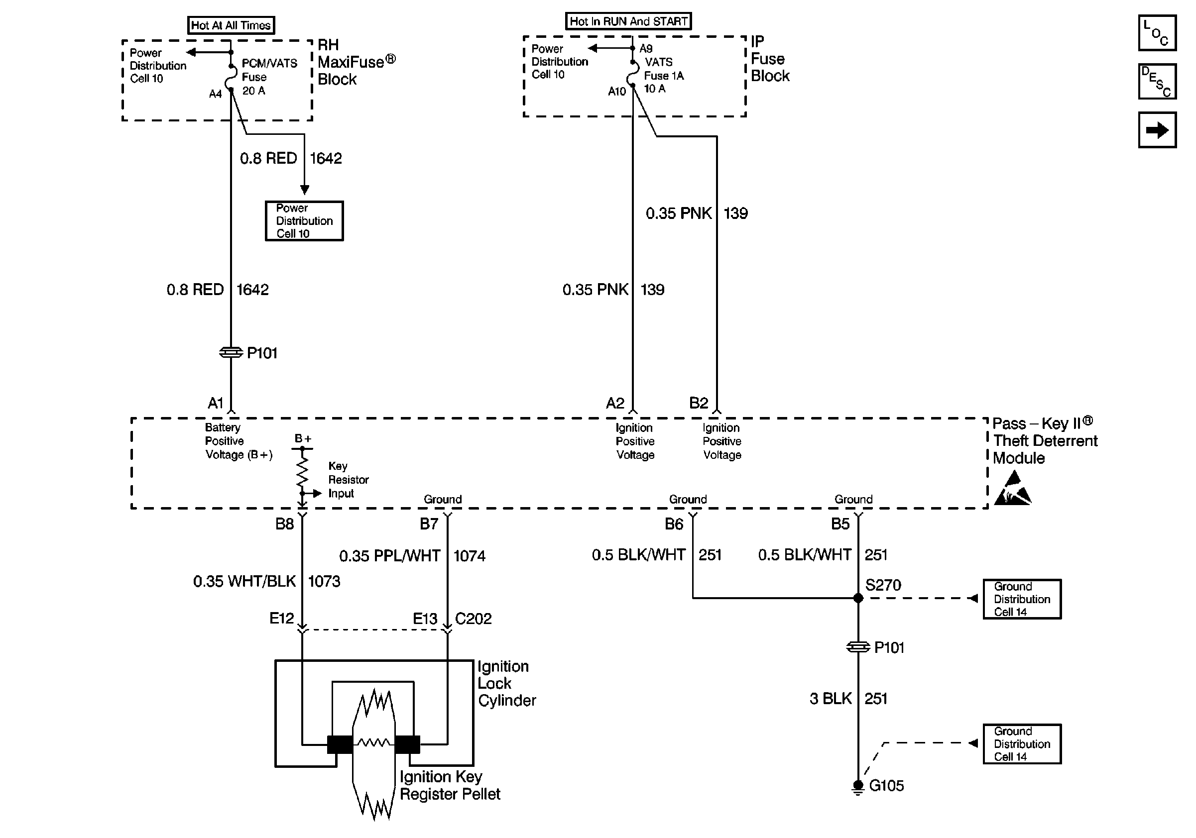
Figure 2:

Cell 133: Ignition Switch (2 of 8)


Object Number: 498138  Size: FS
Theft Deterrent System Components
Cell 133: Content Theft Deterrent System (CTD) UA6 (3 of8)
Cell 133: PASS-Key II System (1 of 8)
Handling ESD Sensitive Parts Notice
Handling ESD Sensitive Parts Notice
Power Distribution Schematics
Power Distribution Schematics
Power Distribution Schematics
Power Distribution Schematics
Content Theft Deterrent (CTD) Circuit Description
Theft Deterrent System Connector End Views
Theft Deterrent System Connector End Views
Figure 3:

Cell 133: Content Theft Deterrent System (CTD) UA6 (3 of 8)


Object Number: 498139  Size: FS
Theft Deterrent System Components
Cell 133: RH Front Door Tamper Switch (4 of 8)
Cell 133: Ignition Switch (2 of 8)
Handling ESD Sensitive Parts Notice
Handling ESD Sensitive Parts Notice
Power Distribution Schematics
Horn Schematics
Door Lock/Indicator Schematics
Content Theft Deterrent (CTD) Circuit Description
Theft Deterrent System Connector End Views
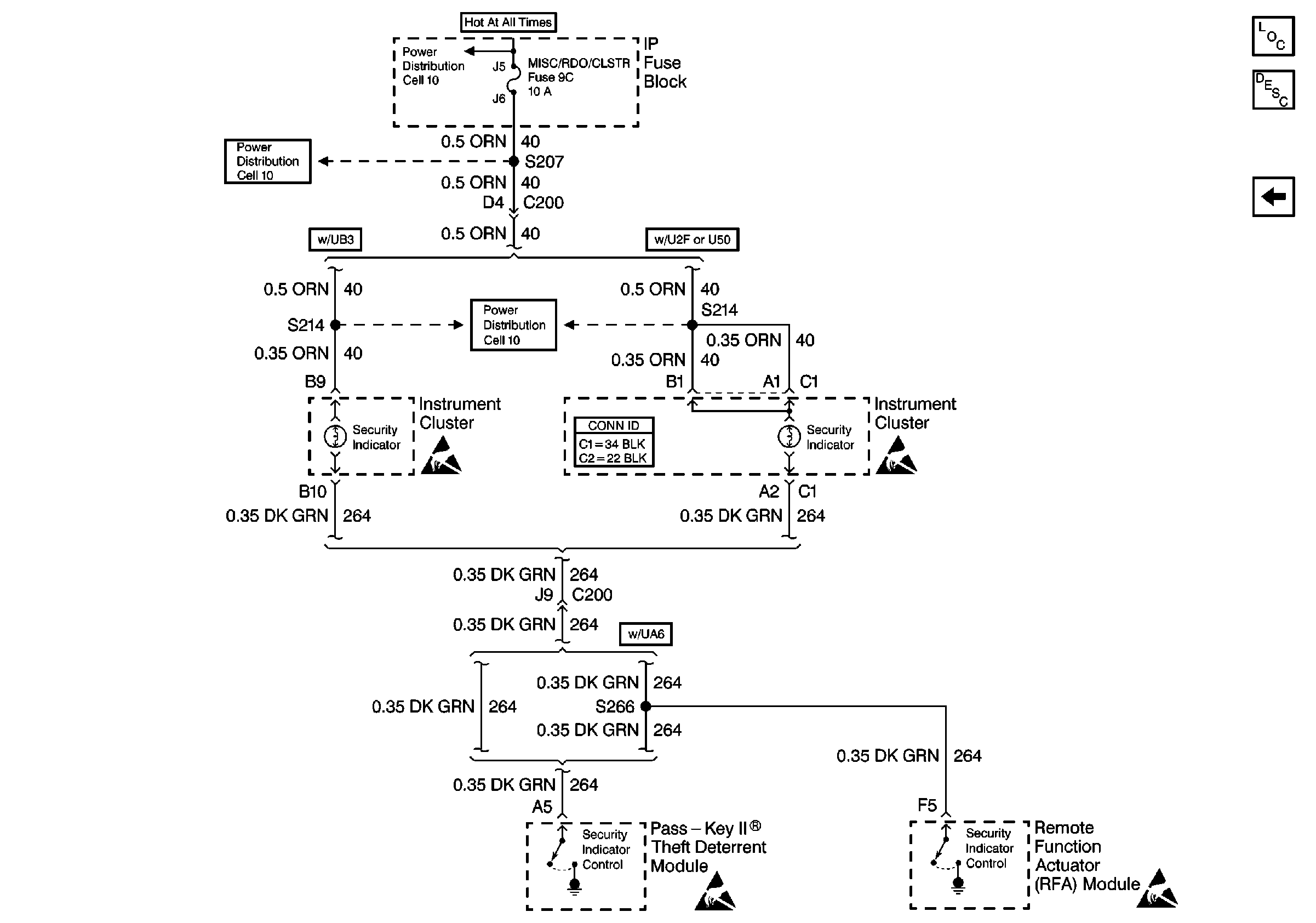
Figure 4:

Cell 133: RH Front Door Tamper Switch (4 of 8)


Object Number: 498140  Size: FS
Theft Deterrent System Components
Cell 133: Content Theft Deterrent System (CTD) UA6 (5 of8)
Cell 133: Content Theft Deterrent System (CTD) UA6 (3 of8)
Ground Distribution Schematics
Ground Distribution Schematics
Content Theft Deterrent (CTD) Circuit Description
Ground Distribution Schematics
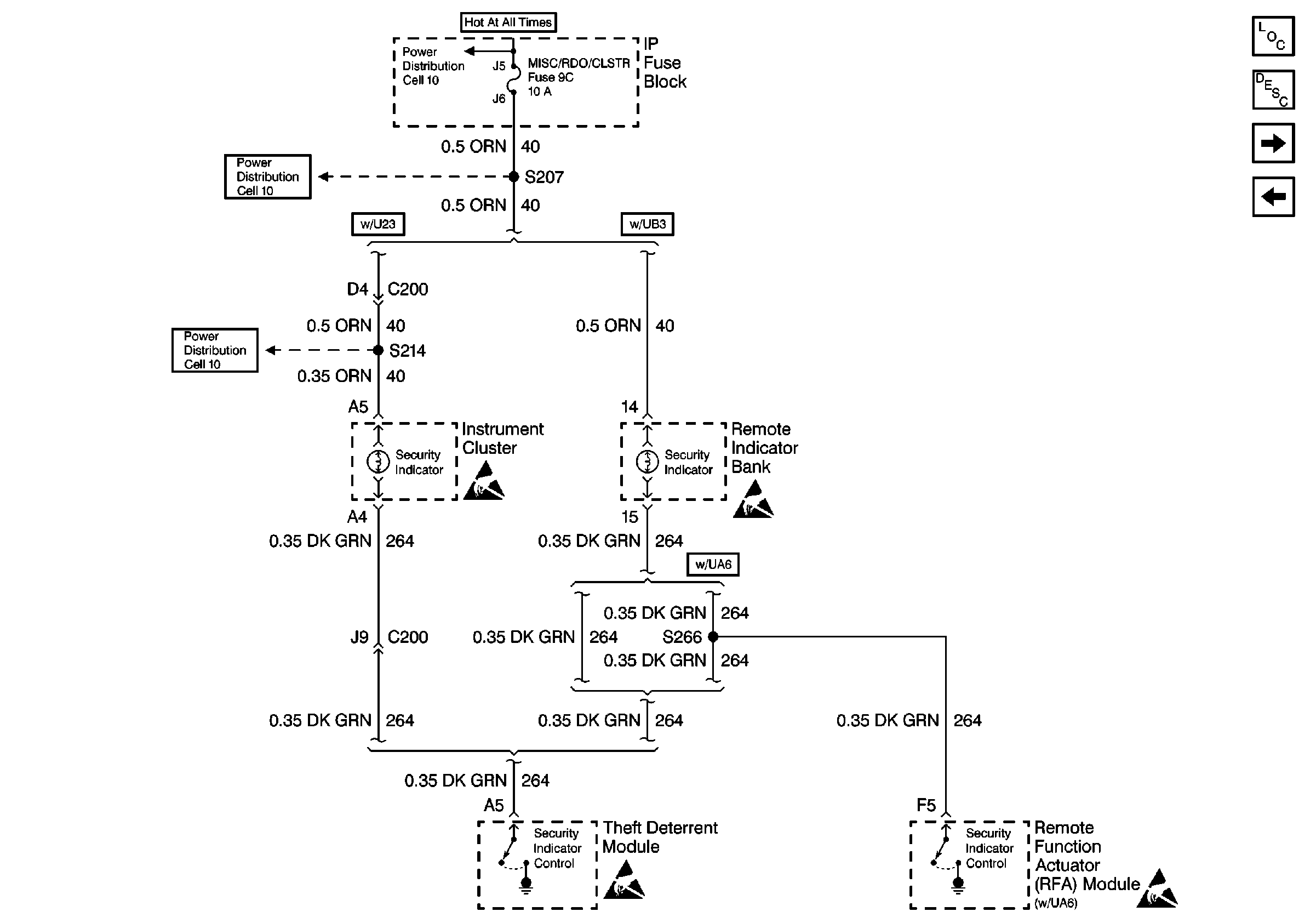
Figure 5:

Cell 133: Content Theft Deterrent System (CTD) UA6 (5 of 8)


Object Number: 498141  Size: FS
Theft Deterrent System Components
Cell 133: Buick (6 of 8)
Cell 133: RH Front Door Tamper Switch (4 of 8)
Body Control System Schematics
Handling ESD Sensitive Parts Notice
Ground Distribution Schematics
Ground Distribution Schematics
Content Theft Deterrent (CTD) Circuit Description
Figure 6:

Cell 133: Buick (6 of 8)


Object Number: 498142  Size: FS
Theft Deterrent System Components
Cell 133: Oldsmobile (7 of 8)
Cell 133: Content Theft Deterrent System (CTD) UA6 (5 of8)
Handling ESD Sensitive Parts Notice
Power Distribution Schematics
Power Distribution Schematics
Handling ESD Sensitive Parts Notice
Content Theft Deterrent (CTD) Circuit Description
Theft Deterrent System Connector End Views
Figure 7:

Cell 133: Oldsmobile (7 of 8)


Object Number: 498143  Size: FS
Theft Deterrent System Components
Cell 133: Pontiac (8 of 8)
Cell 133: Buick (6 of 8)
Power Distribution Schematics
Power Distribution Schematics
Power Distribution Schematics
Handling ESD Sensitive Parts Notice
Handling ESD Sensitive Parts Notice
Handling ESD Sensitive Parts Notice
Handling ESD Sensitive Parts Notice
Content Theft Deterrent (CTD) Circuit Description
Figure 8:

Cell 133: Pontiac (8 of 8)


Object Number: 498144  Size: FS
Theft Deterrent System Components
Cell 133: Oldsmobile (7 of 8)
Handling ESD Sensitive Parts Notice
Handling ESD Sensitive Parts Notice
Handling ESD Sensitive Parts Notice
Power Distribution Schematics
Power Distribution Schematics
Power Distribution Schematics
Handling ESD Sensitive Parts Notice
Content Theft Deterrent (CTD) Circuit Description
Theft Deterrent System Connector End Views