GM Service Manual Online
For 1990-2009 cars only
Makes
🢒
Oldsmobile
🢒
1998
🢒
LSS
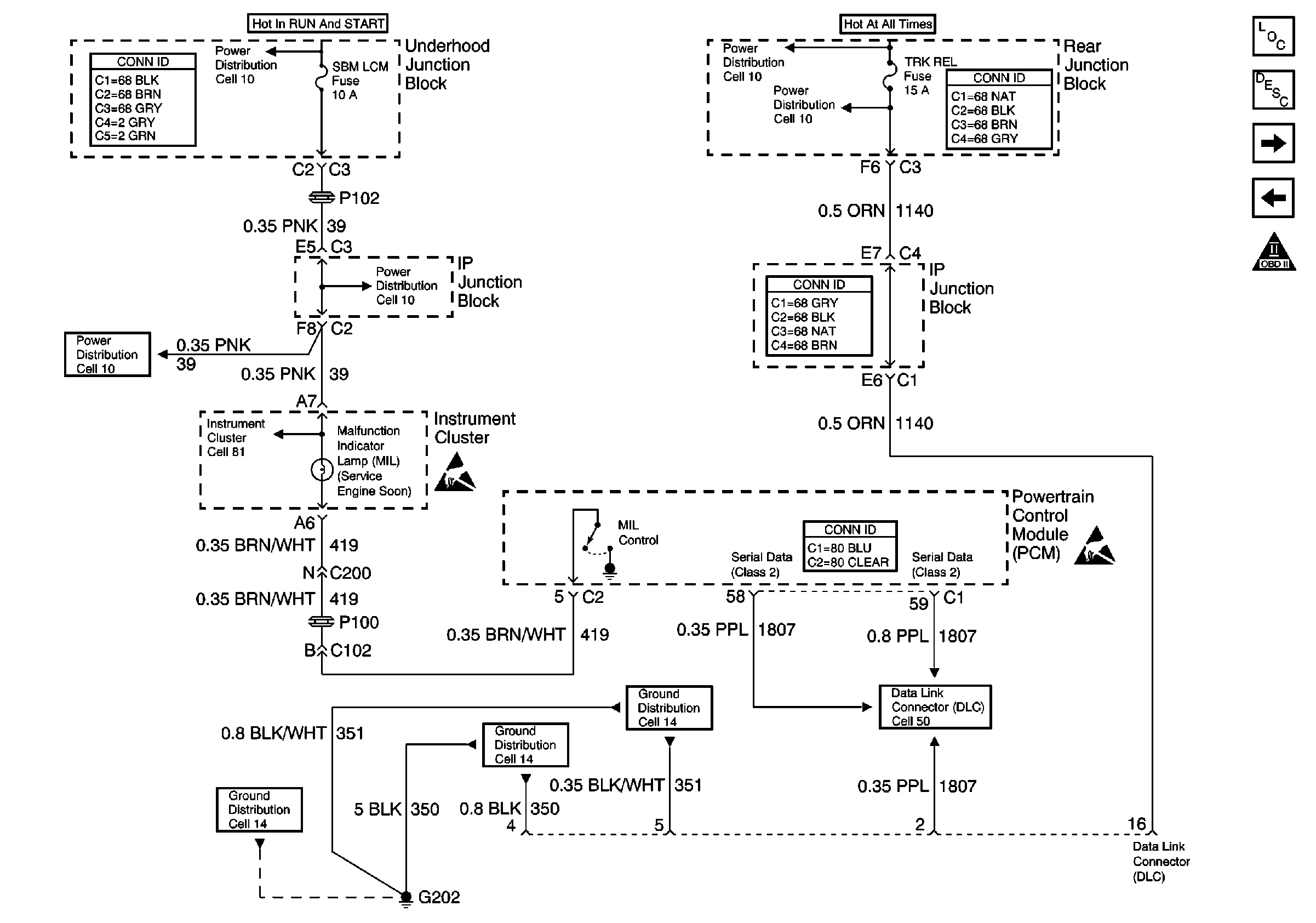
🢒 Cell 20: Engine Controls - PCM MIL and Data Link Connector (DLC)
Cell 20: Engine Controls - PCM MIL and Data Link Connector (DLC)
Cell 20: Engine Controls -- PCM MIL and Data Link Connector (DLC)
Handling ESD Sensitive Parts Notice
Handling ESD Sensitive Parts Notice
Engine Controls Components
Powertrain Control Module Description
Cell 20: Engine Controls - PCM Oil Level Switch, Generator, ABS/TSS Switch and EBTCM
Cell 20: Engine Controls - PCM Power and Ground
OBD II Symbol Description Notice
Power Distribution Schematics
Power Distribution Schematics
Power Distribution Schematics
Power Distribution Schematics
Power Distribution Schematics
Ground Distribution Schematics
Ground Distribution Schematics
Ground Distribution Schematics
Cell 50: Class 2 Serial Data Line
Power and Grounding Connector End Views
Power and Grounding Connector End Views
Power and Grounding Connector End Views
Powertrain Control Module Connector End Views
Cell 81: Power Distribution