GM Service Manual Online
For 1990-2009 cars only
Makes
🢒
Oldsmobile
🢒
1998
🢒
LSS
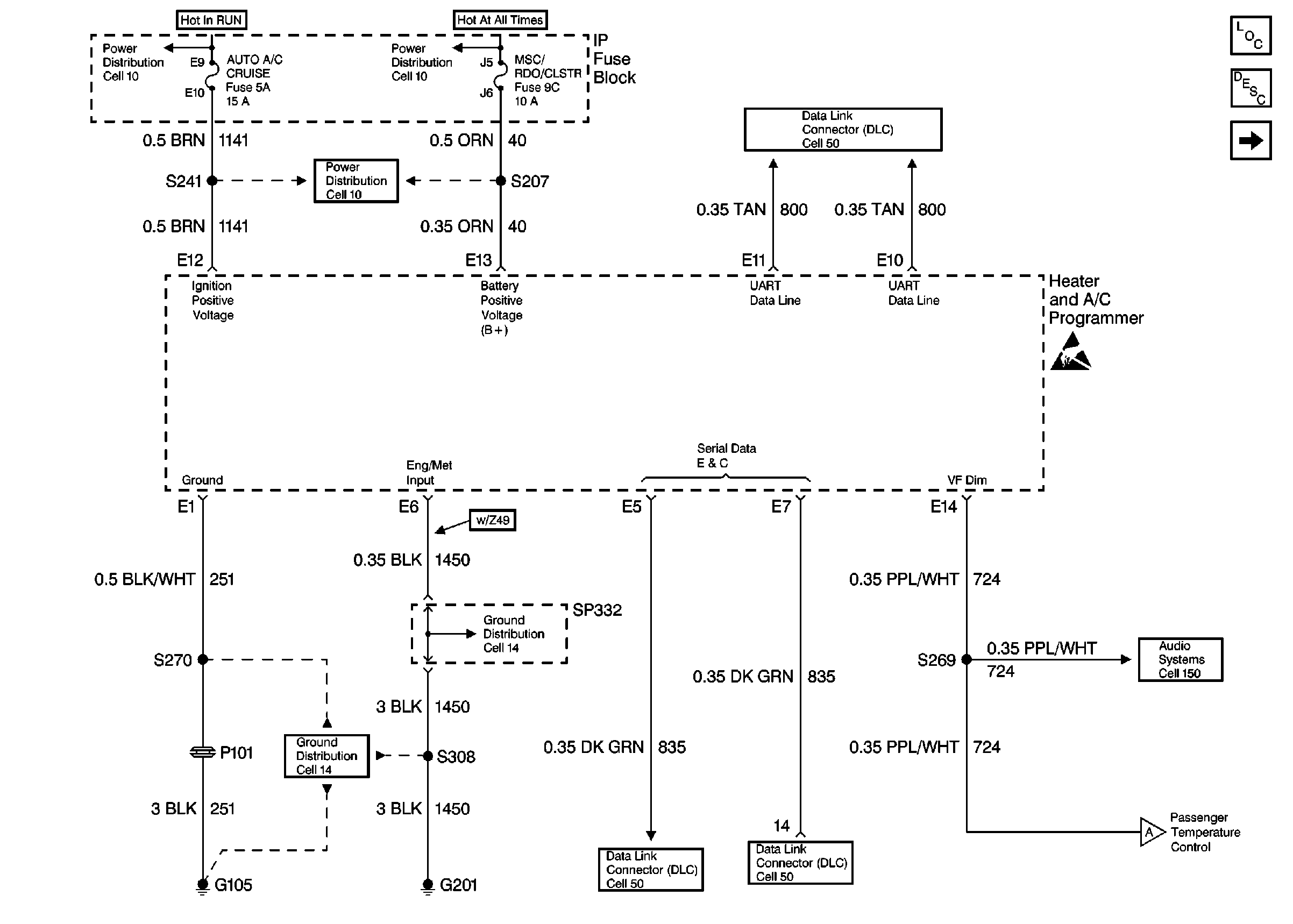
🢒 HVAC Air Delivery Schematics (Cell 68: IP Fuse Block, DLC - Buick)
HVAC Air Delivery Schematics (Cell 68: IP Fuse Block, DLC - Buick)
HVAC Air Delivery Schematics (Cell 68: IP Fuse Block, DLC -- Buick)
HVAC Components
HVAC Temperature Controls Circuit Description C68
Cell 68: Heater and A/C Programmer - Buick
Data Link Connector Schematics
Power Distribution Schematics
Power Distribution Schematics
Power Distribution Schematics
Ground Distribution Schematics
Ground Distribution Schematics
Data Link Connector Schematics
Data Link Connector Schematics
Radio/Audio System Schematics
Handling ESD Sensitive Parts Notice