GM Service Manual Online
For 1990-2009 cars only
Makes
🢒
Oldsmobile
🢒
1998
🢒
LSS
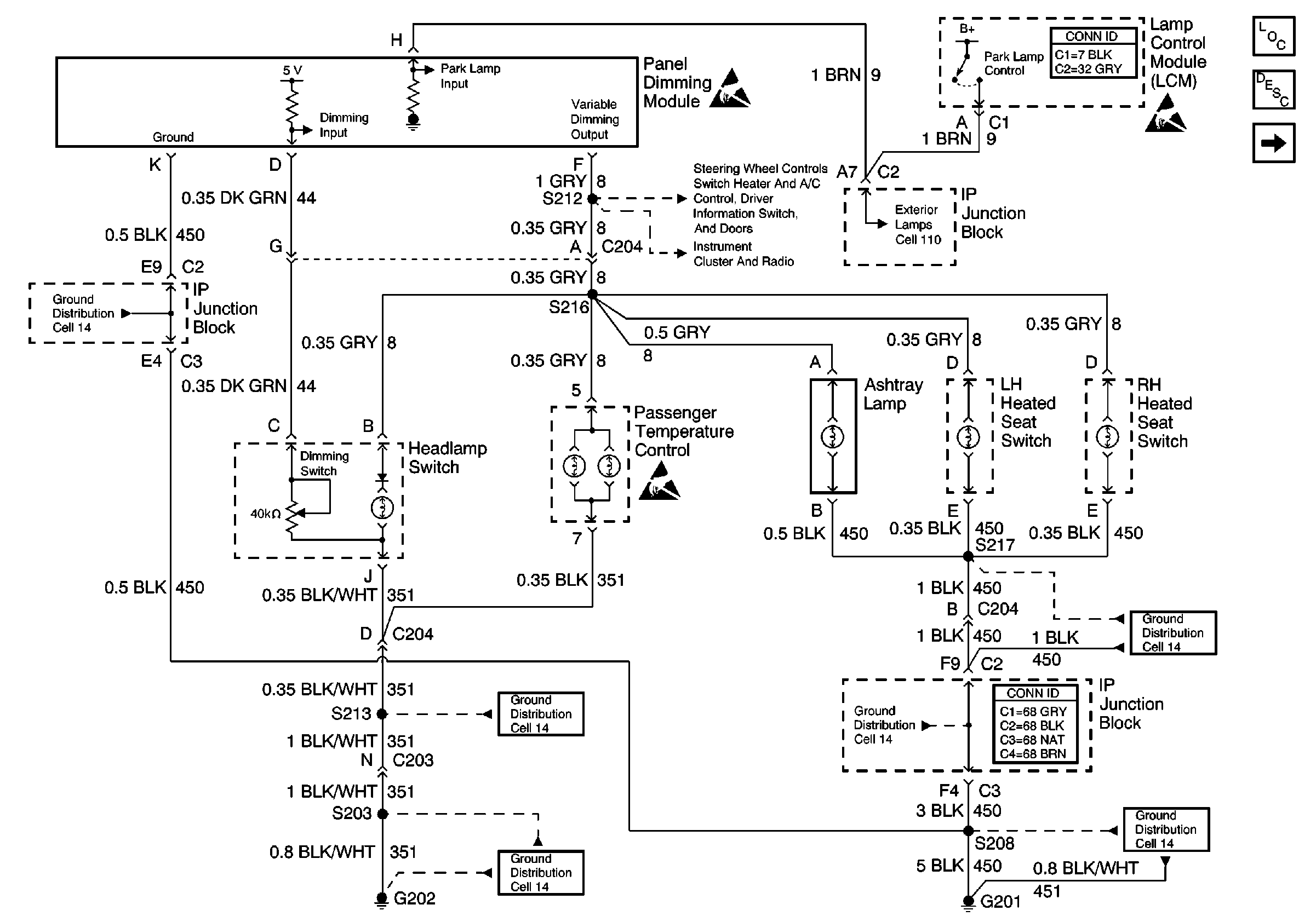
🢒 Cell 117: Dimming Control, Passenger Temperature Control, Ashtray, and Heated Seat Switches Backlighting
Cell 117: Dimming Control, Passenger Temperature Control, Ashtray, and Heated Seat Switches Backlighting
Cell 117: Dimming Control, Passenger Temperature Control, Ashtray, and Heated Seat Switches Backlighting
Ground Distribution Schematics
Ground Distribution Schematics
Ground Distribution Schematics
Ground Distribution Schematics
Ground Distribution Schematics
Cell 117: Steering Wheel Control Switch, Heater and A/C Control, Driver Information Switch, Front Door Switch Backlighting
Cell 117: Instrument Cluster and Radio Backlighting; VF Dimming Control
Handling ESD Sensitive Parts Notice
Handling ESD Sensitive Parts Notice
Cell 117: Steering Wheel Control Switch, Heater and A/C Control, Driver Information Switch, Front Door Switch Backlighting
Lighting Systems Components
Interior Lights Dimming Circuit Description
Lighting Systems Connector End Views
Ground Distribution Schematics
Power and Grounding Connector End Views
Cell 110: Headlamp Switch, Park Lamp Control
Handling ESD Sensitive Parts Notice