GM Service Manual Online
For 1990-2009 cars only
Makes
🢒
Oldsmobile
🢒
1998
🢒
LSS
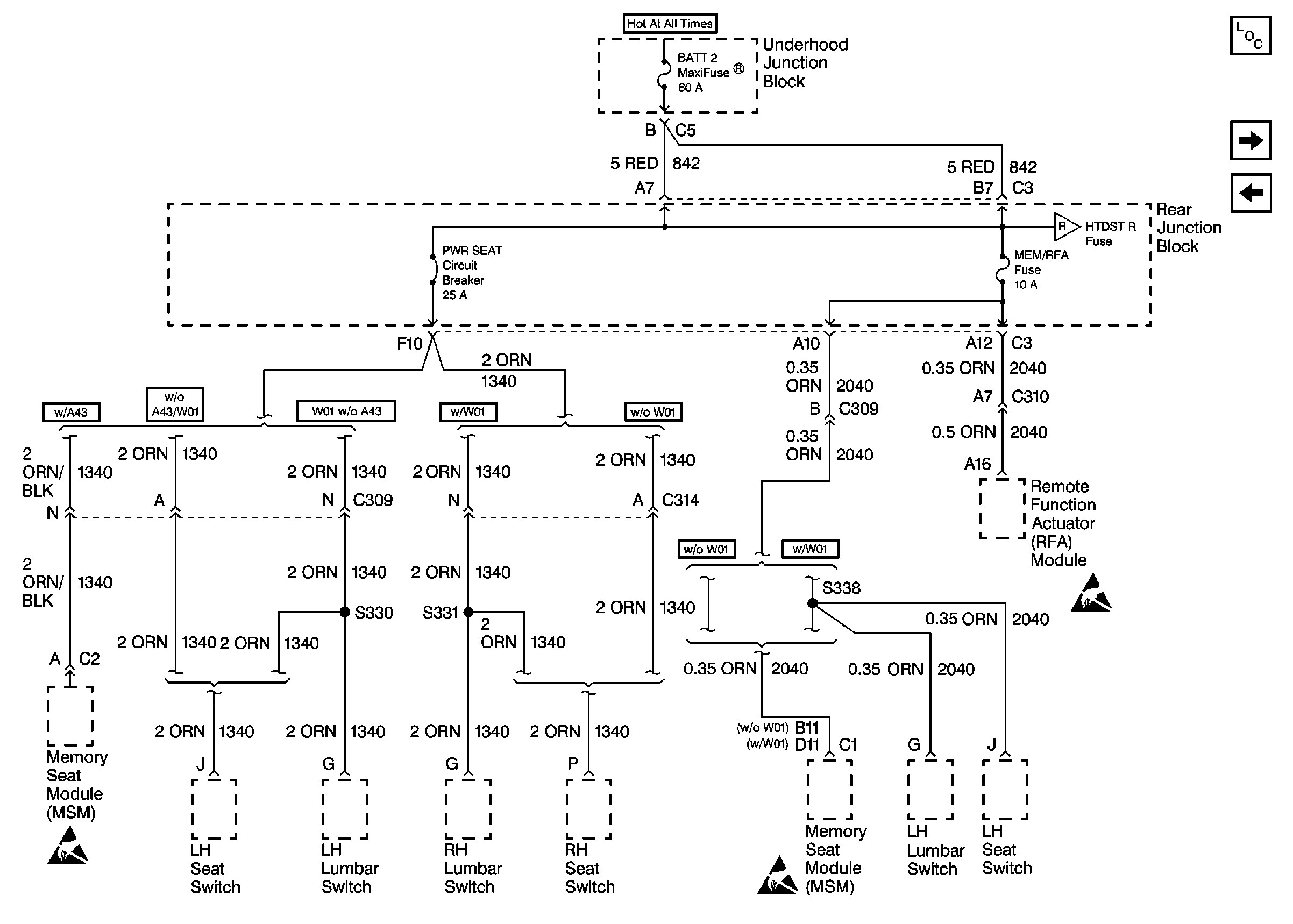
🢒 Cell 10: BATT 2, MEM/RFA Fuses and PWR SEAT Circuit Breaker
Cell 10: BATT 2, MEM/RFA Fuses and PWR SEAT Circuit Breaker
Cell 10: BATT 2, MEM/RFA Fuses and PWR SEAT Circuit Breaker
Power and Grounding Components
Cell 105
Cell 10: RDO, RDO/PH, CD/PH and SWITCH Fuses
Cell 105
Handling ESD Sensitive Parts Notice
Handling ESD Sensitive Parts Notice
Handling ESD Sensitive Parts Notice