GM Service Manual Online
For 1990-2009 cars only

SERVICE MANUAL UPDATE SEC. 8A ELECTRICAL REVISION

SUBJECT: ELECTRICAL SYSTEMS/SERVICE MANUAL UPDATE - SECTION 8A-ELECTRICAL REVISIONS

VEHICLES AFFECTED: 1992 "C/H' MODELS

This bulletin provides LATE PRODUCTION AND DESIGN CHANGE INFORMATION ranging from wire gauge and color changes to changing connector pinout identification and wiring routing changes.

The following information reflects current changes and revisions to the Electrical Systems/Service Manual Diagnostic Procedure:

Please update your Service Manual accordingly.

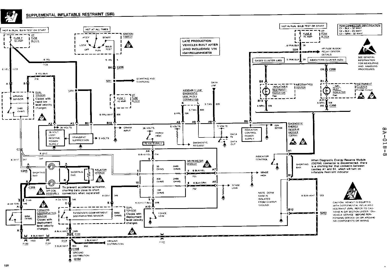
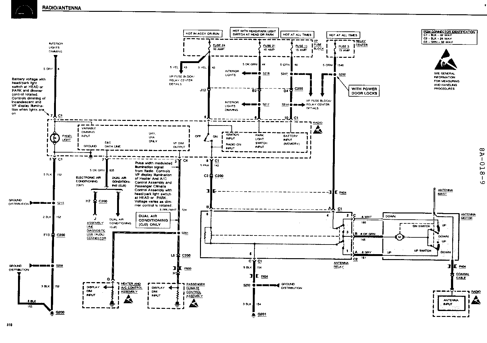
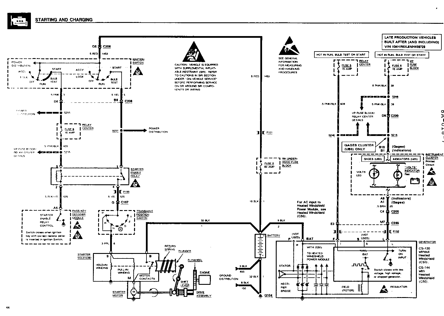
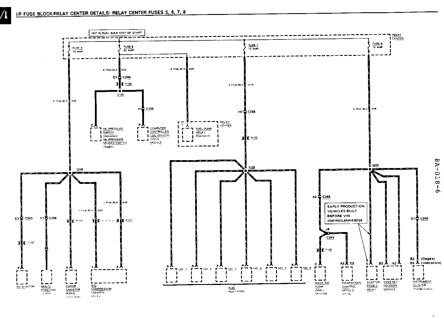
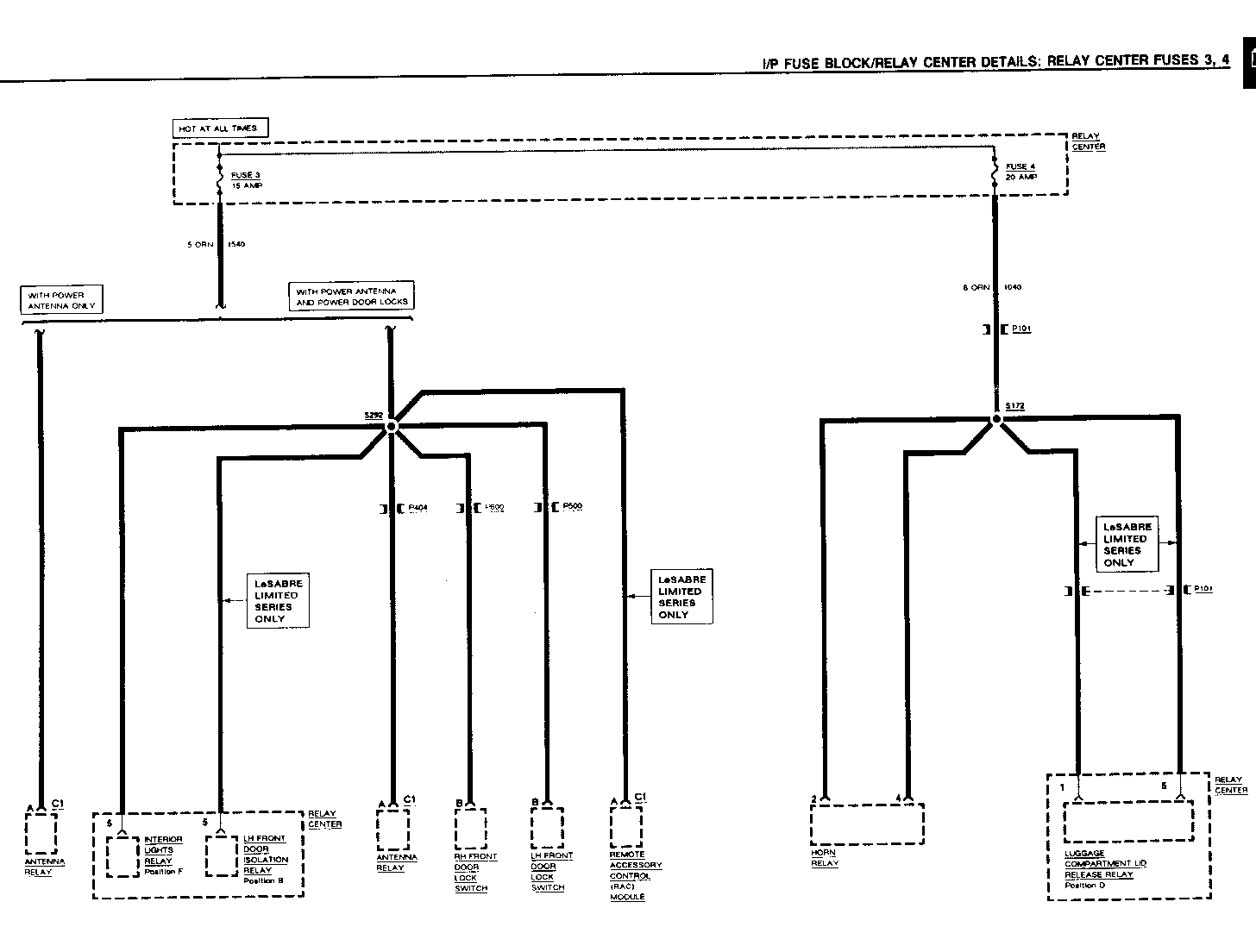
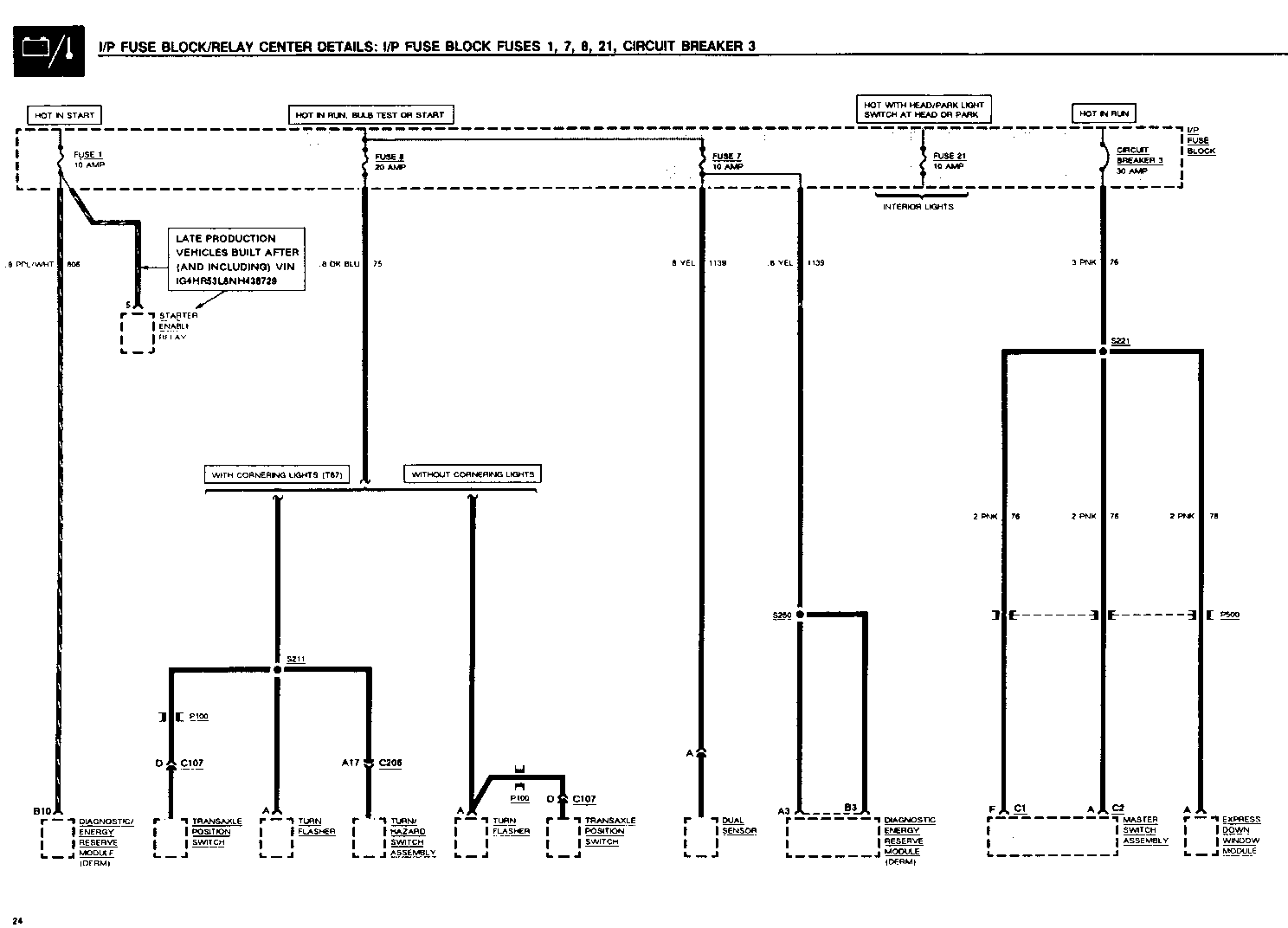
1992 Buick LeSabre (8 pages of art) 1992 Buick Park Avenue/Part Avenue/Ultra (8 pages of art) 1992 Pontiac Bonneville SE (7 pages of art) 1992 Pontiac Bonneville SSE/SSEi (8 pages of art) 1992 Oldsmobile Eighty-Eight (7 pages of art) 1992 Oldsmobile Ninety-Eight (8 pages of art)


Object Number: 74615  Size: FS


Object Number: 74440  Size: FS


Object Number: 75032  Size: FS


Object Number: 75278  Size: FS


Object Number: 74731  Size: FS


Object Number: 74528  Size: FS


Object Number: 74439  Size: FS


Object Number: 74438  Size: FS

General Motors bulletins are intended for use by professional technicians, not a "do-it-yourselfer". They are written to inform those technicians of conditions that may occur on some vehicles, or to provide information that could assist in the proper service of a vehicle. Properly trained technicians have the equipment, tools, safety instructions and know-how to do a job properly and safely. If a condition is described, do not assume that the bulletin applies to your vehicle, or that your vehicle will have that condition. See a General Motors dealer servicing your brand of General Motors vehicle for information on whether your vehicle may benefit from the information.