GM Service Manual Online
For 1990-2009 cars only

SMU - SECTION 8A - REVISED SCHEMATICS & DIAGNOSIS

SUBJECT: SERVICE MANUAL UPDATE - SECTION 8A - REVISED SCHEMATICS AND DIAGNOSIS FOR WARNINGS AND ALARMS: CHIME

MODELS: 1994 OLDSMOBILE EIGHTY EIGHT, NINETY EIGHT 1994 PONTIAC BONNEVILLE

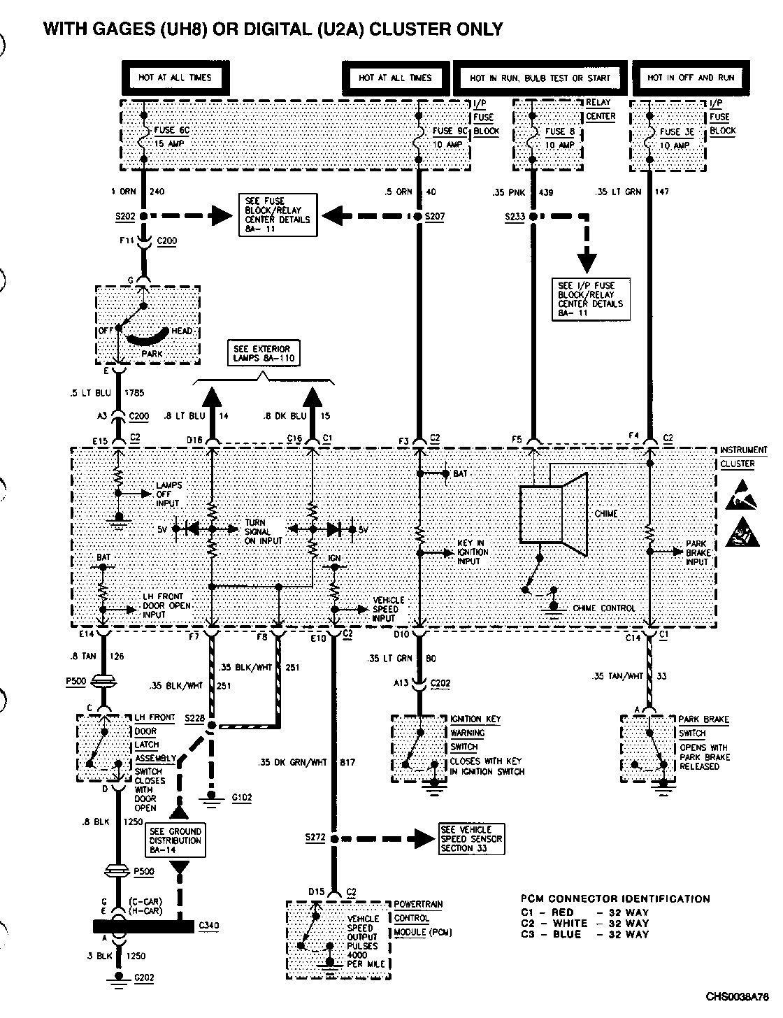
THIS BULLETIN CONTAINS REVISIONS AND ADDITIONS TO SECTION 8A-76 TO COVER ELECTRICAL SCHEMATIC CHANGES AND DIAGNOSIS FOR OLDSMOBILE EIGHTY EIGHT AND NINETY EIGHT VEHICLES WITH GAGES (UH8) OR DIGITAL (U2A) CLUSTER AND THE PONTIAC BONNEVILLE. UH8 AND U2A CLUSTERS HAVE THE CHIME FUNCTIONS INTEGRATED INTO THE CLUSTER. THERE IS NOT A SEPARATE CHIME MODULE ON 1994 OLDSMOBILE EIGHTY EIGHT AND NINETY EIGHT VEHICLES WITH A UH8 OR U2A CLUSTER.

THE SCHEMATIC ON PAGE 8A-76-0 FOR BOTH THE OLDSMOBILE AND PONTIAC SERVICE MANUALS HAS BEEN MODIFIED. THE HEAD/PARK LAMP SWITCH HAS BEEN CORRECTED TO SHOW BATTERY VOLTAGE AT PIN A5 WITH THE HEAD/PARK LAMP SWITCH IN THE "OFF" POSITION.

THE FOLLOWING PAGES ARE REVISIONS AND ADDITIONS TO THE OLDSMOBILE SERVICE MANUALS: (SEE ATTACHMENTS)

8A-76-0 REVISION 8A-76-1A ADDITION 8A-76-2 REVISION 8A-76-2A ADDITION 8A-76-3A ADDITION 8A-76-3B ADDITION

THE FOLLOWING PAGE IS A REVISION TO THE PONTIAC SERVICE MANUAL: (SEE ATTACHMENT)

8A-76-0 REVISION

FIGURES: 0 ATTACHMENTS: 7


Object Number: 78751  Size: FS


Object Number: 79866  Size: FS


Object Number: 82851  Size: FS


Object Number: 78750  Size: FS


Object Number: 78749  Size: FS


Object Number: 169701  Size: FS


Object Number: 169702  Size: FS

GENERAL MOTORS BULLETINS ARE INTENDED FOR USE BY PROFESSIONAL TECHNICIANS, NOT A "DO-IT-YOURSELFER". THEY ARE WRITTEN TO INFORM THOSE TECHNICIANS OF CONDITIONS THAT MAY OCCUR ON SOME VEHICLES, OR TO PROVIDE INFORMATION THAT COULD ASSIST IN THE PROPER SERVICE OF A VEHICLE. PROPERLY TRAINED TECHNICIANS HAVE THE EQUIPMENT, TOOLS, SAFETY INSTRUCTIONS AND KNOW-HOW TO DO A JOB PROPERLY AND SAFELY. IF A CONDITION IS DESCRIBED, DO NOT ASSUME THAT THE BULLETIN APPLIES TO YOUR VEHICLE, OR THAT YOUR VEHICLE WILL HAVE THAT CONDITION. SEE A GENERAL MOTORS DEALER SERVICING YOUR BRAND OF GENERAL MOTORS VEHICLE FOR INFORMATION ON WHETHER YOUR VEHICLE MAY BENEFIT FROM THE INFORMATION.

COPYRIGHT 1994 GENERAL MOTORS CORPORATION. ALL RIGHTS RESERVED.