GM Service Manual Online
For 1990-2009 cars only

SERVICE MANUAL UPDATE-SEC. 8A ELECTRICAL DIAGNOSIS SCHEMATIC

MODELS/YEARS 1990 SILHOUTTE

The following pages update Section 8A "Electrical Diagnosis" of the 1990 Oldsmobile Silhoutte Service Manual: 8A-11-2, 8A-11-4, 8A-40-0, 8A-63-0, 8A-63-1, 8A-76-0, 8A-114-1, 8A-114-2, 8A-114-4 and 8A-114-5.

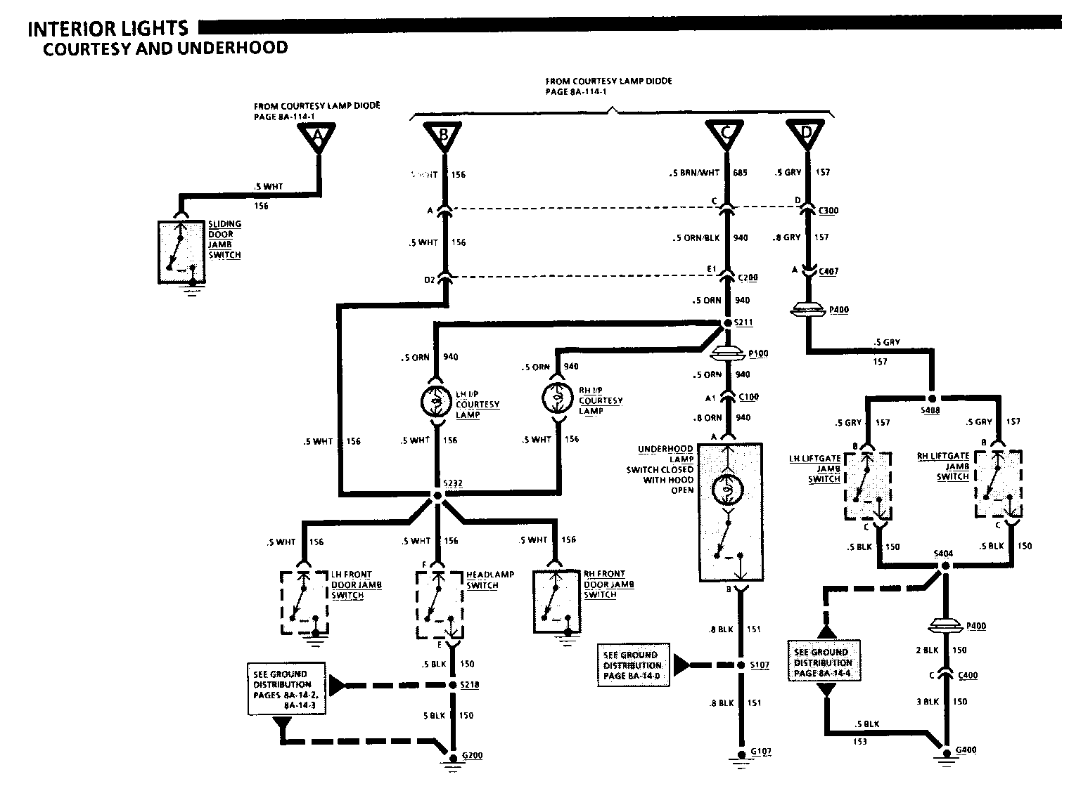
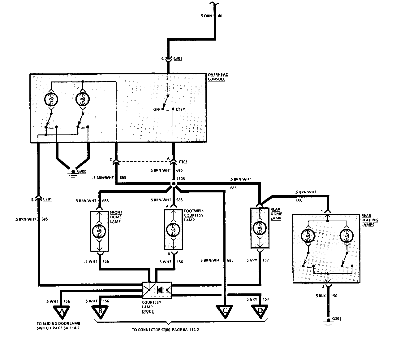
COMPONENT LOCATION S308 ......Dome Lamp Wiring Harness, near top of LH "B" pillar S310 ......Dome Lamp Wiring Harness, near top of LH "B" pillar S311 ......Dome Lamp Wiring Harness, near top of LH "B" pillar S404 ......Liftgate Wiring liarness, near upper LH corner of liftgate opening S408 ......Liftgate Wiring Harness, near upper LH corner of liftgate opening

TROUBLESHOOTING HINTS

(Perform before beginning System Diagnosis)

1. Check RDO-1 Fuse by noting operation of the Radio.

2. Check CTSY Fuse and ELEC Fuse.

3. If all Courtesy Lamps remain on at all times, disconnect each Jamb Switch until the Courtesy Lamps turn "OFF." Replace the defective switch. If Courtesy Lamps remain "ON" after all Jamb Switches are disconnected, repair short to ground in CKT 156.

Refer to System Diagnosis.

SYSTEM DIAGNOSIS

Refer to the Symptom Table for the appropriate diagnostic procedure(s).

SYMPTOM TABLE

SYMPTOM PROCEDURE PAGE NUMBER

All Courtesy Lamps inoperative Chart #1 8A-114- 5

Cigar Lighter or Rear Cigar Lighter Check power and ground to lighter. If inoperative OK, replace cigar lighter.

Front Dome Lamp, Footwell and I/P Replace Courtesy Lamp Diode. Courtesy Lamps "ON" when Liftgate is open

Rear Dome Lamp does not turn "ON" Check for open in CKT 157 between Rear when either front door is opened Dome Lamp and S310 or poor connection at but does turn "ON" when Liftgate Rear Dome Lamp. If OK, replace Courtesy is opened. Lamp Diode.

Both Overhead Console Lamps Check for open in CKT 685 between C301 inoperative, all other Courtesy terminal "D" and S308 or poor connection Lamps operate normally at C301 or G300. If OK, replace Overhead Console.

Both Rear Reading Lamps Check for power and ground and poor inoperative connections at Rear Reading Lamps. If OK, replace Rear Reading Lamps. One Courtesy Lamp inoperative Check power and ground to the lamp. If OK, replace bulb.

Underhood Lamp inoperative, all Check for poor connection at C100 other Courtesy Lamps operate terminal "A1" or Underhood Lamp, or normally open in CKT 940 between S211 and Underhood Lamp. If OK, replace Underhood Lamp.

CIRCUIT OPERATION

Voltage is applied at all times to the I/P Compartment Lamp through the CTSY Fuse. When the I/P Compartment Door is opened, the I/P Compartment Lamp is grounded and turns "ON."

Voltage is applied at all times to the Overhead Console through the CTSY Fuse. When the Courtesy Switch in the Overhead Console is moved to "ON," voltage is applied to the Courtesy, Reading, Dome and Engine Compartment Lamps. The Overhead Console, Dome and Courtesy Lamps can be grounded by the Front Door Jamb Switches, Sliding Door Jamb Switch, or Headlamp Switch, to be turned "ON." The Engine Compartment Lamp is grounded when the Hood is opened, turning "ON" the Engine Compartment Lamp. The Courtesy Lamp Diode prevents the Front Dome Lamps and Courtesy Lamps from turning "ON" when the Liftgate is opened. When the Liftgate is opened the Rear Dome Lamp only, is grounded and turns "ON."


Object Number: 74950  Size: FS


Object Number: 74949  Size: FS


Object Number: 75085  Size: FS


Object Number: 74948  Size: FS


Object Number: 74790  Size: FS


Object Number: 74947  Size: FS


Object Number: 75863  Size: FS


Object Number: 74789  Size: FS


Object Number: 88629  Size: LF

General Motors bulletins are intended for use by professional technicians, not a "do-it-yourselfer". They are written to inform those technicians of conditions that may occur on some vehicles, or to provide information that could assist in the proper service of a vehicle. Properly trained technicians have the equipment, tools, safety instructions and know-how to do a job properly and safely. If a condition is described, do not assume that the bulletin applies to your vehicle, or that your vehicle will have that condition. See a General Motors dealer servicing your brand of General Motors vehicle for information on whether your vehicle may benefit from the information.