GM Service Manual Online
For 1990-2009 cars only

SERVICE MANUAL UPDATE-SEC. 8A OIL PRESSURE INDICATOR GAUGE

SUBJECT: SECTION 8A OIL PRESSURE INDICATOR GAUGE

VEHICLES AFFECTED: 1992-93 LUMINA, TRANS SPORT AND SILHOUETTE APV

This bulletin is an informational update on a 1992 1/2 engineering change, on the 1992 and 1993 Silhouette, Trans Sport, and Lumina APVs oil pressure indicator gauge sender.

The oil pressure gauge, for the 3.1 L (VIN D) engine, was previously fed by a variable resistance oil pressure sender (Kelsey-Hayes). The variable resistance sender has been changed to an oil pressure switch (HI-Stat), with a 68 ohm resistor in parallel with it.

This engineering change will create a functional change in the operation of the oil pressure gauge. The oil pressure gauge will show a 3/4 scale reading during normal engine run conditions, on the 3.1 L (VIN D) engine. It is normal for the oil pressure gauge to stay at a 3/4 scale reading, with the ignition switch in the "OFF' position.

The enclosed pages reflect the changes in the schematics, diagnostic charts, and the circuit operation. This bulletin is being conveyed to keep our car dealers and customers informed.

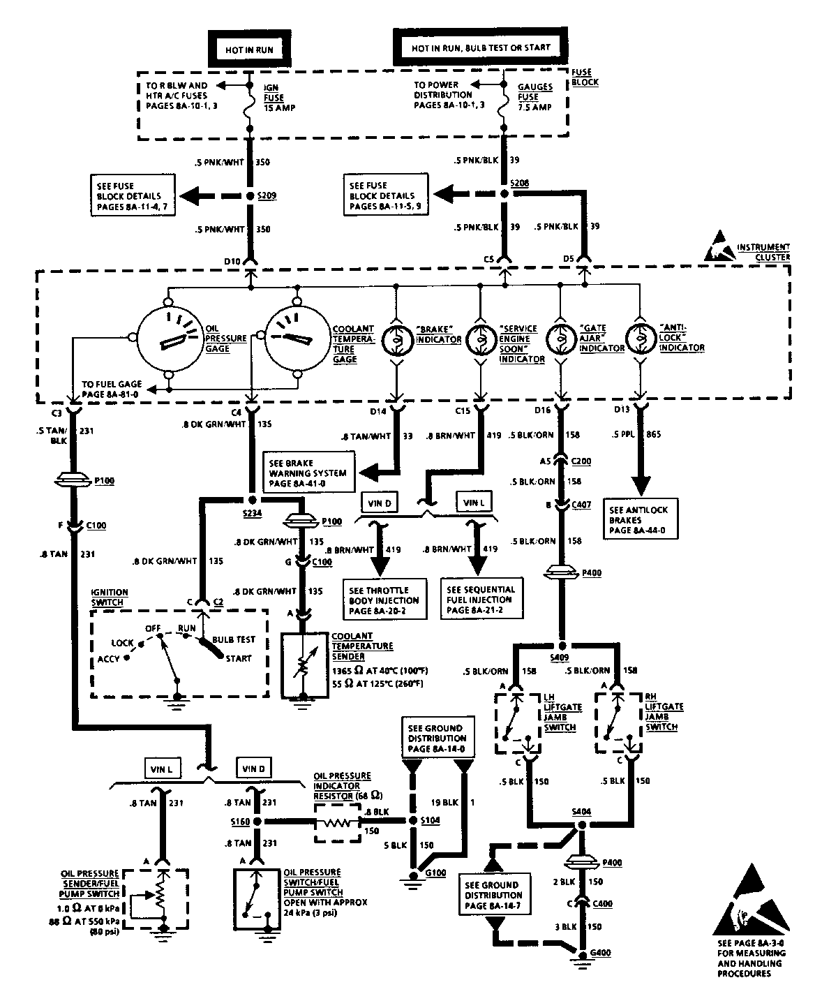
INSTRUMENT PANEL

CIRCUIT OPERATION OIL PRESSURE INDICATOR GAGE (VIN D)

A switch opens with oil pressure greater than approximately 24 kPa (3 psi), directing current flow in CKT 231 through a 68 ohm resistor to ground. This causes the Oil Pressure Indicator Gage to deflect to approximately 3/4 scale.

OIL PRESSURE GAGE (VIN L)

A variable resistor is part of the Oil Pressure Sender/Fuel Pump Switch. With no oil pressure, the resistance of the variable resistor is approximately 1.0 Omega. At an oil pressure of 550 kPa (80 psi) the resistance of the variable resistor is approximately 88 Omega. The Oil Pressure Gage applies voltage through CKT 231 to the variable resistor in the Oil Pressure Sender/Fuel Pump Switch. As the resistance of the variable resistor increases, the Oil Pressure Gage senses a larger voltage drop across the variable resistor, indicating high oil pressure. As the resistance of the variable resistor decreases, the Oil Pressure Gage senses a smaller voltage drop across the variable resistor, indicating low oil pressure.

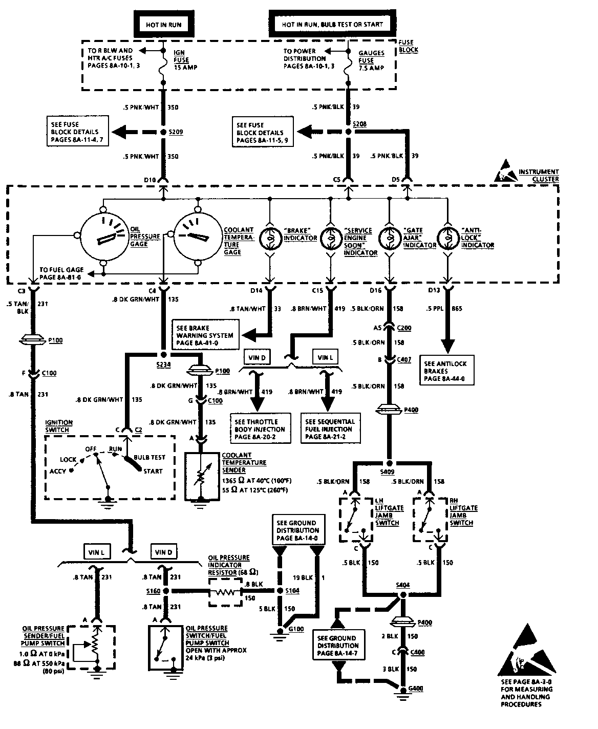
CIRCUIT OPERATION

OIL PRESSURE INDICATOR GAGE (VIN D)

A two-position switch opens with oil pressure greater than approximately 24 kPa (3 psi), directing current flow in CKT 231 through a 68 ohm resistor to ground. This causes the Oil Pressure Indicator Gauge to deflect to approximately 3/4 scale.

OIL PRESSURE GAGE (VINL)

A variable resistor is part of the Oil Pressure Sender/Fuel Pump Switch. With no oil pressure, the resistance of the variable resistor is approximately 1.0 Omega. At an oil pressure of 550 kPa (80 psi) the resistance of the variable resistor is approximately 88 Omega. The Oil Pressure Gage applies voltage through CKT 231 to the variable resistor in the Oil Pressure Sender/Fuel Pump Switch. As the resistance of the variable resistor increases, the Oil Pressure Gage senses a larger voltage drop across the variable resistor, indicating high oil pressure. As the resistance of the variable resistor decreases, the Oil Pressure Gage senses a smaller voltage drop across the variable resistor, indicating low oil pressure.

CIRCUIT OPERATION

OIL PRESSURE INDICATOR GAUGE (VIN D)

A two-position switch opens with oil pressure greater than approximately 24 kPa (3 psi), directing current flow in CKT 231 through a 68 ohm resistor to ground. This causes the Oil Pressure Indicator Gauge to deflect to approximately 3/4 scale.

OIL PRESSURE GAGE (VIN L)

A variable resistor is part of the Oil Pressure Sender/Fuel Pump Switch. With no oil pressure, the resistance of the variable resistor is approximately 1.0 Omega. At an oil pressure of 550 kPa (80 psi) the resistance of the variable resistor is approximately 88 Omega. The Oil Pressure Gage applies voltage through CKT 231 to the variable resistor in the Oil Pressure Sender/Fuel Pump Switch. As the resistance of the variable resistor increases, the Oil Pressure Gage senses a larger voltage drop across the variable resistor, indicating high oil pressure. As the resistance of the variable resistor decreases, the Oil Pressure Gage senses a smaller voltage drop across the variable resistor, indicating low oil pressure.


Object Number: 77609  Size: FS


Object Number: 76117  Size: FS


Object Number: 77015  Size: FS


Object Number: 76001  Size: FS


Object Number: 76591  Size: FS


Object Number: 77014  Size: FS


Object Number: 77013  Size: FS


Object Number: 77608  Size: FS


Object Number: 77012  Size: FS


Object Number: 77011  Size: FS


Object Number: 78535  Size: FS


Object Number: 80897  Size: FS


Object Number: 83857  Size: FS


Object Number: 83856  Size: FS


Object Number: 78534  Size: FS


Object Number: 77607  Size: FS


Object Number: 78533  Size: FS


Object Number: 77010  Size: FS

General Motors bulletins are intended for use by professional technicians, not a "do-it-yourselfer". They are written to inform those technicians of conditions that may occur on some vehicles, or to provide information that could assist in the proper service of a vehicle. Properly trained technicians have the equipment, tools, safety instructions and know-how to do a job properly and safely. If a condition is described, do not assume that the bulletin applies to your vehicle, or that your vehicle will have that condition. See a General Motors dealer servicing your brand of General Motors vehicle for information on whether your vehicle may benefit from the information.