GM Service Manual Online
For 1990-2009 cars only
Makes
🢒
Oldsmobile
🢒
2003
🢒
Silhouette
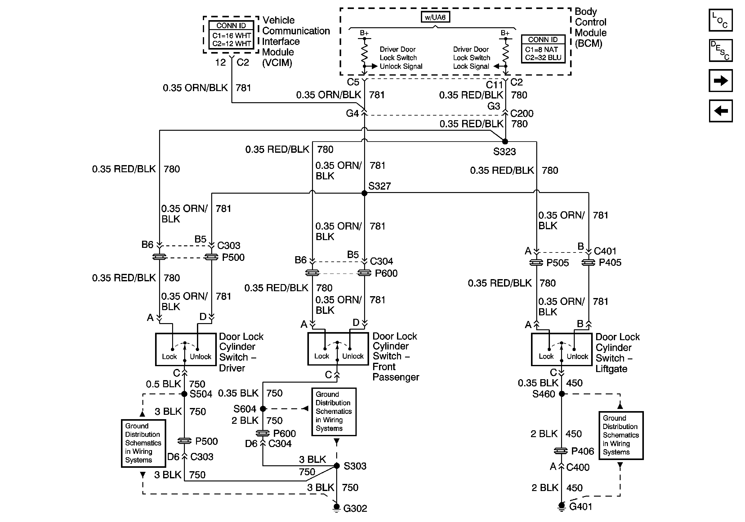
🢒 Key Cylinder Switches
Key Cylinder Switches
Key Cylinder Switches
Master Electrical Component List
Power Door Locks Description and Operation
Door Lock Actuators
Door Lock Switches
G302, Page 2 of 3
G302, Page 2 of 3
G401