GM Service Manual Online
For 1990-2009 cars only
Makes
🢒
Oldsmobile
🢒
2002
🢒
Silhouette Ext.
🢒
Engine
🢒
Engine Electrical
🢒 Starting and Charging Schematics
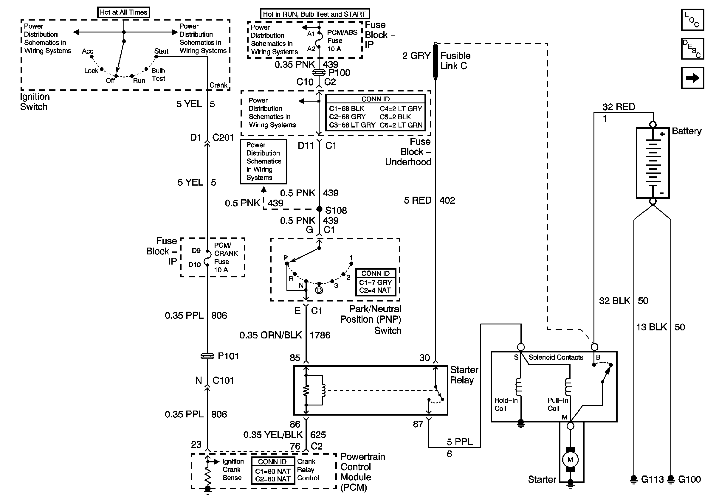
Figure
1:
Starting
Master Electrical Component List
Starting System Description and Operation
Charging
IGN, Main1, PCM/ABS, CAN VENT SOL, DRL, PCM/CRANK fuses
IGN, Main1, PCM/ABS, CAN VENT SOL, DRL, PCM/CRANK fuses
IGN, Main1, PCM/ABS, CAN VENT SOL, DRL, PCM/CRANK fuses
IGN, Main1, PCM/ABS, CAN VENT SOL, DRL, PCM/CRANK fuses
IGN, Main1, PCM/ABS, CAN VENT SOL, DRL, PCM/CRANK fuses
Figure
2:
Charging
RAP Relay Junction Block - Underhood, ECM SENSE, B/U LAMP, ALT/SENSE and AIR Fuses
Master Electrical Component List
Starting System Description and Operation
Starting
RAP RELAY, Underhood Accessory Wiring Junction Block, ECM SENSE, B/U LAMP, ALT/SENSE, AIR fuses
Underhood Accessory Wiring Junction Block
Data Link Connector (DLC)