GM Service Manual Online
For 1990-2009 cars only
Makes
🢒
Oldsmobile
🢒
2002
🢒
Silhouette Ext.
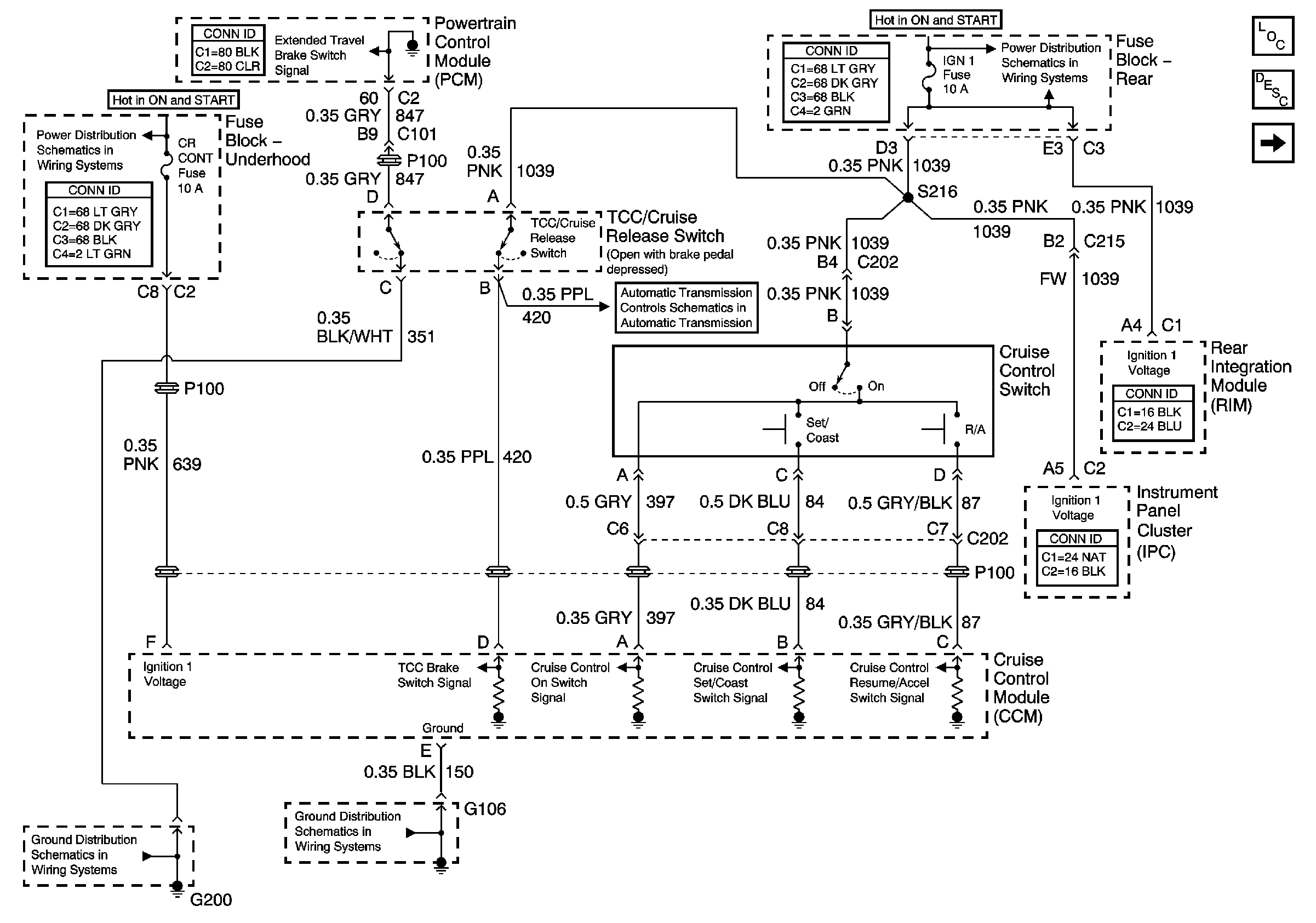
🢒 Power and Ground
Power and Ground
Power and Ground
Master Electrical Component List
INJR 2, PCM IGN, CR CONT, INJR 1 Fuses and the START 1 Relay( Fuse Block - Underhood)
G101, G106, and G107
Power Feed to the Transaxle and the Solenoid Controls