GM Service Manual Online
For 1990-2009 cars only
Makes
🢒
Oldsmobile
🢒
2002
🢒
Silhouette Ext.
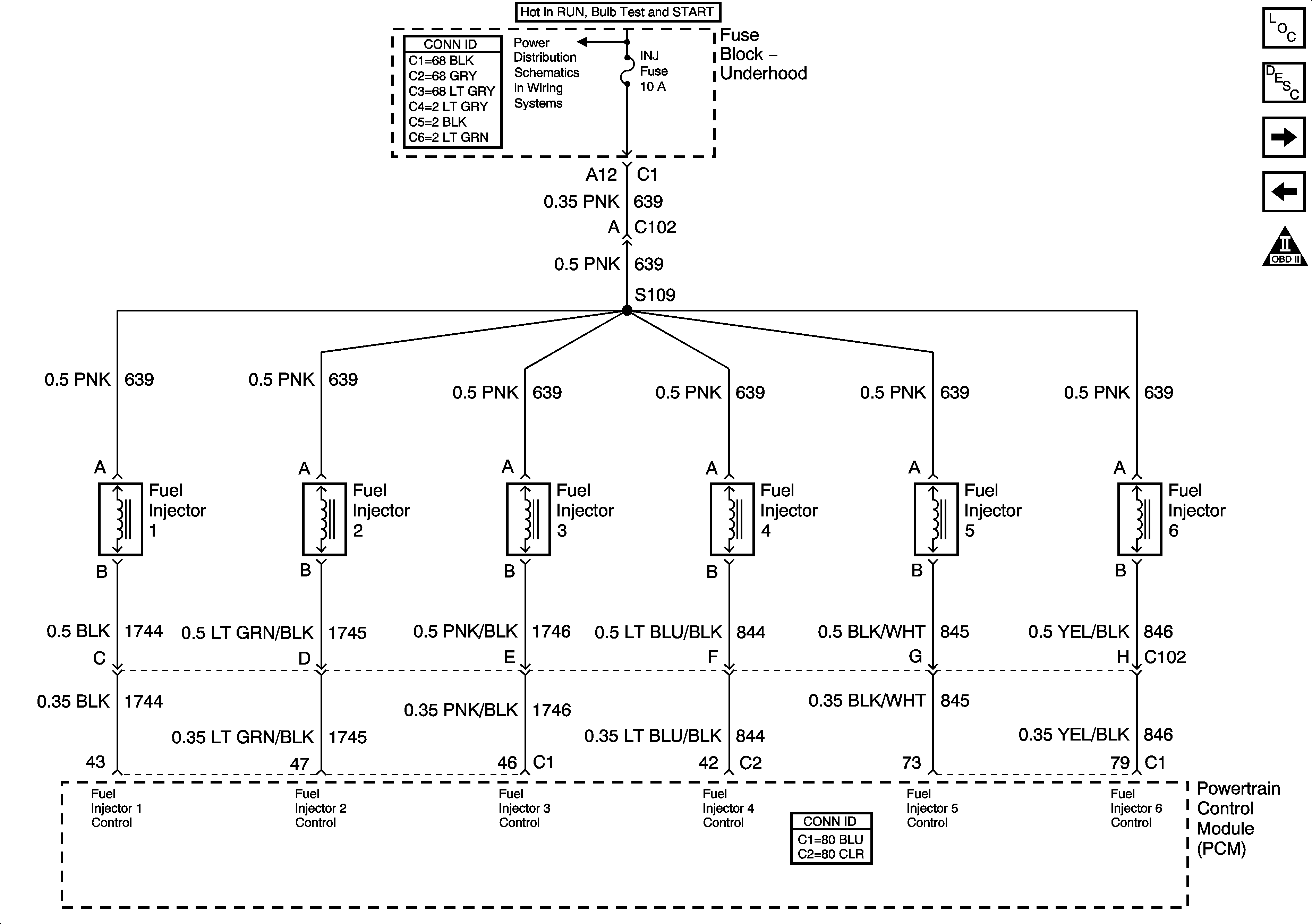
🢒 Fuel Injectors Figure
Fuel Injectors Figure
Fuel Control - Fuel Injectors
Master Electrical Component List
Powertrain Control Module Description
Device Controls
Engine Data Sensors Figure
OBD II Symbol Description Notice
INJ fuse and Fuel Injectors