GM Service Manual Online
For 1990-2009 cars only
Makes
🢒
Oldsmobile
🢒
2003
🢒
Silhouette Ext.
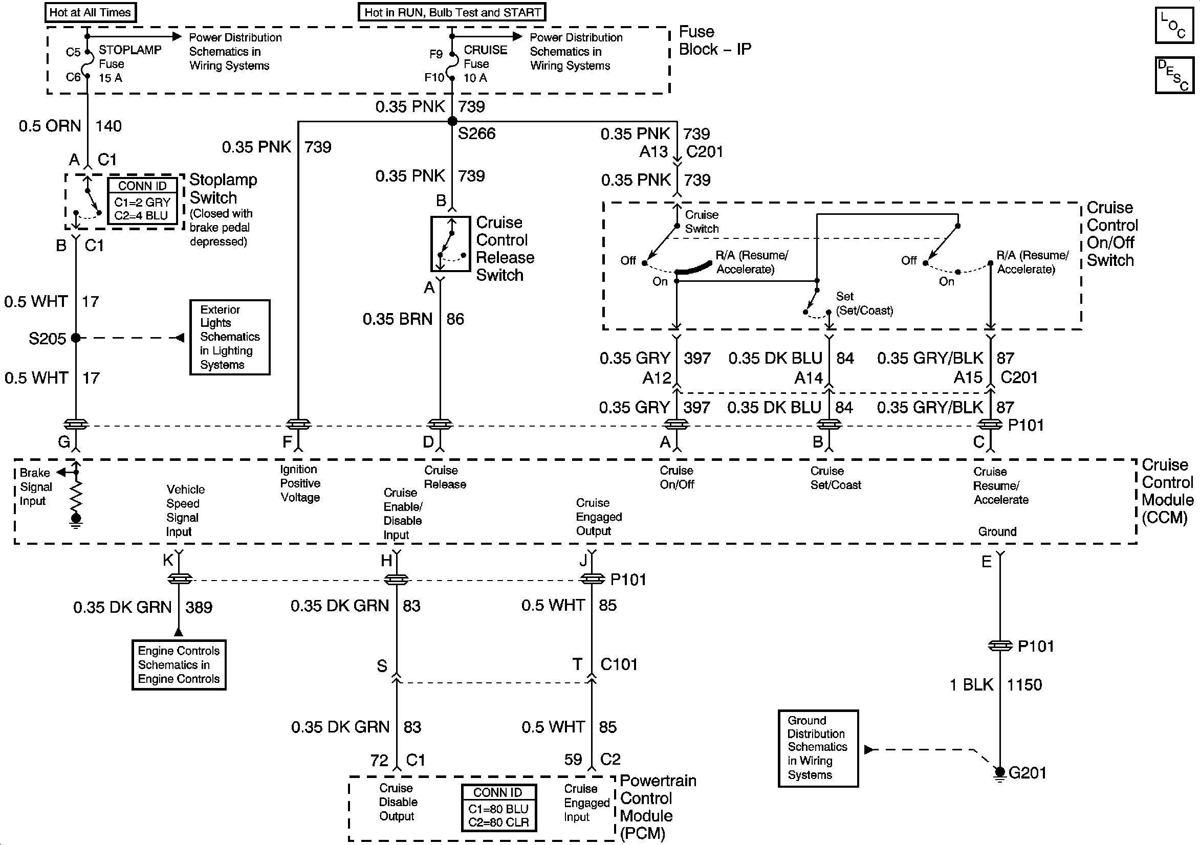
🢒 Cruise Control
Cruise Control
Master Electrical Component List
Cruise Control Description and Operation
Headlamps and Fuse Block - I/P Fuses
IGN Main 1, SDM, T/SIG, CRUISE and PCM PASS KEY/CLUSTER Fuses
Stop Lamp Switch and Center High Mounted Stop Lamp
Engine Data Sensors - MAF and VSS
G201